LEMON Manuals: Even more car manuals for everyone: 1960-2025
Home >> Subaru >> 2016 >> BRZ Series.HyperBlue >> Repair and Diagnosis >> External Pages >> Different car >> Section 45 (Entry Start System Start System (Keyless Start)) >> Entry & Start System (Start Function) >> DTC B2271 [IGN Fuse Blown Or IGN Circuit Fault] >> Circuit figure
April 5, 2026: LEMON Manuals is launched! Read the announcement.

Circuit figure

WARNING: This page is about a different car, the 2014 Subaru BRZ. However, it is still accessible from the selected car via links, so may be relevant.
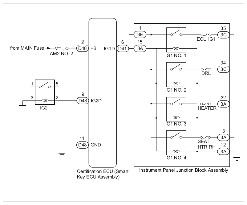
Fig 1: Instrument Panel Junction Block Assembly And Certification ECU - Circuit Diagram
G08553109Courtesy of SUBARU OF AMERICA, INC.