LEMON Manuals: Even more car manuals for everyone: 1960-2025
Home >> Subaru >> 2019 >> Outback 3.6R Limited >> Repair and Diagnosis (Single Page) >> Engine Performance >> System >> Engine Control System (3.6L) (Diagnostics) (4 Of 4) >> Diagnostic Procedure with Diagnostic Trouble Code (DTC) >> DTC U1712: Lost Lin Communication With Battery "1" Monitor Module >> Notes
April 5, 2026: LEMON Manuals is launched! Read the announcement.

DTC U1712: Lost Lin Communication With Battery "1" Monitor Module: Notes

DTC detecting condition: 

Immediately at fault recognition

CAUTION:

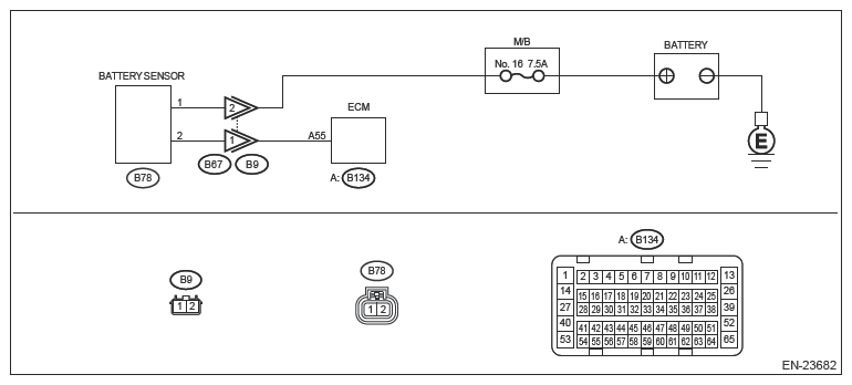
Wiring diagram: 

Engine Electrical System Ref. to WIRING SYSTEM>ENGINE ELECTRICAL SYSTEM>WIRING DIAGRAM .

G13253015Courtesy of SUBARU OF AMERICA, INC.
  1. CHECK DTC  .

    Read the engine DTC using the Subaru Select Monitor or general scan tool. Ref. to ENGINE (DIAGNOSTICS) (H6DO)>READ DIAGNOSTIC TROUBLE CODE (DTC) .

    Is DTC U1712 displayed? (Current malfunction)

    Yes: Go to  2 .

    No: The circuit has returned to a normal condition at this time. Reproduce the failure, and then perform the diagnosis again.

  2. CHECK ECM CONNECTOR  .

    Check the connecting condition of ECM connector.

    Is the ECM connector correctly connected?

    Yes: Go to  3 .

    No: Connect the ECM connector correctly.

  3. CHECK HARNESS BETWEEN BATTERY AND BATTERY SENSOR CONNECTOR  .
    1. Turn the ignition switch to OFF.
    2. Disconnect the ground terminal from battery sensor. Ref. to REPAIR CONTENTS>NOTE>BATTERY .
    3. Disconnect the connector from battery sensor.
    4. Disconnect the positive terminal of battery.
    5. Measure the resistance of the harness between battery positive cable terminal and battery sensor connector.

    Connector & terminal 

    Positive cable terminal - (B78) No. 1:

    Is the resistance less than 1 Ω?

    Yes: Go to  4 .

    No: Repair the harness and connector.

    NOTE: In this case, repair the following item:
    • Open circuit in harness between battery positive cable terminal and battery sensor connector
    • Poor contact of coupling connector
  4. CHECK HARNESS BETWEEN ECM AND BATTERY SENSOR CONNECTOR  .
    1. Disconnect the connector from ECM.
    2. Measure the resistance of harness between ECM connector and battery sensor connector.

    Connector & terminal 

    (B134) No. 55 - (B78) No. 2:

    Is the resistance less than 1 Ω?

    Yes: Repair the poor contact of ECM connector or battery sensor connector.

    No: Repair the harness and connector.

    NOTE: In this case, repair the following item:
    • Open circuit in harness between ECM connector and battery sensor connector
    • Poor contact of coupling connector