LEMON Manuals: Even more car manuals for everyone: 1960-2025
Home >> Subaru >> 2020 >> Forester Premium >> Repair and Diagnosis >> Engine Performance >> System >> Engine Control System (Diagnostics) (3 Of 4) >> Diagnostic Procedure with Diagnostic Trouble Code (DTC) >> DTC P2008: TGV Control Circuit/Open Bank 1 >> Notes
April 5, 2026: LEMON Manuals is launched! Read the announcement.

DTC P2008: TGV Control Circuit/Open Bank 1: Notes

1. - 

DTC detecting condition: 

Immediately at fault recognition

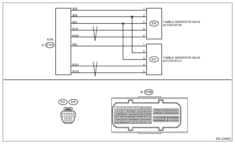
Wiring diagram: 

Engine Electrical System Ref. to WIRING SYSTEM>ENGINE ELECTRICAL SYSTEM .

G13589377Courtesy of SUBARU OF AMERICA, INC.
CAUTION: Use the check board when measuring the ECM terminal voltage and resistance. Ref. to ENGINE (DIAGNOSTICS) (H4DO)>GENERAL DESCRIPTION>PREPARATION TOOL>HOW TO USE CHECK BOARD .
NOTE: After the faulty parts are repaired or replaced, perform the final check in Basic Diagnostic Procedure. Ref. to ENGINE (DIAGNOSTICS) (H4DO)>BASIC DIAGNOSTIC PROCEDURE>PROCEDURE .
  1. CHECK HARNESS BETWEEN ECM AND TUMBLE GENERATOR VALVE ACTUATOR RH CONNECTOR (OPEN). 
    1. Turn the ignition switch to OFF.
    2. Disconnect the connector from ECM.
    3. Disconnect the connector from tumble generator valve actuator RH.
    4. Measure the resistance of harness between ECM connector and tumble generator valve actuator RH connector.

      Connector & terminal 

      (E158) No. 102 - (E55) No. 5:

      (E158) No. 111 - (E55) No. 4:

    Is the resistance less than 1 Ω?

    Yes:  Go to  2.

    No:  Repair the open circuit in harness between ECM connector and tumble generator valve actuator RH connector.

  2. CHECK HARNESS BETWEEN ECM AND TUMBLE GENERATOR VALVE 

    ACTUATOR RH CONNECTOR (SHORT TO GROUND). 

    Measure the resistance between the ECM connector and engine ground.

    Connector & terminal 

    (E158) No. 102 - Engine ground:

    (E158) No. 111 - Engine ground:

    Is the resistance 1 MΩ or more?

    Yes:  Go to  3.

    No:  Repair the short circuit to ground in harness between ECM connector and tumble generator valve actuator RH connector.

  3. CHECK FOR POOR CONTACT. 

    Check for poor contact in the tumble generator valve actuator RH connector.

    Is there poor contact of the tumble generator valve actuator RH connector?

    Yes:  Repair the poor contact of tumble generator valve actuator RH connector.

    No:  Replace the tumble generator valve actuator RH. Ref. to FUEL INJECTION (FUEL SYSTEMS) (H4DO)>TUMBLE GENERATOR VALVE ACTUATOR .

    NOTE: The tumble generator valve actuator cannot be disassembled.