LEMON Manuals: Even more car manuals for everyone: 1960-2025
Home >> Subaru >> 2022 >> Forester Limited >> Repair and Diagnosis >> Engine Performance >> System >> Engine Control System (Diagnostics) (3 Of 4) >> Diagnostic Procedure with Diagnostic Trouble Code (DTC) >> DTC P2011: TGV Control Circuit/Open Bank 2 >> Notes
April 5, 2026: LEMON Manuals is launched! Read the announcement.

DTC P2011: TGV Control Circuit/Open Bank 2: Notes

DTC detecting condition: 

Immediately at fault recognition

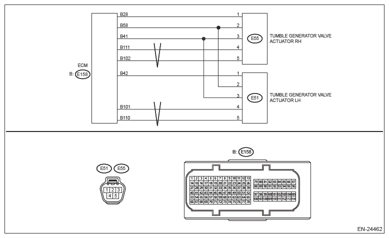
Wiring diagram: 

Engine Electrical System Ref. to WIRING SYSTEM>ENGINE ELECTRICAL SYSTEM .

G14412251Courtesy of SUBARU OF AMERICA, INC.
CAUTION: Use the check board when measuring the ECM terminal voltage and resistance. Ref. to ENGINE (DIAGNOSTICS) (H4DO)>GENERAL DESCRIPTION>PREPARATION TOOL>HOW TO USE CHECK BOARD .
NOTE: After the faulty parts are repaired or replaced, perform the final check in Basic Diagnostic Procedure. Ref. to ENGINE (DIAGNOSTICS) (H4DO)>BASIC DIAGNOSTIC PROCEDURE>PROCEDURE .
  1. CHECK HARNESS BETWEEN ECM AND TUMBLE GENERATOR VALVE ACTUATOR LH CONNECTOR (OPEN)  .
    1. Turn the ignition switch to OFF.
    2. Disconnect the connector from ECM.
    3. Disconnect the connector from tumble generator valve actuator LH.
    4. Measure the resistance of harness between ECM connector and tumble generator valve actuator LH connector.

      Connector & terminal 

      (E158) No. 101 - (E51) No. 4:

      (E158) No. 110 - (E51) No. 5:

      Is the resistance less than 1 Ω?

      Yes  : Go to  2.

      No  : Repair the open circuit in harness between ECM connector and tumble generator valve actuator LH connector.

  2. CHECK HARNESS BETWEEN ECM AND TUMBLE GENERATOR VALVE ACTUATOR LH CONNECTOR (SHORT TO GROUND)  .

    Measure the resistance between the ECM connector and engine ground.

    Connector & terminal 

    (E158) No. 101 - Engine ground:

    (E158) No. 110 - Engine ground:

    Is the resistance 1 MΩ or more?

    Yes  : Go to  3.

    No  : Repair the short circuit to ground in harness between ECM connector and tumble generator valve actuator LH connector.

  3. CHECK FOR POOR CONTACT  .

    Check for poor contact in the tumble generator valve actuator LH connector.

    Is there poor contact of the tumble generator valve actuator LH connector?

    Yes  : Repair the poor contact of tumble generator valve actuator LH connector.

    No  : Replace the tumble generator valve actuator LH. Ref. to FUEL INJECTION (FUEL SYSTEMS) (H4DO)>TUMBLE GENERATOR VALVE ACTUATOR .

    NOTE: The tumble generator valve actuator cannot be disassembled.