LEMON Manuals: Even more car manuals for everyone: 1960-2025
Home >> Subaru >> 2022 >> WRX Base, Automatic CVT Trans >> Repair and Diagnosis (Single Page) >> Engine Performance >> System >> Engine Control System (Diagnostics) (1 Of 4) >> Diagnostic Procedure with Diagnostic Trouble Code (DTC) >> DTC P0097: Intake Air Temperature Sensor 2 Circuit Low Bank 1 >> Notes
April 5, 2026: LEMON Manuals is launched! Read the announcement.

DTC P0097: Intake Air Temperature Sensor 2 Circuit Low Bank 1: Notes

1. - 

DTC detecting condition: 

Immediately at fault recognition

Trouble symptom: 

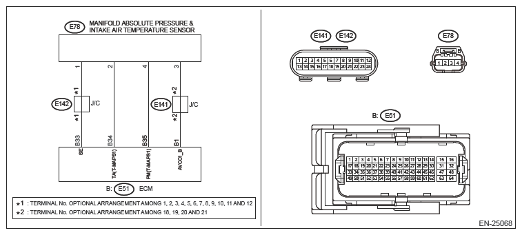
Wiring diagram: 

Engine Electrical System Ref. to WIRING SYSTEM>ENGINE ELECTRICAL SYSTEM

G14614434Courtesy of SUBARU OF AMERICA, INC.
CAUTION:

Use the check board when measuring the ECM terminal voltage and resistance. Ref. to  ENGINE (DIAGNOSTICS) (H4DOTC)>GENERAL DESCRIPTION>PREPARATION TOOL>HOW TO USE CHECK BOARD 

NOTE:

After the faulty parts are repaired or replaced, perform the final check in Basic Diagnostic Procedure. Ref. to  ENGINE (DIAGNOSTICS) (H4DOTC)>BASIC DIAGNOSTIC PROCEDURE>PROCEDURE 

  1. CHECK DTC  .
    1. Turn the ignition switch to ON.
    2. Using the Subaru Select Monitor or a general scan tool, read the DTC of [Engine]. Ref. to COMMON (DIAGNOSTICS)>DIAGNOSTIC TROUBLE CODE (DTC)

    Is DTC P06B1 displayed? (Current code)

    Yes  : Check for DTC P06B1. Ref. to ENGINE (DIAGNOSTICS) (H4DOTC)>DIAGNOSTIC PROCEDURE WITH DIAGNOSTIC TROUBLE CODE (DTC)>DTC P06B1 SENSOR POWER SUPPLY "A" CIRCUIT LOW

    No  : Go to  2.

  2. CHECK DTC  .

    Using the Subaru Select Monitor or a general scan tool, read the DTC of [Engine]. Ref. to COMMON (DIAGNOSTICS)>DIAGNOSTIC TROUBLE CODE (DTC)

    Is DTC P06B2 displayed? (Current code)

    Yes  : Check for DTC P06B2. Ref. to ENGINE (DIAGNOSTICS) (H4DOTC)>DIAGNOSTIC PROCEDURE WITH DIAGNOSTIC TROUBLE CODE (DTC)>DTC P06B2 SENSOR POWER SUPPLY "A" CIRCUIT HIGH

    No  : Go to  3.

  3. CHECK DATA MONITOR  .
    1. Start the engine.
    2. Using the Subaru Select Monitor, read the value in [IAT Sensor #12].
      NOTE:

      For detailed operation procedures, refer to "COMMON (DIAGNOSTICS)". Ref. to  COMMON (DIAGNOSTICS)>DATA MONITOR 

    Is the value of [IAT Sensor #12] 120 [°C] (248°F) or more?

    Yes  : Go to  4.

    No  : Even if DTC is detected, the circuit has returned to a normal condition at this time. Reproduce the failure, and then perform the diagnosis again.

    NOTE:

    In this case, temporary poor contact of connector, temporary open or short circuit of harness may be the cause. 

  4. CHECK HARNESS BETWEEN ECM AND MANIFOLD ABSOLUTE PRESSURE AND INTAKE AIR TEMPERATURE SENSOR CONNECTOR (SHORT TO GROUND)  .
    1. Turn the ignition switch to OFF.
    2. Disconnect the connector from ECM.
    3. Disconnect the connector from the manifold absolute pressure and intake air temperature sensor.
    4. Measure the resistance between the ECM connector and engine ground.

      Connector & terminal 

      (E51) No. 34 - Engine ground:

    Is the resistance 1 MΩ or more?

    Yes  : Replace the manifold absolute pressure and intake air temperature sensor. Ref. to FUEL INJECTION (FUEL SYSTEMS) (H4DOTC)>MANIFOLD ABSOLUTE PRESSURE AND INTAKE AIR TEMPERATURE SENSOR

    No  : Repair the ground short circuit of harness between ECM connector and the manifold absolute pressure and intake air temperature sensor connector.