LEMON Manuals: Even more car manuals for everyone: 1960-2025
Home >> Subaru >> 2024 >> WRX Base >> Repair and Diagnosis (Single Page) >> Engine Performance >> Testing & Diagnosis >> Engine Control System (Diagnostics) (4 Of 4) >> Diagnostic Procedure with Diagnostic Trouble Code (DTC) >> DTC P2401: EVAP System Leak Detection Pump Control Circuit Low >> General Description >> Component Description
April 5, 2026: LEMON Manuals is launched! Read the announcement.

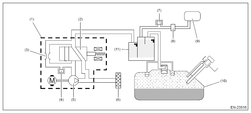
Component Description

G16390496Courtesy of SUBARU OF AMERICA, INC.
(1) Leak check valve ASSY
(2) Switching valve
(3) Reference orifice (0.02 inch orifice)
(4) Pressure sensor
(5) Vacuum pump
(6) Drain filter
(7) Purge control solenoid valve
(8) CPC pressure sensor
(9) Intake manifold
(10) Fuel tank
(11) Canister