LEMON Manuals: Even more car manuals for everyone: 1960-2025
Home >> Suzuki >> 2006 >> Reno Base, Standard >> Repair and Diagnosis >> Engine Performance >> Engine Control Systems >> Engine Performance - System And Component Ch ECKS, Special Tools And Equipment >> Fuel Pump Relay Circuit Check >> Notes
April 5, 2026: LEMON Manuals is launched! Read the announcement.

Fuel Pump Relay Circuit Check: Notes

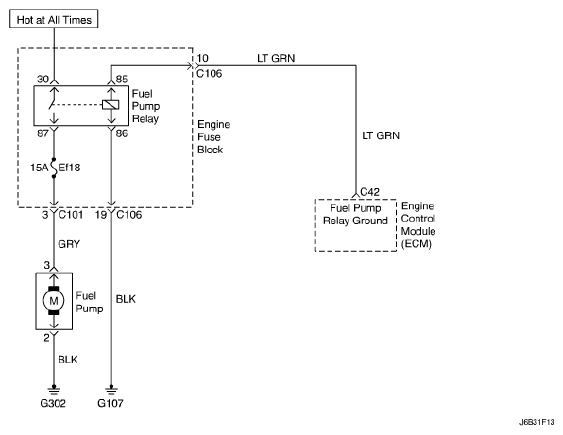
Fig 1: Fuel Pump Relay - Circuit Diagram
G04716334Courtesy of SUZUKI OF AMERICA CORP.