LEMON Manuals: Even more car manuals for everyone: 1960-2025
Home >> Suzuki >> 2012 >> Grand Vitara 4WD L4-2.4L >> Repair and Diagnosis >> Powertrain Management >> Transmission Control Systems >> Relays and Modules - Transmission and Drivetrain >> Relays and Modules - A/T >> Control Module >> Testing and Inspection >> Component Tests and General Diagnostics >> TCM Power and Ground Circuit Check
April 5, 2026: LEMON Manuals is launched! Read the announcement.

TCM Power and Ground Circuit Check




TCM Power and Ground Circuit Check

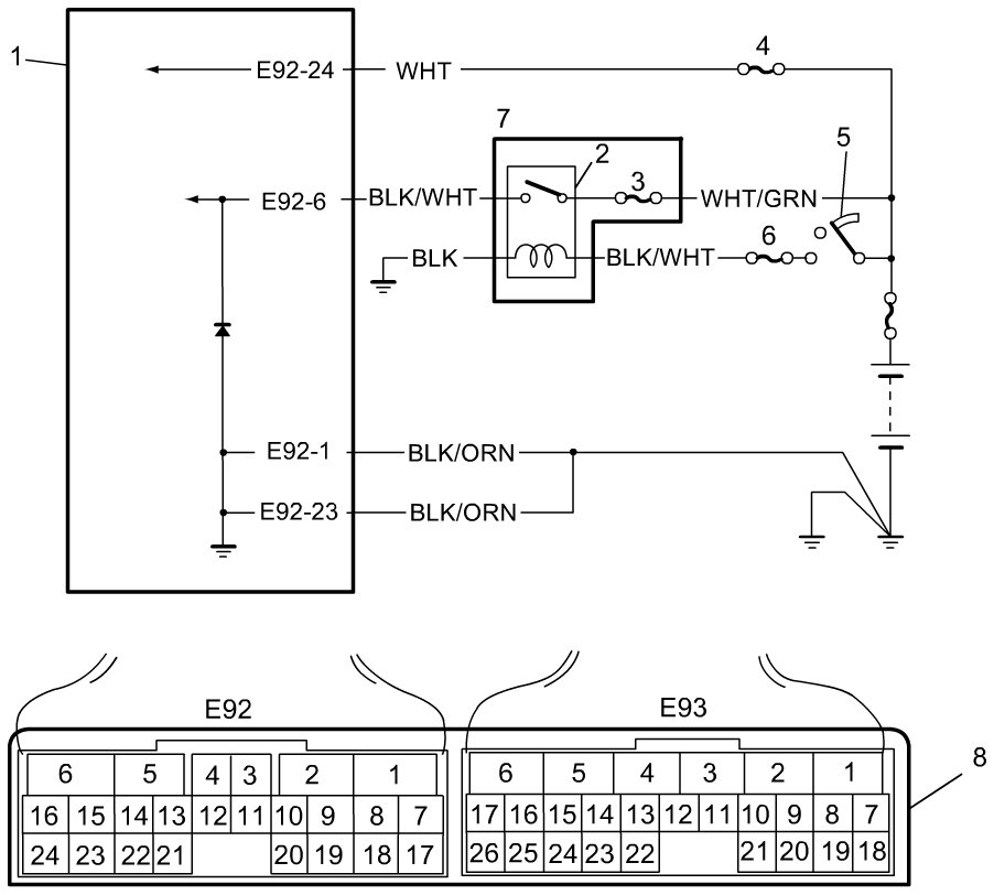
Wiring Diagram










Troubleshooting

1. Check TCM back-up power circuit

Disconnect TCM connector with ignition switch OFF.
Check for proper connection to TCM at "E92-24" terminal.
If OK, check voltage at terminal "E92-24" of disconnected TCM connector.

Is it 10 - 14 V?
YES -
Go to Step 2.
NO -
"WHT" circuit open or shorted to ground.

2. Check TCM power circuit

Disconnect TCM connector with ignition switch OFF.
Check for proper connection to TCM at "E92-6" terminal.
If OK, turn ignition switch ON and check voltage at terminal "E92-6" of disconnected TCM connector.

Is it 10 - 14 V?
YES -
Go to Step 4.
NO -
Go to Step 3.

3. Check A/T relay operation

Check A/T relay operation referring to Service and Repair A/T Relay Inspection.

Is check result satisfactory?
YES -
"BLK/WHT", "WHT/GRN", or "BLK" circuit for power supply open.
NO -
Replace A/T relay included in power integration No.2 in main fuse box.

4. Check TCM ground circuit

Turn ignition switch OFF.
With TCM connectors disconnected, check for proper connection to TCM at "E92-1" / "E92-23" terminal.
If OK, check resistance between "E92-1" / "E92-23" terminal of disconnected TCM connector and body ground.

Is continuity indicated?
YES -
TCM power and ground circuits are in good condition.
NO -
"BLK/ORN" circuit for TCM ground open.