LEMON Manuals: Even more car manuals for everyone: 1960-2025
Home >> Toyota >> 1988 >> Corolla LE, Automatic >> Repair and Diagnosis >> Engine Performance >> Testing & Diagnosis >> Computer Control System >> Operation >> Component Locations
April 5, 2026: LEMON Manuals is launched! Read the announcement.

Component Locations

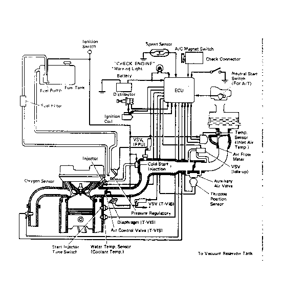
Fig 1: Exc. FX-16 TCCS Component Locations
G95196Courtesy of © TOYOTA, LICENSE AGREEMENT TMS1002
Fig 2: FX-16 TCCS Component Locations
G95197Courtesy of © TOYOTA, LICENSE AGREEMENT TMS1002
Fig 3: Computer Control System
G95212Courtesy of © TOYOTA, LICENSE AGREEMENT TMS1002