LEMON Manuals: Even more car manuals for everyone: 1960-2025
Home >> Toyota >> 2004 >> Matrix Base, FWD, Automatic >> Repair and Diagnosis >> Engine Performance >> System >> Engine Control System (SFI) - Diagnostics (1ZZ-FE) >> DTC P0134: Oxygen Sensor Circuit No Activity Detected (Bank 1 Sensor 1) >> Inspection Procedure
April 5, 2026: LEMON Manuals is launched! Read the announcement.

Inspection Procedure

NOTE:

Hand-held tester only:

Narrowing down the trouble area is possible by performing "A/F CONTROL" ACTIVE TEST (heated oxygen sensor or other trouble areas can be distinguished).

  1. Perform ACTIVE TEST using the hand-held tester (A/F CONTROL).
    NOTE:

    "A/F CONTROL" is the ACTIVE TEST which changes the injection volume to -12.5 % or +25 %.

    1. Connect the hand-held tester to the DLC3 on the vehicle.
    2. Turn the ignition switch ON.
    3. Warm up the engine by running the engine at 2,500 RPM for approximately 90 seconds.
    4. Select the item "DIAGNOSIS / ENHANCED OBD II / ACTIVE TEST / A/F CONTROL".
    5. Perform "A/F CONTROL" with the engine in an idle condition (press the right or left button).

      Result: 

      Heated oxygen sensor reacts in accordance with increase and decrease of injection volume +25 % --> rich output: More than 0.5 V, -12.5 % --> lean output: Less than 0.4 V 

    NOTE: There is a delay of few seconds in the sensor 1 (front sensor) output, and there is about 20 seconds delay at maximum in the sensor 2 (rear sensor)
    Fig 1: Heated Oxygen Sensor Output Voltage & Main Suspect Trouble Area Chart
    G02914587Courtesy of © TOYOTA, LICENSE AGREEMENT TMS1002

    The following of A/F CONTROL procedure enables the technician to check and graph the voltage outputs of both the heated oxygen sensors.

    For displaying the graph indication, enter "ACTIVE TEST / A/F CONTROL / USER DATA," then select "O2S B1S1 and O2S B1S2" by pressing "YES" button and push "ENTER" button before pressing "F4" button.

    NOTE:
    • If different DTCs related to different systems that have terminal E2 as the ground terminal are output simultaneously, terminal E2 may be open.
    • Read freeze frame data using the hand-held tester or the OBD II scan tool. Freeze frame data records the engine conditions when a malfunction is detected. When troubleshooting, it is useful for determining whether the vehicle was running or stopped, the engine was warmed up or not, the air-fuel ratio was lean or rich, etc. at the time of the malfunction.
    • A high heated oxygen sensor (sensor 1) voltage (0.5 V or more) could be caused by a rich air fuel mixture. Check for conditions that would cause the engine to run rich.
    • A low heated oxygen sensor (sensor 1) voltage (0.4 V or less) could be caused by a lean air fuel mixture. Check for conditions that would cause the engine to run lean.
  1. CHECK OTHER DTC OUTPUT(IN ADDITION TO DTC P0134) 
    1. Connect the hand-held tester or the OBD II scan tool to the DLC3.
    2. Turn the ignition switch ON and push the hand-held tester or the OBD II scan tool main switch ON.
    3. Select the item "DIAGNOSIS / ENHANCED OBD II / DTC INFO / CURRENT CODES."
    4. Read the DTCs.

      Result: 

      DTC OUTPUT

      Display (DTC output) Proceed to
      P0134 A
      P0134 and other DTCs B
      NOTE:

      If any other codes besides P0134 are output, perform the troubleshooting for those DTCs first.

    1. B: GO TO RELEVANT DTC CHART (See  DIAGNOSTIC TROUBLE CODE CHART  ) 
    2. A: Go to next step. 
  2. READ VALUE OF HAND-HELD TESTER OR OBD II SCAN TOOL(OUTPUT VOLTAGE OF HEATED OXYGEN SENSOR) 
    1. Connect the hand-held tester or the OBD II scan tool to the DLC3.
    2. Turn the ignition switch ON and push the hand-held tester or the OBD II scan tool main switch ON.
    3. Select the item "DIAGNOSIS / ENHANCED OBD II / DATA LIST / ALL / O2S B1S1."
    4. Warm up the engine to the normal operating temperature above 75°C (169°F).
    5. Read the output voltage of the heated oxygen sensor when the engine speed is suddenly increased.
      NOTE:

      Quickly accelerate the engine to 4,000 RPM 3 times by using the accelerator pedal.

      Standard: 

      Heated oxygen sensor outputs a RICH signal (0.45 V or more) at least once. 

    1. OK: Go to step   12 
    2. NG: Go to next step. 
  3. CHECK CONNECTION OF PCV HOSE 
    1. NG: REPAIR OR REPLACE PCV HOSE 
    2. OK: Go to next step. 
  4. INSPECT HEATED OXYGEN SENSOR(HEATER RESISTANCE) 
    1. Disconnect the H5 heated oxygen sensor connector.
    2. Measure the resistance between the terminals of the heated oxygen sensor connector.

      Standard: 

      H5 HEATED OXYGEN SENSOR CONNECTOR TERMINALS SPECIFIED CONDITION

      Tester Connection Specified Condition
      HT (H5-1) - +B (H5-2) 5 to 10 Ω at 20 °C (68 °F)
      HT (H5-1) - E1 (H5-4) 10 kΩ or higher
    3. Reconnect the heated oxygen sensor connector.
      Fig 2: Identifying H5 Heated Oxygen Sensor Connector Terminals (Component Side)
      G02914588Courtesy of © TOYOTA, LICENSE AGREEMENT TMS1002
    1. NG: REPLACE HEATED OXYGEN SENSOR 
    2. OK: Go to next step. 
  5. INSPECT EFI RELAY 
    1. Remove the EFI relay from the engine room R/B.
    2. Check for continuity in the EFI relay.

      Standard: 

      Fig 3: EFI Relay Connector Terminals Specified Condition Table
      G02914589Courtesy of © TOYOTA, LICENSE AGREEMENT TMS1002
    3. Install the EFI relay.
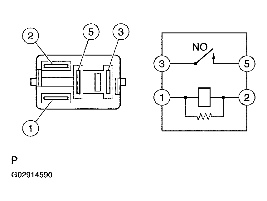
      Fig 4: Identifying EFI Relay Circuit Diagram & Connector Terminals
      G02914590Courtesy of © TOYOTA, LICENSE AGREEMENT TMS1002
    1. NG: REPLACE EFI RELAY 
    2. OK: Go to next step. 
  6. CHECK HARNESS AND CONNECTOR(HEATED OXYGEN SENSOR - ECM) 
    1. Disconnect the H5 heated oxygen sensor connector.
    2. Disconnect the E4 ECM connector.
    3. Check the resistance between the wire harness side connectors.

      Standard (Check for open): 

      Fig 5: Tester Connections Specified Conditions Table (Check For Open)
      G02914591Courtesy of © TOYOTA, LICENSE AGREEMENT TMS1002

      Standard (Check for short): 

      Fig 6: Tester Connection'S Specified Condition Table (Check For Short)
      G02914592Courtesy of © TOYOTA, LICENSE AGREEMENT TMS1002
    4. Reconnect the ECM connector.
    5. Reconnect the heated oxygen sensor connector.
      Fig 7: Identifying H5 Heated Oxygen Sensor Connector Terminals (Wire Harness Side)
      G02914593Courtesy of © TOYOTA, LICENSE AGREEMENT TMS1002
      Fig 8: Identifying E4 ECM Connector Terminals
      G02914594Courtesy of © TOYOTA, LICENSE AGREEMENT TMS1002
      Fig 9: Heated Oxygen Sensor Circuit diagram
      G02914595Courtesy of © TOYOTA, LICENSE AGREEMENT TMS1002
    1. NG: REPAIR OR REPLACE HARNESS OR CONNECTOR 
    2. OK: Go to next step. 
  7. CHECK WHETHER MISFIRE IS OCCURRED OR NOT BY MONITORING DTC AND DATA LIST 
    1. NG: PERFORM TROUBLESHOOTING FOR MISFIRE (See  DIAGNOSTIC TROUBLE CODE CHART  ) 
    2. OK: Go to next step. 
  8. CHECK AIR INDUCTION SYSTEM 
    1. Check the air induction system for vacuum leaks.
    1. NG: REPAIR OR REPLACE AIR INDUCTION SYSTEM 
    2. OK: Go to next step. 
  9. CHECK FUEL PRESSURE (See  ON-VEHICLE INSPECTION  ) 
    1. Check the fuel pressure (high or low pressure).
    1. NG: REPAIR OR REPLACE FUEL SYSTEM 
    2. OK: Go to next step. 
  10. INSPECT FUEL INJECTOR ASSY(INJECTION AND VOLUME) (See  INSPECTION  ) 
    1. NG: REPLACE FUEL INJECTOR ASSY 
    2. OK: Go to next step. 
  11. CHECK FOR EXHAUST GAS LEAKS 
    1. NG: REPAIR OR REPLACE EXHAUST GAS LEAKAGE POINT 
    2. OK: REPLACE HEATED OXYGEN SENSOR 
  12. PERFORM CONFIRMATION DRIVING PATTERN (See  DTC P0130 OXYGEN SENSOR CIRCUIT MALFUNCTION (BANK 1 SENSOR 1), DTC P2195 OXYGEN SENSOR SIGNAL STUCK LEAN (BANK 1 SENSOR 1), DTC P2196 OXYGEN SENSOR SIGNAL STUCK RICH (BANK 1 SENSOR 1)  ) 
    NOTE:

    Clear all DTCs prior to performing the confirmation pattern.

    1. GO: Go to next step. 
  13. READ OUTPUT DTC(DTC P0134 IS OUTPUT AGAIN) 
    1. Connect the hand-held tester or the OBD II scan tool to the DLC3.
    2. Turn the ignition switch ON and push the hand-held tester or the OBD II scan tool main switch ON.
    3. Select the item "DIAGNOSIS / ENHANCED OBD II / DTC INFO / CURRENT CODES."
    4. Read the DTC.

      Result: 

      DTC OUTPUT

      Display (DTC output) Proceed to
      No output A
      P0134 B
    1. B: REPLACE ECM (See  REPLACEMENT  ) 
    2. A: Go to next step. 
  14. CONFIRM IF VEHICLE HAS RUN OUT OF FUEL IN PAST 
    1. NO: CHECK FOR INTERMITTENT PROBLEMS (See  CHECK FOR INTERMITTENT PROBLEMS  ) 
    2. YES: DTC IS CAUSED BY RUNNING OUT OF FUEL