LEMON Manuals: Even more car manuals for everyone: 1960-2025
Home >> Toyota >> 2004 >> Matrix Base, FWD, Automatic >> Repair and Diagnosis >> External Pages >> Different car >> Section 207 (Multiplex Communication System) >> Diagnostic Tests >> DTC B1211/11: Power Window Master Switch Ecu Communication Stop >> Circuit Description
April 5, 2026: LEMON Manuals is launched! Read the announcement.

Circuit Description

WARNING: This page is about a different car, the 2003 Lexus IS 300 and 2002 Lexus IS 300. However, it is still accessible from the selected car via links, so may be relevant.

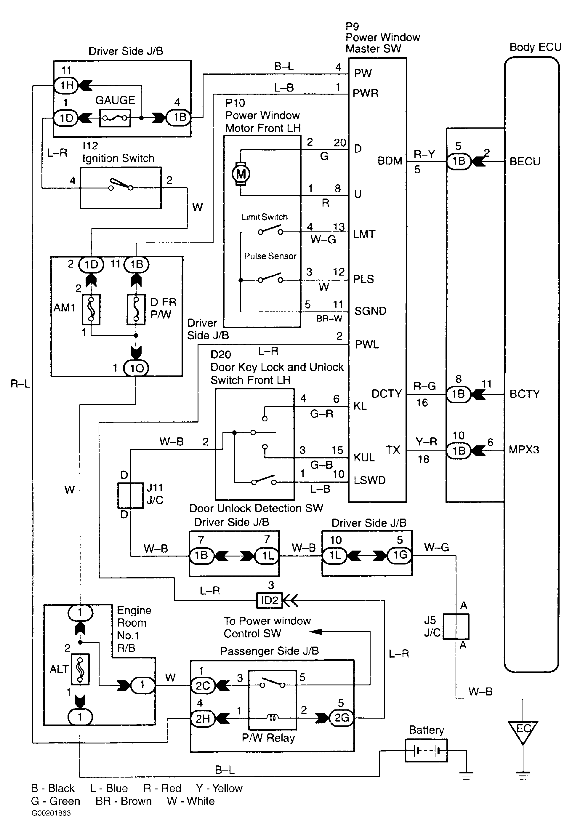
This DTC is output when communication stops between the power window master switch ECU and body ECU. See Fig 1.

Detecting Condition -  No communication from the power window master switch ECU more than 10 seconds.

Trouble Area

Fig 1: Identifying Power Window Master Switch ECU Communication Stop Circuit (DTC B1211/11)
G00201863Courtesy of © TOYOTA, LICENSE AGREEMENT TMS1002