LEMON Manuals: Even more car manuals for everyone: 1960-2025
Home >> Toyota >> 2006 >> Matrix Base, 4WD >> Repair and Diagnosis >> External Pages >> Different variant/trim >> Section 7 (Engine Control System (2ZZ-GE)) >> SFI System >> DTC P0100 Mass or Volume Air Flow Circuit; DTC P0102 Air Flow Meter Circuit Low Input; DTC P0103 Mass or Volume Air Flow Circuit High Input >> Wiring Diagram
April 5, 2026: LEMON Manuals is launched! Read the announcement.

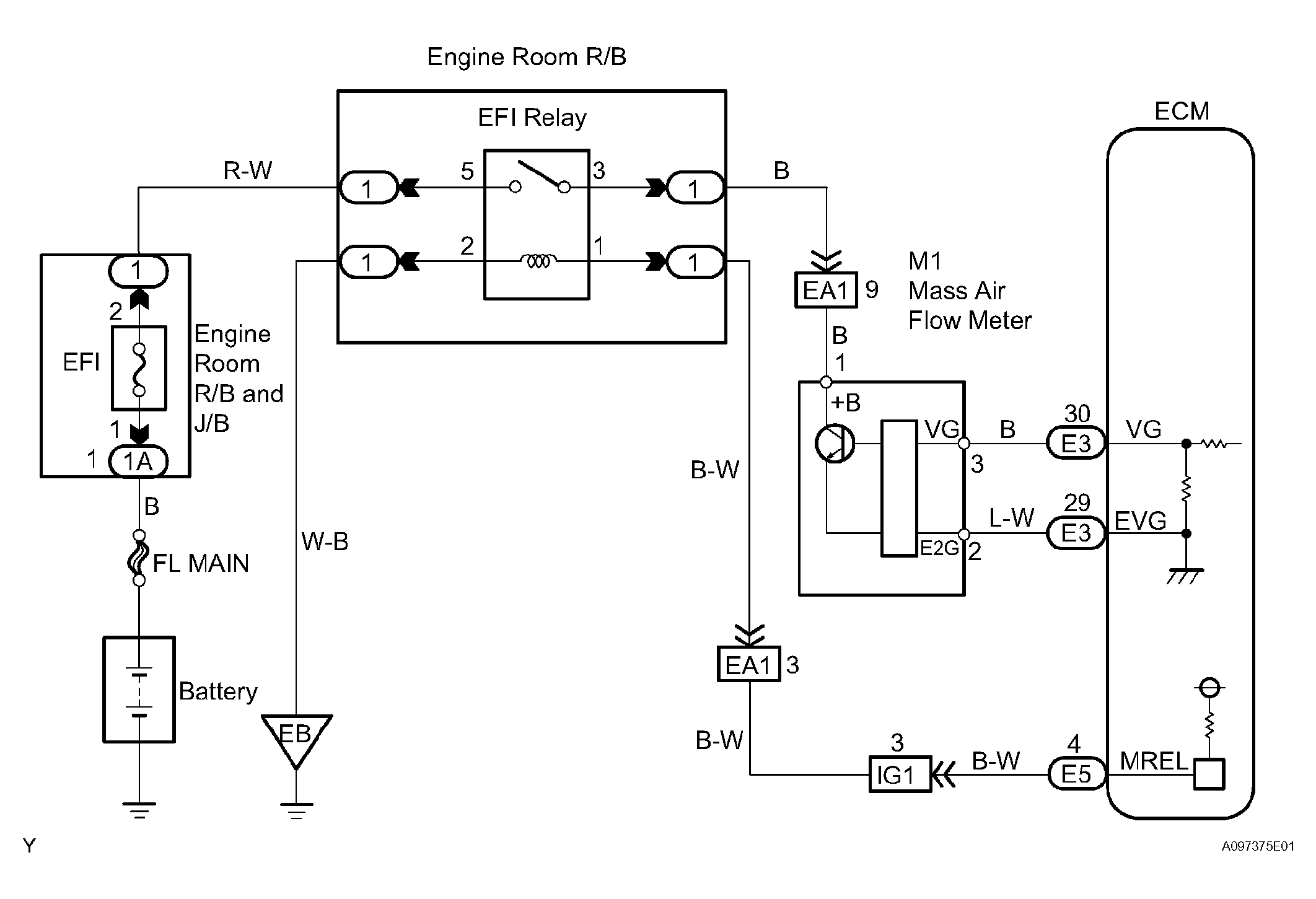
DTC P0100 Mass or Volume Air Flow Circuit; DTC P0102 Air Flow Meter Circuit Low Input; DTC P0103 Mass or Volume Air Flow Circuit High Input: Wiring Diagram

WARNING: This page is about a different variant/trim than selected.
Fig 1: Mass Air Flow (MAF) Meter - Wiring Diagram
G04460569Courtesy of © TOYOTA, LICENSE AGREEMENT TMS1002