LEMON Manuals: Even more car manuals for everyone: 1960-2025
Home >> Toyota >> 2009 >> Corolla Base, 1.8 L, Standard >> Repair and Diagnosis >> External Pages >> Different variant/trim >> Section 11 (Engine Control System (2AZ-FE) - SFI System Diagnostic Introduction, Precautions, Symptoms Table, Diagnostic Trouble Code Chart) >> SFI System >> System Diagram
April 5, 2026: LEMON Manuals is launched! Read the announcement.

System Diagram

WARNING: This page is about a different variant/trim than selected.
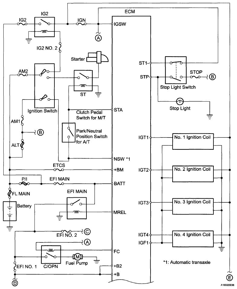
Fig 1: SFI System Diagram (1 Of 3)
G06007262Courtesy of © TOYOTA, LICENSE AGREEMENT TMS1002
Fig 2: SFI System Diagram (2 Of 3)
G06007263Courtesy of © TOYOTA, LICENSE AGREEMENT TMS1002
Fig 3: SFI System Diagram (3 Of 3)
G06007264Courtesy of © TOYOTA, LICENSE AGREEMENT TMS1002