LEMON Manuals: Even more car manuals for everyone: 1960-2025
Home >> Toyota >> 2010 >> FJ Cruiser 4WD, Part Time >> Repair and Diagnosis >> Engine Performance >> Engine Control Systems >> Engine Control System (Diagnostic Codes (P0010-P0339) >> SFI System >> DTC P0115: Engine Coolant Temperature Circuit; DTC P0117: Engine Coolant Temperature Circuit Low Input; DTC P0118: Engine Coolant Temperature Circuit High Input >> Procedure
April 5, 2026: LEMON Manuals is launched! Read the announcement.

DTC P0115: Engine Coolant Temperature Circuit; DTC P0117: Engine Coolant Temperature Circuit Low Input; DTC P0118: Engine Coolant Temperature Circuit High Input: Procedure

  1. READ VALUE USING TECHSTREAM (ENGINE COOLANT TEMPERATURE) 
    1. Connect the Techstream to the DLC3.
    2. Turn the ignition switch to ON.
    3. Turn the Techstream on.
    4. Enter the following menus: Powertrain / Engine and ECT / Data List / Coolant Temp.
    5. Read the value displayed on the Techstream.

      Standard

      Between 80 °C and 97 °C (176 °F and 207 °F) with warm engine.

      RESULT

      Result Proceed to
      -40 °C (-40 °F) A
      140 °C (284 °F) or higher B
      Between 80 °C and 97 °C (176 °F and 207 °F) C

      HINT: 

      • If there is an open circuit, the Techstream indicates -40 °C (-40 °F).
      • If there is a short circuit, the Techstream indicates 140 °C (284 °F) or higher.

    C → See step   7 

    B → See step   4 

    A: Go to next step 

  2. READ VALUE USING TECHSTREAM (CHECK FOR OPEN IN WIRE HARNESS) 
    Fig 1: Identifying ECT Sensor To Wire Harness Connector
    GTY184867Courtesy of © TOYOTA, LICENSE AGREEMENT TMS1002
    1. Disconnect the Engine Coolant Temperature (ECT) sensor connector.
    2. Connect terminals 1 and 2 of the ECT sensor connector on the wire harness side.
    3. Connect the Techstream to the DLC3.
    4. Turn the ignition switch to ON.
    5. Turn the Techstream on.
    6. Enter the following menus: Powertrain / Engine and ECT / Data List / Coolant Temp.
    7. Read the value displayed on the Techstream.

      Standard

      140 °C (284 °F) or higher

      TEXT IN ILLUSTRATION

      *1 ECT Sensor
      *2 ECM
      *3 Front view of wire harness connector
      (to ECT Sensor)

    NG → See step   3 

    OK → See step   8 

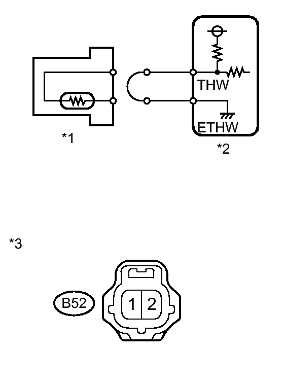
  3. READ VALUE USING TECHSTREAM (CHECK FOR OPEN IN ECM) 
    Fig 2: Identifying THW And ETHW Of The ECM Connector
    GTY170049Courtesy of © TOYOTA, LICENSE AGREEMENT TMS1002
    1. Disconnect the ECT sensor connector.
    2. Connect terminals THW and ETHW of the ECM connector.

      HINT: 

      Before checking, do visual and contact pressure checks on the ECM connector.

    3. Connect the Techstream to the DLC3.
    4. Turn the ignition switch to ON.
    5. Turn the Techstream on.
    6. Enter the following menus: Powertrain / Engine and ECT / Data List / Coolant Temp.
    7. Read the value displayed on the Techstream.

      Standard

      140 °C (284 °F) or higher

      TEXT IN ILLUSTRATION

      *1 ECT Sensor
      *2 ECM
      *3 Component with harness connected
      (ECM)

    NG → See step   9 

    OK → REPAIR OR REPLACE HARNESS OR CONNECTOR 

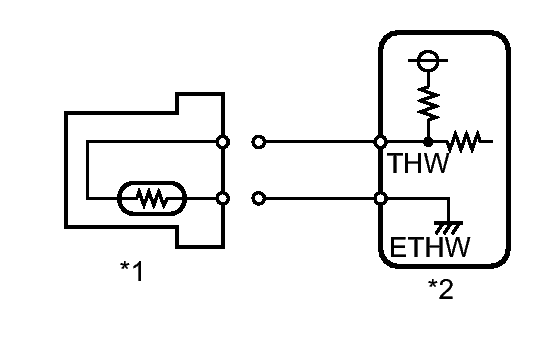
  4. READ VALUE USING TECHSTREAM (CHECK FOR SHORT IN WIRE HARNESS) 
    Fig 3: Identifying ECT Sensor Connector And ECM
    GTY189296Courtesy of © TOYOTA, LICENSE AGREEMENT TMS1002
    1. Disconnect the ECT sensor connector.
    2. Connect the Techstream to the DLC3.
    3. Turn the ignition switch to ON.
    4. Turn the Techstream on.
    5. Enter the following menus: Powertrain / Engine and ECT / Data List / Coolant Temp.
    6. Read the value displayed on the Techstream.

      Standard

      -40 °C (-40 °F)

      TEXT IN ILLUSTRATION

      *1 ECT Sensor
      *2 ECM

    NG → See step   5 

    OK → See step   10 

  5. READ VALUE USING TECHSTREAM (CHECK FOR SHORT IN ECM) 
    1. Disconnect the ECM connector.
      Fig 4: Identifying Rear View Of Wire Harness Connector (ECM) And ECT Sensor
      GTY179873Courtesy of © TOYOTA, LICENSE AGREEMENT TMS1002
    2. Connect the Techstream to the DLC3.
    3. Turn the ignition switch to ON.
    4. Turn the Techstream on.
    5. Enter the following menus: Powertrain / Engine and ECT / Data List / Coolant Temp.
    6. Read the value displayed on the Techstream.

      Standard

      -40 °C (-40 °F)

      TEXT IN ILLUSTRATION

      *1 ECT Sensor
      *2 ECM
      *3 Rear view of wire harness connector
      (to ECM)

    NG → See step   6 

    OK → REPAIR OR REPLACE HARNESS OR CONNECTOR 

  6. REPLACE ECM. Refer to  REMOVAL 
  7. CHECK FOR INTERMITTENT PROBLEMS. Refer to  CHECK FOR INTERMITTENT PROBLEMS 
  8. CONFIRM GOOD CONNECTION TO SENSOR. IF OK, REPLACE ENGINE COOLANT TEMPERATURE SENSOR. Refer to  REMOVAL 
  9. CONFIRM GOOD CONNECTION TO ECM. IF OK, REPLACE ECM. Refer to  REMOVAL 
  10. REPLACE ENGINE COOLANT TEMPERATURE SENSOR. Refer to  REMOVAL