LEMON Manuals: Even more car manuals for everyone: 1960-2025
Home >> Toyota >> 2012 >> Matrix AWD L4-2.4L (2AZ-FE) >> Repair and Diagnosis >> Powertrain Management >> Computers and Control Systems >> Information Bus >> Testing and Inspection >> Component Tests and General Diagnostics >> Check CAN Bus Lines for Short Circuit >> Part 1
April 5, 2026: LEMON Manuals is launched! Read the announcement.

Part 1





NETWORKING: CAN COMMUNICATION SYSTEM: Check CAN Bus Lines for Short Circuit
- Check CAN Bus Lines for Short Circuit

DESCRIPTION

There may be a short circuit in the CAN main wire and/or CAN branch wire when the resistance between terminals 6 (CANH) and 14 (CANL) of the DLC3 is below 54 Ohms.





WIRING DIAGRAM









INSPECTION PROCEDURE

NOTICE:
* Turn the ignition switch off before measuring the resistance between CAN bus main wires and CAN bus branch wires.
* After the ignition switch is turned off, check that the key reminder warning system and light reminder warning system are not operating.
* Before measuring the resistance, leave the vehicle as is for at least 1 minute and do not operate the ignition switch, any other switches or the doors. If any doors need to be opened in order to check the connectors, open the doors and leave them open.

HINT
* Operating the ignition switch, any other switches or a door triggers related ECU and sensor communication on the CAN. This communication will cause the resistance value to change.
* Even after DTCs are cleared, if a DTC is stored again after driving the vehicle for a while, the malfunction may be occurring due to vibration of the vehicle. In such a case, wiggling the ECUs or wire harness while performing the inspection below may help determine the cause of the malfunction.

PROCEDURE

1. CHECK FOR SHORT IN CAN BUS WIRES (DLC3 BRANCH WIRE)

(a) Turn the ignition switch off.





Text in Illustration





(b) Disconnect the CAN No. 1 junction connector.

(c) Measure the resistance according to the value(s) in the table below.





Text in Illustration





Standard Resistance:





NG -- REPAIR OR REPLACE CAN BRANCH WIRE CONNECTED TO DLC3
OK -- Continue to next step.

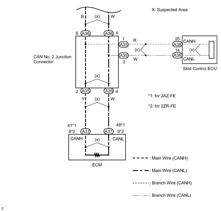
2. CHECK FOR SHORT IN CAN BUS WIRES (CAN NO. 2 JUNCTION CONNECTOR)

(a) Reconnect the CAN No. 1 junction connector.

(b) Disconnect the CAN No. 2 junction connector.

(c) Measure the resistance according to the value(s) in the table below.





Text in Illustration





Standard Resistance:





NG -- CHECK FOR SHORT IN CAN BUS WIRES (CAN NO. 1 JUNCTION CONNECTOR - CAN NO. 2 JUNCTION CONNECTOR)
OK -- Continue to next step.

3. CHECK FOR SHORT IN CAN BUS WIRES (ECM MAIN WIRE)

(a) Measure the resistance according to the value(s) in the table below.





Text in Illustration





HINT
The resistance must be measured after the CAN No. 2 junction connector is disconnected.

Standard Resistance:





NG -- CHECK FOR SHORT IN CAN BUS WIRES (CAN NO. 2 JUNCTION CONNECTOR - ECM)
OK -- Continue to next step.

4. CHECK FOR SHORT IN CAN BUS WIRES (CAN NO. 2 JUNCTION CONNECTOR - SKID CONTROL ECU)

(a) Disconnect the skid control ECU connector.





Text in Illustration





(b) Measure the resistance according to the value(s) in the table below.





Text in Illustration





HINT
The resistance must be measured after the CAN No. 2 junction connector is disconnected.

Standard Resistance:





NG -- REPAIR OR REPLACE CAN BUS BRANCH WIRE OR CONNECTOR (CAN NO. 2 JUNCTION CONNECTOR - SKID CONTROL ECU)
OK -- Continue to next step.

5. CHECK FOR SHORT IN CAN BUS WIRES (SKID CONTROL ECU)

(a) Reconnect the CAN No. 2 junction connector.

(b) Measure the resistance according to the value(s) in the table below.





Text in Illustration





HINT
* The resistance must be measured after the CAN No. 1 and CAN No. 2 junction connectors are reconnected.
* The resistance must be measured after the skid control ECU connector is disconnected.

Standard Resistance:





Result:





B -- REPLACE JUNCTION CONNECTOR (CAN No. 2)

A -- REPLACE BRAKE ACTUATOR ASSEMBLY Removal

6. CHECK FOR SHORT IN CAN BUS WIRES (CAN NO. 2 JUNCTION CONNECTOR - ECM)

(a) Disconnect the ECM connector.





Text in Illustration





(b) Measure the resistance according to the value(s) in the table below.





Text in Illustration





HINT
The resistance must be measured after the CAN No. 2 junction connector is disconnected.

Standard Resistance:





Result:





B -- REPLACE ECM Removal

C -- REPAIR OR REPLACE CAN MAIN WIRE OR CONNECTOR (CAN NO. 2 JUNCTION CONNECTOR - ECM)

A -- REPLACE ECM Removal

7. CHECK FOR SHORT IN CAN BUS WIRES (CAN NO. 1 JUNCTION CONNECTOR - CAN NO. 2 JUNCTION CONNECTOR)

(a) Turn the ignition switch off.





Text in Illustration





(b) Disconnect the CAN No. 1 junction connector.

(c) Measure the resistance according to the value(s) in the table below.

HINT
The resistance must be measured after the CAN No. 2 junction connector is disconnected.

Standard Resistance:





NG -- REPAIR OR REPLACE CAN MAIN WIRE OR CONNECTOR (CAN NO. 1 JUNCTION CONNECTOR - CAN NO. 2 JUNCTION CONNECTOR)
OK -- Continue to next step.

8. CHECK FOR SHORT IN CAN BUS WIRES (CAN NO. 1 JUNCTION CONNECTOR - COMBINATION METER)

(a) Measure the resistance according to the value(s) in the table below.





Text in Illustration





HINT
The resistance must be measured after the CAN No. 1 junction connector is disconnected.

Standard Resistance:





NG -- CHECK FOR SHORT IN CAN BUS WIRES (COMBINATION METER MAIN WIRE)
OK -- Continue to next step.

9. CHECK FOR SHORT IN CAN BUS WIRES (CAN NO. 1 JUNCTION CONNECTOR - 4WD CONTROL ECU)

(a) Disconnect the 4WD control ECU connector.





Text in Illustration





(b) Measure the resistance according to the value(s) in the table below.





Text in Illustration





HINT
The resistance must be measured after the CAN No. 1 junction connector is disconnected.

Standard Resistance:





NG -- REPAIR OR REPLACE CAN BUS BRANCH WIRE OR CONNECTOR (CAN NO. 1 JUNCTION CONNECTOR - 4WD CONTROL ECU)
OK -- Continue to next step.

10. CHECK FOR SHORT IN CAN BUS WIRES (CAN NO. 1 JUNCTION CONNECTOR - STEERING ANGLE SENSOR)

(a) Disconnect the steering angle sensor connector.





Text in Illustration





(b) Measure the resistance according to the value(s) in the table below.





Text in Illustration





HINT
The resistance must be measured after the CAN No. 1 junction connector is disconnected.

Standard Resistance:





NG -- REPAIR OR REPLACE CAN BUS BRANCH WIRE OR CONNECTOR (CAN NO. 1 JUNCTION CONNECTOR - STEERING ANGLE SENSOR)
OK -- Continue to next step.

11. CHECK FOR SHORT IN CAN BUS WIRES (CAN NO. 1 JUNCTION CONNECTOR - POWER STEERING ECU)

(a) Disconnect the power steering ECU connector.





Text in Illustration





(b) Reconnect the CAN No. 2 junction connector.





Text in Illustration





(c) Measure the resistance according to the value(s) in the table below.

HINT
The resistance must be measured after the CAN No. 1 junction connector is disconnected.

Standard Resistance:





NG -- REPAIR OR REPLACE CAN BUS BRANCH WIRE OR CONNECTOR (CAN NO. 1 JUNCTION CONNECTOR - POWER STEERING ECU)
OK -- Continue to next step.

12. CHECK FOR SHORT IN CAN BUS WIRES (CAN NO. 1 JUNCTION CONNECTOR - CENTER AIRBAG SENSOR ASSEMBLY)

(a) Disconnect the center airbag sensor assembly connector.





Text in Illustration





(b) Measure the resistance according to the value(s) in the table below.





Text in Illustration





HINT
The resistance must be measured after the CAN No. 1 junction connector is disconnected.

Standard Resistance:





NG -- REPAIR OR REPLACE CAN BUS BRANCH WIRE OR CONNECTOR (CAN NO. 1 JUNCTION CONNECTOR - CENTER AIRBAG SENSOR ASSEMBLY)
OK -- Continue to next step.