LEMON Manuals: Even more car manuals for everyone: 1960-2025
Home >> Volvo >> 2001 >> C70 2D Convertible, 2.3 53, Automatic >> Repair and Diagnosis >> Transmission >> Automatic Trans >> Transmission Control Module (TCM) Diagnostic Trouble Code (DTC) Diagnostics - 2 Of 3 (Convertible) >> TCM-0043 Oil Temperature Sensor. Signal Too Low (Aw50-42;2000) >> Signal too low >> Intermittent fault
April 5, 2026: LEMON Manuals is launched! Read the announcement.

Intermittent fault

Check cable between control module #A37 and transmission connector (control module side) #12 for an intermittent short-circuit to ground according to Short-circuit to ground, intermittent faults .

Remedy as necessary.

Other information: 

Fig 1: Breakout Box
GLL100304Courtesy of VOLVO CARS OF NORTH AMERICA.
Fig 2: Ohmmeter
GLL101042Courtesy of VOLVO CARS OF NORTH AMERICA.
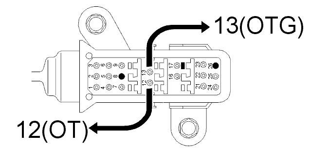
Fig 3: Identifying Transmission Connectors (Control Module Side) #12 & #13
GLL125372Courtesy of VOLVO CARS OF NORTH AMERICA.