LEMON Manuals: Even more car manuals for everyone: 1960-2025
Home >> Volvo >> 2011 >> XC60 3.2 R-Design >> Repair and Diagnosis (Single Page) >> Accessories & Equipment >> Communication Devices >> Media, Communication And Navigation - Design And Function >> Phone Module >> Phone Module (PHM) - Vehicles With Infotainment Head Unit (IHU) [2014-2017] >> Function >> VOLVO On Call
April 5, 2026: LEMON Manuals is launched! Read the announcement.

VOLVO On Call

GLL1003596Courtesy of VOLVO CARS CORPORATION

Volvo On Call is a system developed by Volvo which gives the owner access to various safety and service features. The system has been developed to give the driver and passengers rapid connection to the Volvo On Call Service Center using the carphone. The staff at the Service Center determine the action required depending on the circumstances. Using the data provided by the Volvo On Call system, the Service Center is able to identify the exact position of the car so that emergency and/or breakdown services can be directed quickly to the car. The different services provided by the Service Center can be divided into two categories, safety and service.

A Volvo On Call service can be activated in any of the following ways: 

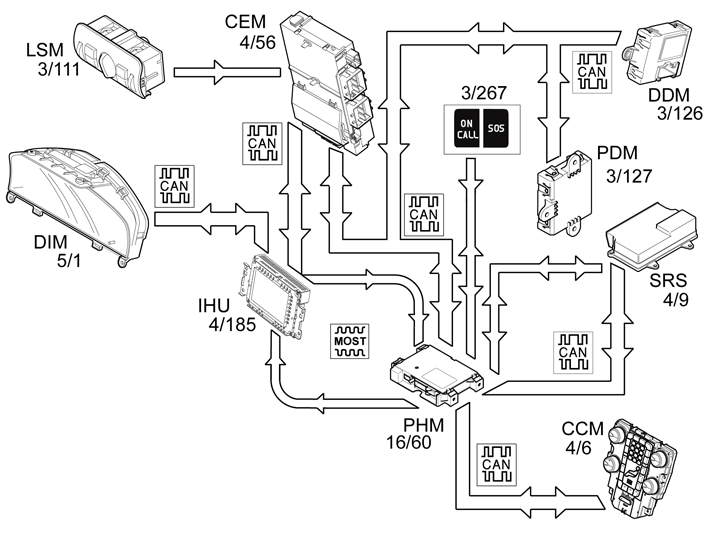
The brightness of lighting in the switches for Volvo On Call is controlled via the rheostat knob in the Light Switch Module (LSM) (3/111). The Phone Module (PHM) (16/60) receives the rheostat signal directly from the Central Electronic Module (CEM) (4/56) via the MOST network.

Upon activation of a Volvo On Call service, the Phone Module (PHM) sends information to the Infotainment Head Unit (IHU). The Infotainment Head Unit (IHU) sends the information on to the Driver Information Module (DIM) (5/1), which displays a text message stating that a Volvo On Call service has been activated and its status. Every time a Volvo On Call service is started, the relevant vehicle data is sent to Volvo On Call Service Center.

The vehicle data contains information about: 

Safety 

An SOS service can be started in two different ways:

In a collision where an SRS component is activated, a signal is transmitted from the Supplemental Restraint System Module (SRS) to the Phone Module (PHM). The Phone Module (PHM) transmits the vehicle data to Volvo On Call Service Centre and connects a call. The call is made in order to establish what action is necessary, for example, whether an ambulance or recovery vehicle is required.

When a Volvo On Call service has been activated the reserve battery is used if there is not sufficient voltage in the main battery.

Service 

The Volvo On Call Service Center gives the customer access to various services, such as:

The services that the customer can access vary between different markets.

Road assistance 

Help in case of, e.g., a flat tire or if you run out of fuel

Remote unlocking of the vehicle 

The car is unlocked remotely after the owner has contacted the Volvo On Call Service Centre, identified themselves with a password and requested the required service. The owner and the Volvo On Call Service Centre then decide the time at which the car will be unlocked. The Service Centre will then send a command to the Phone Module (PHM) to unlock the car. The Central Electronic Module (CEM) will then transmit a signal via the CAN network to the Phone Module (PHM) when the handle on the tailgate is closed. If the signal from the Central Electronic Module (CEM) is within the time interval agreed by the customer and the Volvo On Call Service Centre, the Phone Module (PHM) then transmits a request to unlock the car to the Central Electronic Module (CEM) via the CAN network. The Central Electronic Module (CEM) sends a signal to the Driver Door Module (DDM) and Passenger Door Module (PDM) which unlock all doors. The Phone Module (PHM) then transmits an acknowledgment to the Volvo On Call Service Centre that the car has been unlocked. When one of the doors or tailgate is opened, the alarm is triggered. The alarm is then active until it is correctly deactivated.

Theft message 

If the vehicle alarm is activated, for example by theft, information about the alarm status is transmitted from the Central Electronic Module (CEM) to the Phone Module (PHM) via CAN. If the alarm is active for more than 15 seconds the Phone Module (PHM) transmits the vehicle data to the Volvo On Call Service Center, which contacts the owner and informs what has happened. In the first instance Volvo On Call Service Center calls the vehicle, if the person answering cannot give the password the owner is called on other numbers that the owner has supplied to the Service center.

Localization of stolen vehicle 

If the vehicle has been stolen the owner can request that the service center localizes the vehicle. The Service center transmits a request to the Phone Module (PHM) to continuously send vehicle data. The interval of the vehicle data that is sent is determined by the Volvo On Call Service Center.

Remote start of parking heater 

With remote start of the parking heater it is possible to set timers for the parking heater as well as start the parking heater directly via a computer with Internet connection or via mobile telephone.

Remote-controlled immobilization 

Applies to the English, Dutch, and Belgian market. A special version with stricter requirements applies to the Brazilian market.

On certain markets there is a function for remote controlled immobilization and mobilization. This function is used to invalidate the vehicle's programmed keys, for example, in the event of a vehicle theft. Vehicles can be immobilized and mobilized using either the Volvo On Call service center or via the diagnostic command in VIDA. For some markets, vehicles can only be mobilized by Volvo On Call service center. If your vehicle is running when an immobilization is requested, the vehicle is immobilized until the next start attempt. The Central Electronic Module (CEM) may, in certain markets, request immobilization if the control module detects that the Phone Module (PHM) is not responding to communication. The remote-controlled immobilization function is diagnosed by the Central Electronic Module (CEM). Immobilization and mobilization of the vehicle via diagnostic command is via the Phone Module (PHM).

Unauthorized movement (model-dependent) 

Applies for the English, Dutch and Belgian markets.

When the vehicle is to be used, the driver must identify themselves by entering a six digit code. If the vehicle is driven off without the code being entered, this is considered an unauthorized movement. The function is activated automatically one minute after the vehicle's engine has been turned off, regardless of if the vehicle is locked or not. When the function is active the vehicle is monitored to detect unauthorized movement. Unauthorized movement is either that the vehicle is moved with the engine off (towing or loading and transport on trailer, etc.) or that the vehicle is driven off with the engine on without the right code having been entered. If the wrong code is entered three times in a row this will also be counted as an unauthorized movement, even if no movement has taken place. The limit value for unauthorized movement varies depending on current sensor status and on which market the vehicle has been sold. The limit value is normally between 100 - 400 meters. The function uses angle sensor, odometer, and GPS to detect unauthorized movement.

If the function detects unauthorized movement of the vehicle, a notice is sent from the vehicle to Volvo's On Call Service Centre. The vehicle's owner and authorities or police can then be informed that the vehicle has been stolen. The Phone Module (PHM) then continuously sends information to Volvo's On Call Service Centre about the vehicle's whereabouts in the form of GPS coordinates. This information can be used to make it easier for the driver and authorities or police to locate and recover the vehicle.

Mobile app 

The Volvo On Call app can be installed on a smartphone to communicate with the vehicle.