LEMON Manuals: Even more car manuals for everyone: 1960-2025
Home >> Volvo >> 2012 >> C70 >> Repair and Diagnosis >> Engine Performance >> System >> Electronics - Design And Function - 1 Of 4 >> Brake Control Module (BCM) (2006-2013) >> Function >> Active Yaw Control
April 5, 2026: LEMON Manuals is launched! Read the announcement.

Active Yaw Control

Fig 1: Identifying Traction Control
GLL106636Courtesy of VOLVO CARS CORPORATION

Components 

  1. Separation valve, normally open
  2. Electronic shuttle valve, normally closed
  3. Hydraulic pump
  4. Outlet valve, normally closed
  5. Inlet valve, normally open
  6. Pressure equalizer
  7. By-pass valve
  8. Non-return valve.

During active yaw control, i. e. when the vehicle looses traction, the hydraulic pump begins to generate brake pressure even if the driver has not applied the brake pedal. The brake control module (BCM) then activates the valves in the ABS hydraulic modulator and checks the braking forces at each wheel. This is done by raising, maintaining or lowering the brake pressure individually to stabilize the vehicle. If the driver presses the brake pedal during stability control, the control module, through the pedal pressure sensor in the power brake booster, will take into account the pressure exerted by the driver during stability control.

Active yaw control oversteer 

Fig 2: Identifying Active Yaw Control Oversteer
GLL128696Courtesy of VOLVO CARS CORPORATION

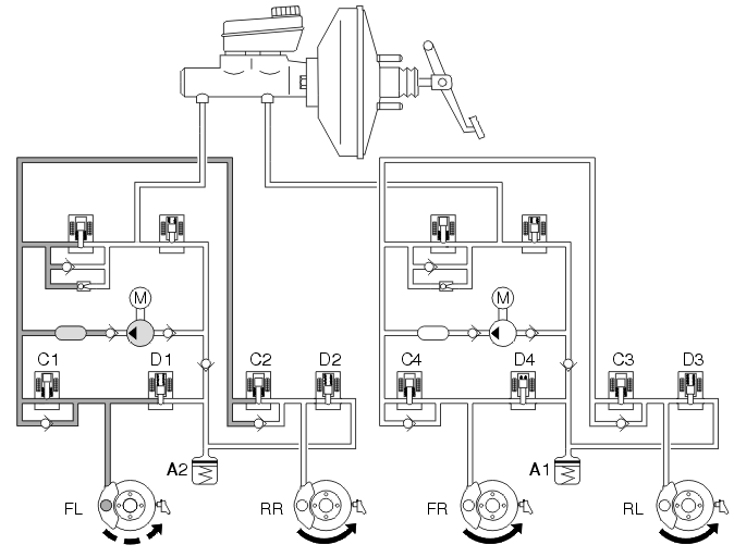
Oversteer is a very dangerous condition which is difficult for the average driver to control. Oversteer is when the car turns more than the steering wheel has been turned. If not corrected, oversteer can lead to the car beginning to spin uncontrollably.

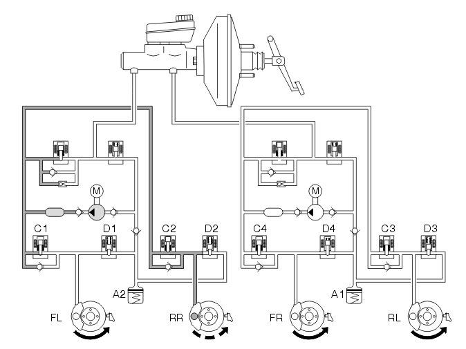
In the example above, the car turns to the right and the car oversteers. To counter this the DSTC system has closed the separation valve, opened the electronic shuttle valve and started the pump. The inlet valve (C1) has been left open, while the other inlet valves are closed. This causes brakes the left front wheel, which causes the wheel to lose grip and reduces oversteer. If the car oversteers, the brake control module (BCM) transmits a request for torque reduction to the engine control module (ECM) via the controller area network (CAN).

Active yaw control understeer 

Fig 3: Identifying Active Yaw Control Understeer
GLL128697Courtesy of VOLVO CARS CORPORATION

Understeer is when the car tends to continue straight forward even though the steering wheel has been turned. If the car understeers, the brake control module (BCM) transmits a request for torque reduction to the engine control module (ECM) via the controller area network (CAN).

In the example above, the steering wheel has been turned to the right, but the car continues straight on. The separation valve closes, the electronic shuttle valve opens and the pump starts. The DSTC system applies the brakes to the right rear wheel by leaving inlet valve C2 open and closing and closing the other inlet valves (C1, C3 and C4). In the event that braking the right rear wheel is not sufficient to get the car back on course, the brake control module (BCM) opens inlet valve C4 and brakes the right-hand front wheel.

Dynamic stability control 

Fig 4: Dynamic Stability Control
GLL106614Courtesy of VOLVO CARS CORPORATION

If the driver presses the brake pedal during stability control, the brake control module (BCM), through the brake pressure sensor in the hydraulic modulator, will take into account the pressure exerted by the driver during stability control.

Included in the calculations by the control module are the driver's desired brake pressure and functions for:

In the event of a hand brake turn, the active yaw control function is normally activated if the speed exceeds approximately 40 km/h. At lower speeds active yaw control is decreased successively, and at 20-25 km/h will not be noticeable.