LEMON Manuals: Even more car manuals for everyone: 1960-2025
Home >> Volvo >> 2017 >> S60 T5 Inscription, AWD >> Repair and Diagnosis >> External Pages >> Different variant/trim >> Section 24 (Administration - Design And Function) >> Blind Spot Information System >> Blind Spot Information System (BLIS) [2011-2018] >> Blind Spot Information System (BLIS) (Only S60 (11-) /V60)
April 5, 2026: LEMON Manuals is launched! Read the announcement.

Blind Spot Information System (BLIS) (Only S60 (11-) /V60)

WARNING: This page is about a different variant/trim than selected.
GLL1034454Courtesy of VOLVO CARS CORPORATION

The figure shows the area within which the Blind Spot Information System (BLIS) detects.

A: approximately 9.5 meters.

B: approximately 3 meters.

GLL174065Courtesy of VOLVO CARS CORPORATION

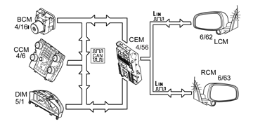
The cameras take 30 pictures per second and compare each picture with the previous one to see if there have been any changes. In order to determine if a change has any significance when moving laterally, the camera module must also know vehicle speed. The speed signals for each rear wheel from the brake control module (BCM) are used to calculate vehicle speed and know whether the vehicle is making a turn. Central electronic module (CEM) receives information on the speed of the rear wheels from the brake control module (BCM) (4/16) via the CAN network. These two signals are then sent on to the left camera module (LCM) (6/62) and right camera module (RCM) (6/63) via LIN communication.

If the camera module discovers that there is something in the dead angle, an orange LED, located on the inside of the panel at the front of the window on the door, comes on. This LED is directly connected to the respective camera module.

In daylight the system reacts to the shapes of surrounding vehicles. The system is designed to detect cars, trucks motorcycles and buses. In darkness the system reacts to the light from the headlamps of other vehicles. If the headlamps of surrounding vehicles are not switched on then the Blind Spot Information System (BLIS) will not detect the vehicle.

The system detects sharp contours. Light reflections and shadows can generate warnings because the system cannot distinguish them from real objects.

Weather conditions that may generate false warnings are: 

Blind Spot Information System (BLIS) is activated when the ignition is on. The system cannot be deactivated but the function to light the light-emitting diodes and to show text messages can be disconnected with the switch on the comfort panel. The function can be reconnected with the switch.

When the switch is activated a signal is sent from Climate control module (CCM) (4/6) to Central electronic module (CEM) via the CAN-net.

If a fault is detected by the central electronic module (CEM), a diagnostic trouble code (DTC) is stored and a signal is transmitted via the CAN network to the driver information module (DIM) (5/1), which turns on a general warning lamp and displays a text message.