LEMON Manuals: Even more car manuals for everyone: 1960-2025
Home >> Acura >> 1994 >> Integra (GS-R) L4-1797cc 1.8L DOHC (VTEC) >> Repair and Diagnosis >> Diagrams >> Electrical Diagrams >> Powertrain Management >> Computers and Control Systems >> Body Control Module
April 5, 2026: LEMON Manuals is launched! Read the announcement.

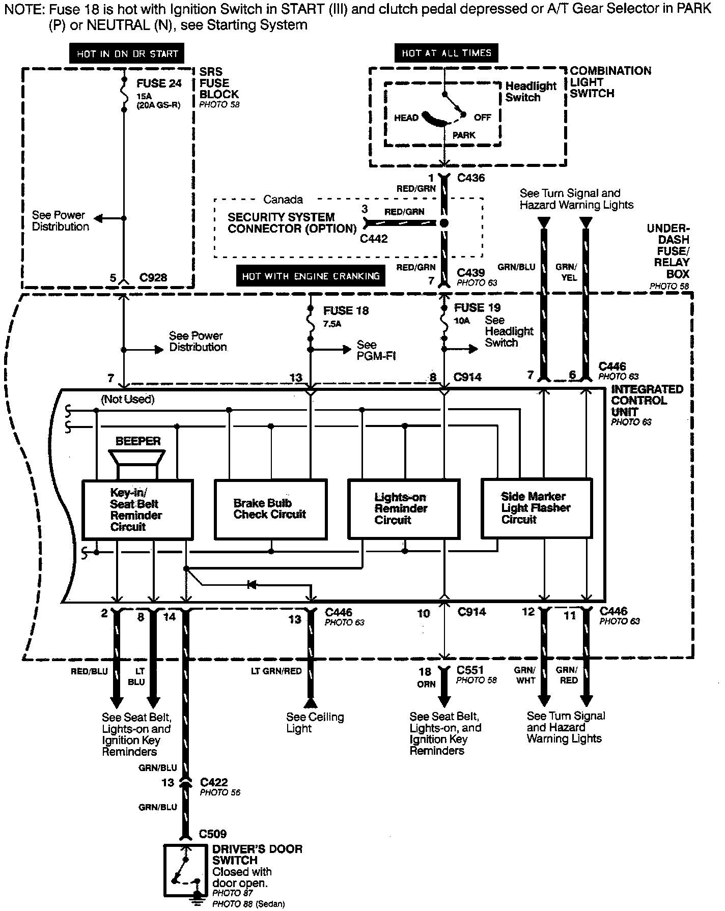
Body Control Module

Integrated Control Unit (Part 1 Of 2):



Integrated Control Unit (Part 2 Of 2):