LEMON Manuals: Even more car manuals for everyone: 1960-2025
Home >> Acura >> 1994 >> Integra (GS-R) L4-1797cc 1.8L DOHC (VTEC) >> Repair and Diagnosis >> Powertrain Management >> Computers and Control Systems >> Relays and Modules - Computers and Control Systems >> Body Control Module >> Diagrams >> Diagram Information and Instructions >> Ground Distribution Schematics
April 5, 2026: LEMON Manuals is launched! Read the announcement.

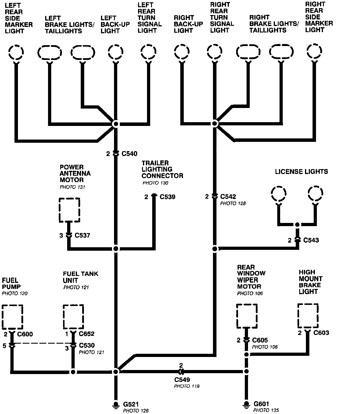
Ground Distribution Schematics

Ground Distribution Schematics:




This sample Ground Distribution schematic shows all of the components that share two ground points.