LEMON Manuals: Even more car manuals for everyone: 1960-2025
Home >> Acura >> 1994 >> NSX Automatic >> Repair and Diagnosis >> Engine Performance >> System >> Engine Controls - Self-Diagnostics >> Component Locations
April 5, 2026: LEMON Manuals is launched! Read the announcement.

Component Locations

For component locations, see Fig 1 -Fig 7 . For connector terminal identification and wire color identification, see Figure -Figure under CONNECTOR IDENTIFICATION.

Fig 1: Locating PGM-FI Components (1 Of 5)
G00097379Courtesy of AMERICAN HONDA MOTOR CO., INC.
Fig 2: Locating PGM-FI Components (2 Of 5)
G00097380Courtesy of AMERICAN HONDA MOTOR CO., INC.
Fig 3: Locating PGM-FI Components (3 Of 5)
G00097381Courtesy of AMERICAN HONDA MOTOR CO., INC.
Fig 4: Locating PGM-FI Components (Inside Control Box) (4 Of 5)
G00097382Courtesy of AMERICAN HONDA MOTOR CO., INC.
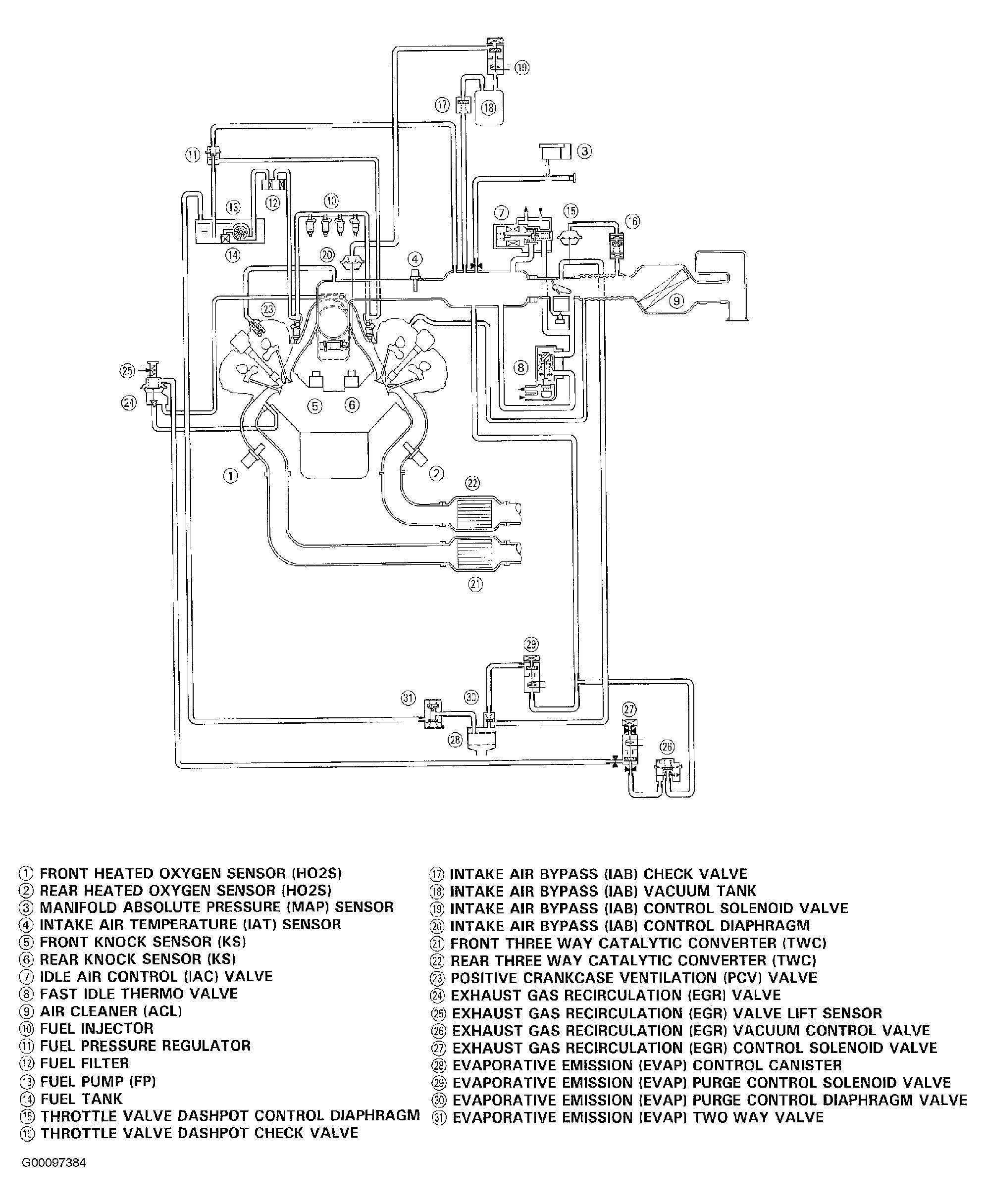
Fig 5: Identifying PGM-FI Components (5 Of 5)
G00097384Courtesy of AMERICAN HONDA MOTOR CO., INC.
Fig 6: Locating ECM & Connecting Test Harness
G00109775Courtesy of AMERICAN HONDA MOTOR CO., INC.
Fig 7: Locating/Identifying Driver Side Of Engine Compartment Connectors, Ground Point & Wiring Harness
G00104850Courtesy of AMERICAN HONDA MOTOR CO., INC.
Fig 8: Locating Passenger Side Of Engine Compartment Engine Wiring Harness & Connectors
G00104852Courtesy of AMERICAN HONDA MOTOR CO., INC.
Fig 9: Locating/Identifying Connectors Behind Seatback Panels (1 Of 2)
G00104854Courtesy of AMERICAN HONDA MOTOR CO., INC.
Fig 10: Locating/Identifying Connectors Behind Seatback Panels (2 Of 2)
G00104856Courtesy of AMERICAN HONDA MOTOR CO., INC.
Fig 11: Locating/Identifying Front Compartment & Under Dash Components/Connectors (1 Of 2)
G00104858Courtesy of AMERICAN HONDA MOTOR CO., INC.
Fig 12: Locating/Identifying Front Compartment & Under Dash Components/Connectors (2 Of 2)
G00104860Courtesy of AMERICAN HONDA MOTOR CO., INC.