LEMON Manuals: Even more car manuals for everyone: 1960-2025
Home >> Acura >> 2002 >> 3.2CL Base >> Repair and Diagnosis >> External Pages >> Different variant/trim >> Section 1 (Vehicle Stability Assistance System) >> Description & Operation >> Modulator Unit >> Notes
April 5, 2026: LEMON Manuals is launched! Read the announcement.

Modulator Unit: Notes

WARNING: This page is about a different variant/trim than selected.

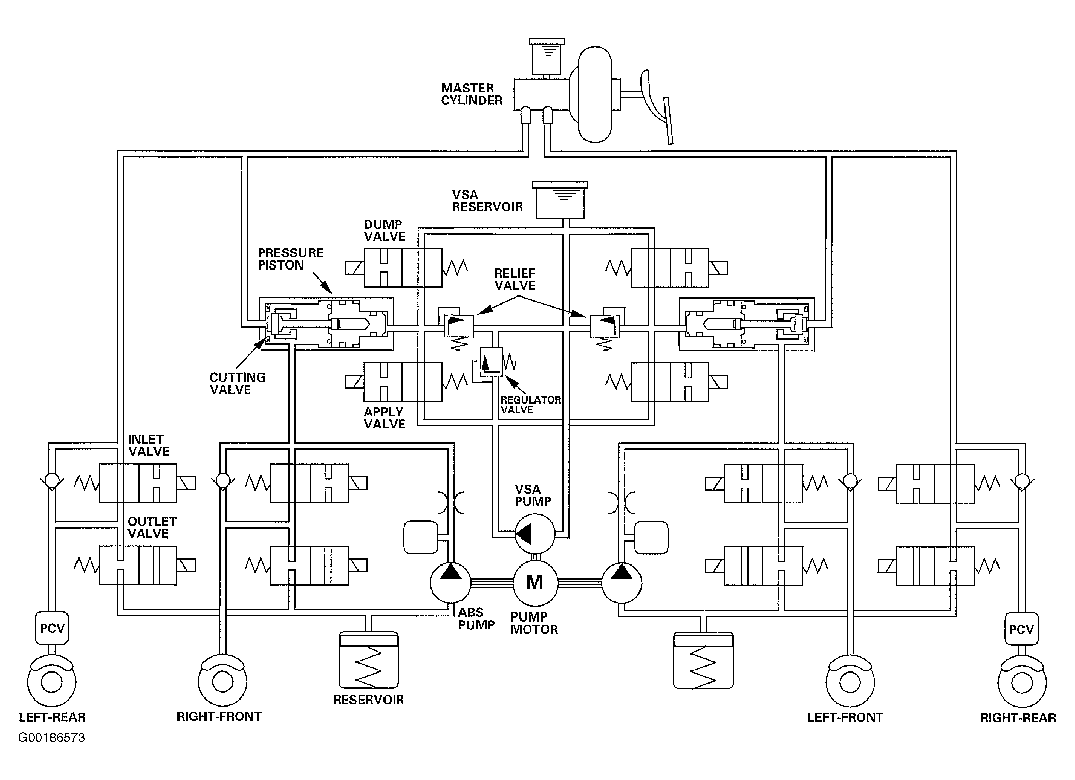
The modulator unit consists of the four inlet solenoid valves, four outlet solenoid valves, two front apply valves, two front dump valves, reservoir, relief valves, regulator valve, cut-off valve, pressure piston, ABS pump, VSA pump, and pump motor. The modulator controls the brake fluid pressure directly. It is a circulating-type modulator because the brake fluid circulates through the caliper, the reservoir, and the master cylinder. The hydraulic control has three modes: pressure intensifying, pressure retaining, and pressure reducing. The hydraulic circuit is an independent four channel type, one channel for each wheel. See Fig 1 .

Fig 1: Identifying Operation Of Modulator Unit
G00186573Courtesy of AMERICAN HONDA MOTOR CO., INC.