LEMON Manuals: Even more car manuals for everyone: 1960-2025
Home >> Acura >> 2002 >> 3.2CL Base >> Repair and Diagnosis >> External Pages >> Different variant/trim >> Section 1 (Vehicle Stability Assistance System) >> Description & Operation >> Modulator Unit >> VSA Mode (Pressure Reducing Operation)
April 5, 2026: LEMON Manuals is launched! Read the announcement.

VSA Mode (Pressure Reducing Operation)

WARNING: This page is about a different variant/trim than selected.

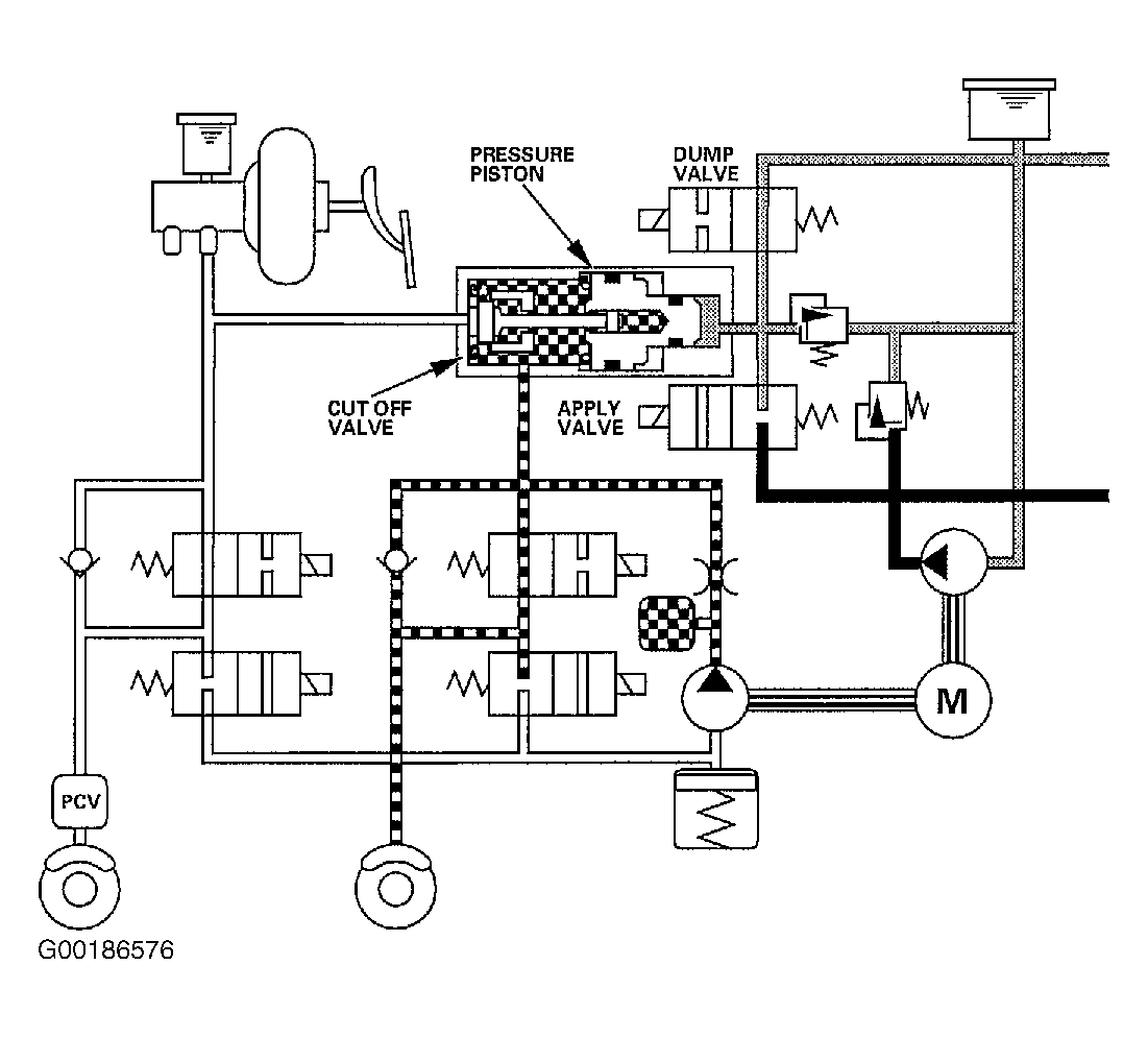
The VSA control unit opens the dump valve and closes the apply valve. The brake fluid for VSA control is reduced from the pressure chamber to the VSA reservoir. The pressure piston returns to standard position, and the cut off valve opens. See Fig 1 .

Fig 1: Identifying VSA Mode Circuit Path (Pressure Reducing Operation)
G00186576Courtesy of AMERICAN HONDA MOTOR CO., INC.