LEMON Manuals: Even more car manuals for everyone: 1960-2025
Home >> Acura >> 2004 >> TSX Automatic >> Repair and Diagnosis >> Transmission >> Automatic Trans >> Automatic Transmission >> System Description >> Lock-up System >> Partial Lock-up
April 5, 2026: LEMON Manuals is launched! Read the announcement.

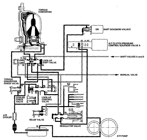
Partial Lock-up

As the speed of the vehicle reaches the programmed value, shift solenoid valve E is turned ON by the PCM, and shift solenoid valve E pressure (SE) is applied to the right side of the lock-up shift valve. The lock-up shift valve is moved to the left side to switch the torque converter pressure (91) port, which goes to the right side of the torque converter, and the port of torque converter pressure (94) is released from the left side of the torque converter. Torque converter pressure (91) flows to the right side of the torque converter to engage the torque converter clutch. The PCM also controls A/T clutch pressure control solenoid valve A, and A/T clutch pressure control solenoid valve A pressure (55) is applied to the lock-up shift valve and lock-up control valve. The position of the lock-up control valve depends on A/T clutch pressure control solenoid valve A pressure (55) and torque converter pressure released from the torque converter. The lock-up control valve controls the amount of torque converter clutch lock-up until fluid between the clutch piston and torque converter cover is fully released; the torque converter clutch is in partial lock-up.

NOTE: When used, "left" or "right" indicates direction on the hydraulic circuit.
Fig 1: Identifying Partial Lock-Up System Diagram
G05491196Courtesy of AMERICAN HONDA MOTOR CO., INC.