LEMON Manuals: Even more car manuals for everyone: 1960-2025
Home >> Acura >> 2006 >> MDX Base >> Repair and Diagnosis >> Transmission >> Automatic Trans >> Automatic Transmission >> System Description >> Lock up System >> Partial Lock up
April 5, 2026: LEMON Manuals is launched! Read the announcement.

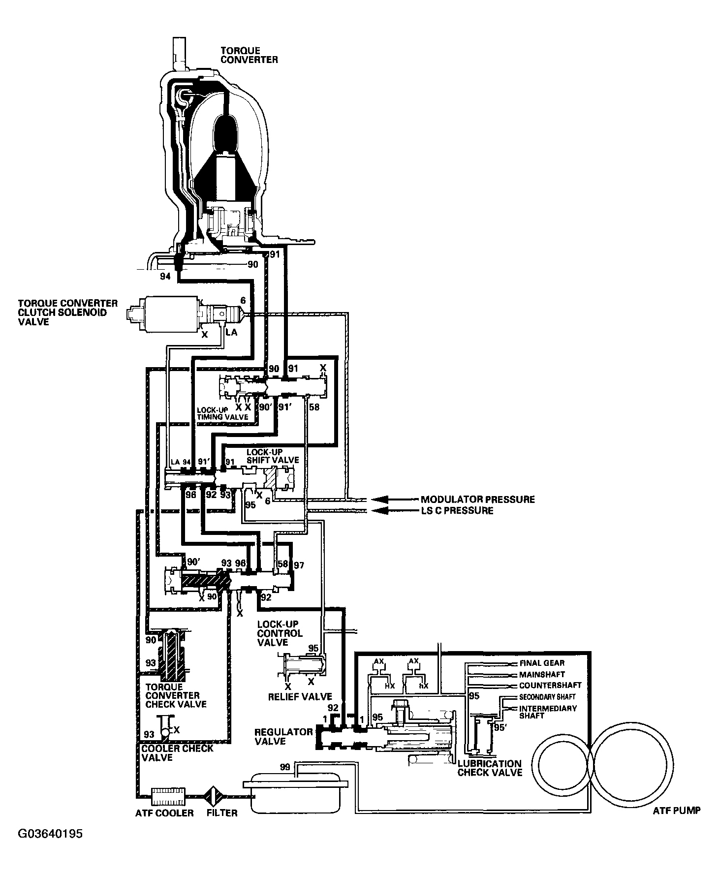
Partial Lock up

As the speed of the vehicle reaches the programmed value, the torque converter clutch solenoid valve is turned ON by the PCM to release LC pressure (LA) in the left cavity of the lock up shift valve. Modulator pressure (6) is applied to the right side of the lock up shift valve, then the lock up shift valve is moved in the left side to switch the port leading torque converter pressure to the right side of the torque converter. Torque converter pressure (91) is applied to the right side of the torque converter to engage the lock up clutch. The PCM also controls A/T clutch pressure control solenoid valve C, and LS C pressure (58) is applied to the lock up control valve and the lock up timing valve. When LS C pressure (58) is lower, torque converter pressure (91) from the lock up timing valve is lower. The torque converter clutch is engaged partially. LS C pressure (58) increases, and the lock up timing valve is moved to the left side to uncover the port leading torque converter pressure to high. The torque converter clutch is then engaged securely. Under this condition, the torque converter clutch is engaged by pressure from the right side of the torque converter; this condition is partial lock up.

NOTE: When used, "left" or "right" indicates direction on the hydraulic circuit.
Fig 1: Identifying Partial Lock-Up Diagram
G03640195Courtesy of AMERICAN HONDA MOTOR CO., INC.