LEMON Manuals: Even more car manuals for everyone: 1960-2025
Home >> Acura >> 2012 >> ZDX >> Repair and Diagnosis (Single Page) >> Electrical >> Body Electrical >> OEM Circuit Diagrams >> Keyless Entry System/Power Door Lock System/Security System >> Notes
April 5, 2026: LEMON Manuals is launched! Read the announcement.

Keyless Entry System/Power Door Lock System/Security System: Notes

NOTE: For connector or component location "PHOTO", see OEM COMPONENT LOCATION . For connector "VIEW", see OEM CONNECTOR END VIEWS .
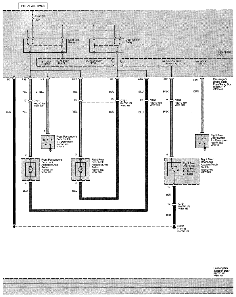
Fig 1: Keyless Entry System/Power Door Lock System/Security System Circuit Diagram (Page 130)
G07747918
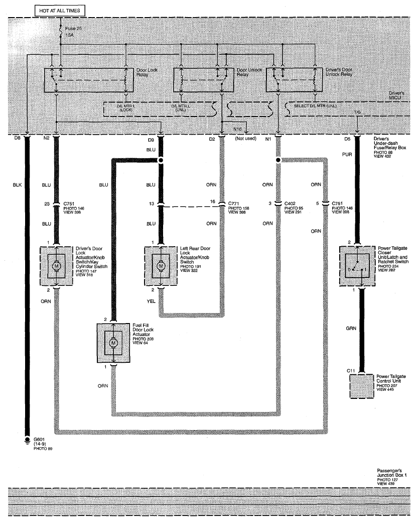
Fig 2: Keyless Entry System/Power Door Lock System/Security System Circuit Diagram (Page 130-1)
G07747919
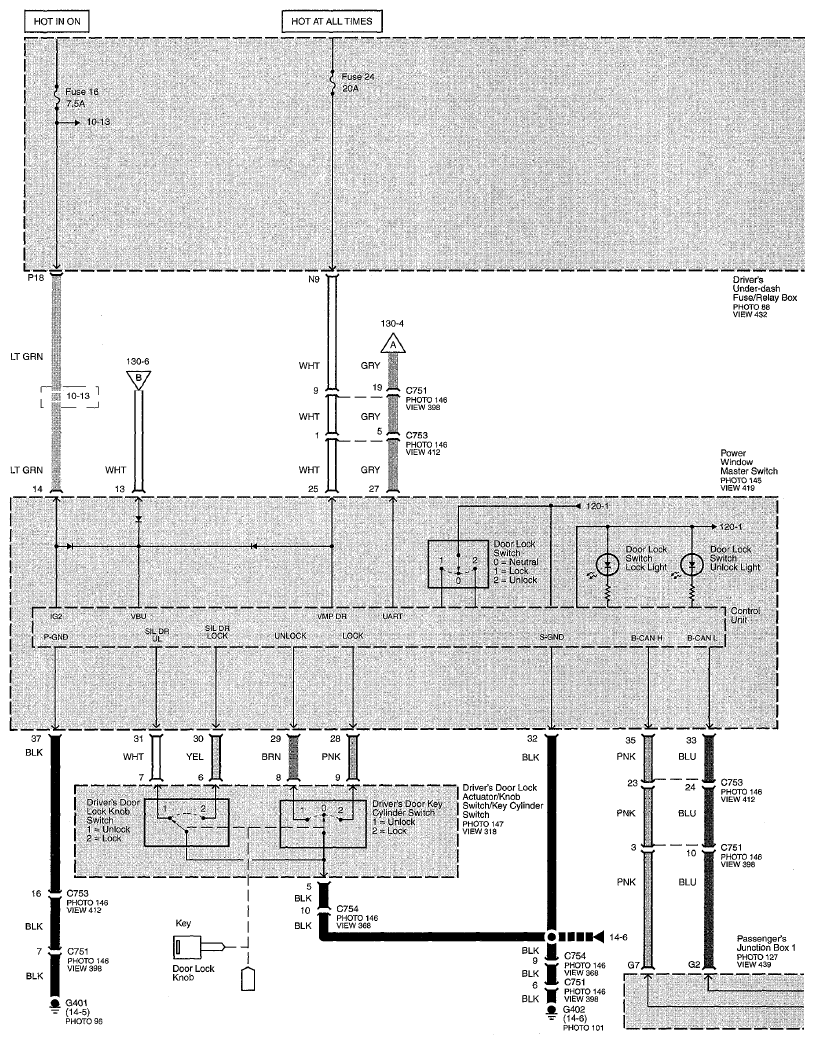
Fig 3: Keyless Entry System/Power Door Lock System/Security System Circuit Diagram (Page 130-2)
G07747920
Fig 4: Keyless Entry System/Power Door Lock System/Security System Circuit Diagram (Page 130-3)
G07747921
Fig 5: Keyless Entry System/Power Door Lock System/Security System Circuit Diagram (Page 130-4)
G07747922
Fig 6: Keyless Entry System/Power Door Lock System/Security System Circuit Diagram (Page 130-5)
G07747923
Fig 7: Keyless Entry System/Power Door Lock System/Security System Circuit Diagram (Page 130-6)
G07747924
Fig 8: Keyless Entry System/Power Door Lock System/Security System Circuit Diagram (Page 130-7)
G07747925