LEMON Manuals: Even more car manuals for everyone: 1960-2025
Home >> Acura >> 2021 >> RDX Base >> Repair and Diagnosis >> Engine Performance >> System >> Engine Control System - Advanced Diagnostics (P0010 - P050A) >> Advanced Diagnostics >> DTC P023D
April 5, 2026: LEMON Manuals is launched! Read the announcement.

DTC P023D

DTC P023D:  Turbocharger Boost Sensor/Manifold Absolute Pressure (MAP) Sensor Incorrect Correlation

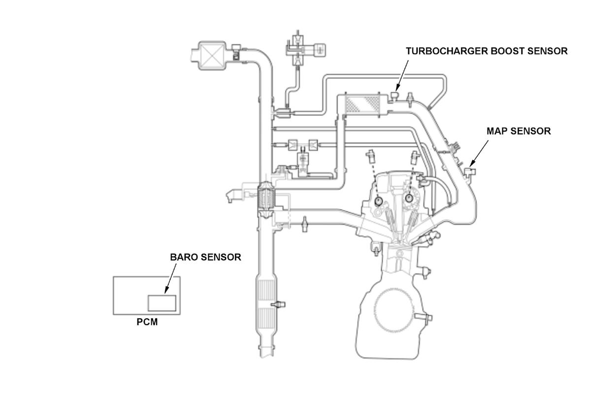
General Description 

GHH554644Courtesy of HONDA, U.S.A., INC.
GHH554645Courtesy of HONDA, U.S.A., INC.

The barometric pressure (BARO) sensor, the manifold absolute pressure (MAP) sensor, and the turbocharger boost sensor are equipped to the vehicle to detect air pressure conditions to the engine. The BARO sensor value and the turbocharger boost sensor value shows similar value at range "A" such as in idle conditions, and the turbocharger boost sensor value and MAP sensor value shows similar value at range "B" such as in high throttle position.

Malfunction determinations are done by the powertrain control module (PCM) in two ranges by comparing the pressure sensor values.

Monitor Execution, Sequence, Duration, DTC Type 

Execution Once per driving cycle
Sequence None
Duration 4.0 seconds or more
DTC Type Two drive cycles, MIL on

Enable Conditions 

Condition Minimum Maximum
Engine speed [ Engine Speed] 1700 RPM -
Throttle position 2000 RPM 31.0 deg. -
4000 RPM 45.0 deg. -
[ ]: HDS Parameter

Malfunction Threshold 

Either of these condition is met:

NOTE:

*: Threshold value changes depending on throttle position.

Possible Cause 

NOTE:

The causes shown may not be a complete list of all potential problems, and it is possible that there may be other causes.

  • MAP sensor output range/performance problem
  • Turbocharger boost sensor output range/performance problem

Confirmation Procedure 

Operating Condition 

GHH554646Courtesy of HONDA, U.S.A., INC.
  1. Start the engine. Hold the engine speed [ Engine Speed] at 3000 RPM without load (in P or N) until the radiator fan comes on.
  2. Let the engine idle for at least 7.8 seconds.
  3. Drive the vehicle at engine speed [ Engine Speed] 1700 RPM or more with throttle position 45 deg. or more for at least 4 seconds.

With the HDS 

None.

Diagnosis Details 

Conditions for setting the DTC 

When a malfunction is detected during the first drive cycle, a Pending DTC is stored in the PCM memory. If the malfunction returns in the next (second) drive cycle, the MIL comes on and a Confirmed DTC, the freeze data, and the on-board snapshot are stored.

Conditions for clearing the DTC 

The MIL is cleared if the malfunction does not return in three consecutive trips in which the diagnostic runs. The MIL, the Pending DTC, the Confirmed DTC, the freeze data, and the on-board snapshot can be cleared with the scan tool Clear command or by disconnecting the 12 volt battery.