LEMON Manuals: Even more car manuals for everyone: 1960-2025
Home >> BMW >> 1987 >> 325e >> Repair and Diagnosis >> Engine Performance >> System >> MOTRONIC CEC System >> Description
April 5, 2026: LEMON Manuals is launched! Read the announcement.

MOTRONIC CEC System: Description

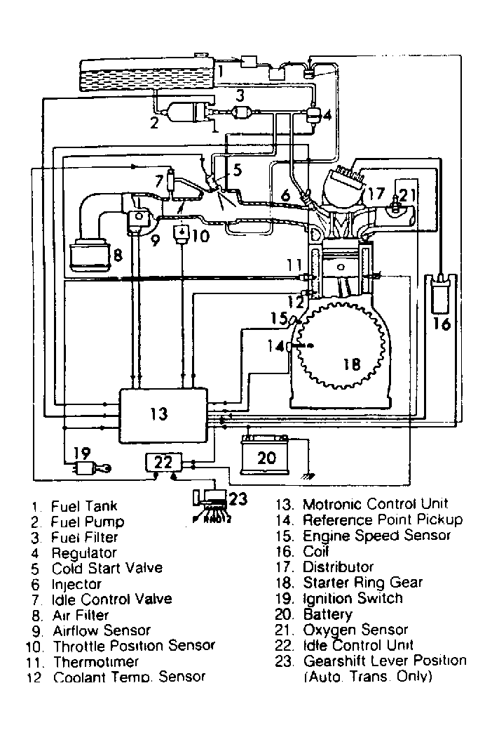
The Motronic Emission Control System is an microprocessor that controls air/fuel mixture and exhaust emissions by adjusting fuel injection and ignition timing.

The Motronic Control Unit (MCU) is the microprocessor in which sensor inputs are received and processed. Based on the sensor inputs, MCU will send the correct output signals to adjust injector pulses and ignition timing. Various engine sensors supply the MCU with operating information. These include; airflow, air temperature, throttle position, coolant temperature, engine speed, crankshaft position and oxygen (O2) sensor.

The MCU is located inside (above) the glove compartment.

Fig 1: Motronic Emission Control System Schematic
G61301Courtesy of BMW OF NORTH AMERICA.