LEMON Manuals: Even more car manuals for everyone: 1960-2025
Home >> Buick >> 2021 >> Encore GX Select, 1.2L Eng VIN 2 >> Repair and Diagnosis >> Transmission >> Automatic Trans >> Shift Lock Control System >> Schematic Wiring Diagrams >> Shift Lock Control Schematics >> Shift Lock Control
April 5, 2026: LEMON Manuals is launched! Read the announcement.

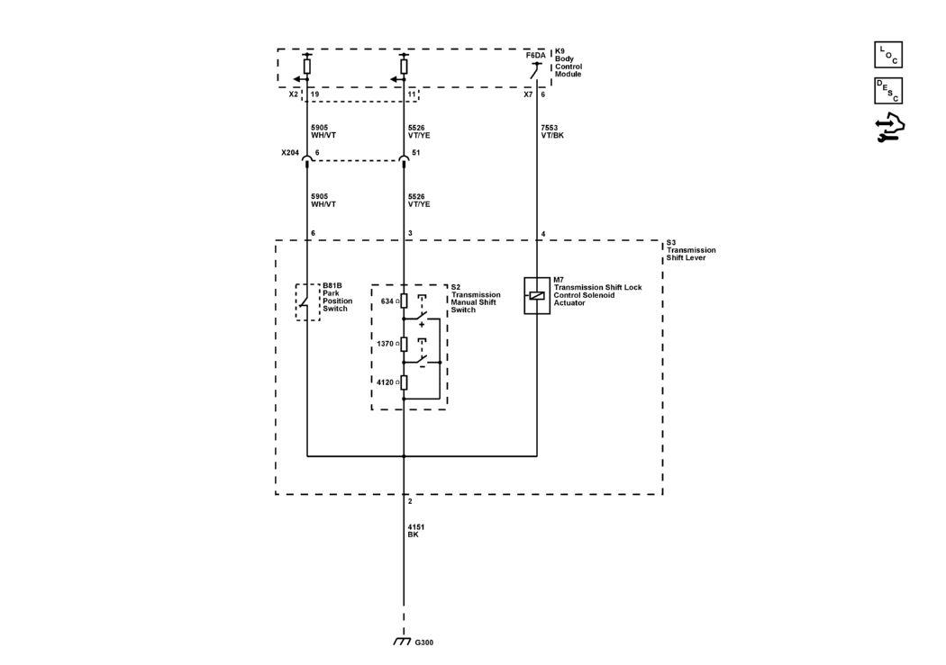
Shift Lock Control

GM5465042Courtesy of GENERAL MOTORS COMPANY