LEMON Manuals: Even more car manuals for everyone: 1960-2025
Home >> Cadillac >> 1985 >> Cimarron L4-121 2.0L >> Repair and Diagnosis >> Powertrain Management >> Diagrams >> Electrical Diagrams >> Electronic/Powertrain Control Module (ECM/PCM)
April 5, 2026: LEMON Manuals is launched! Read the announcement.

Electronic/Powertrain Control Module (ECM/PCM)

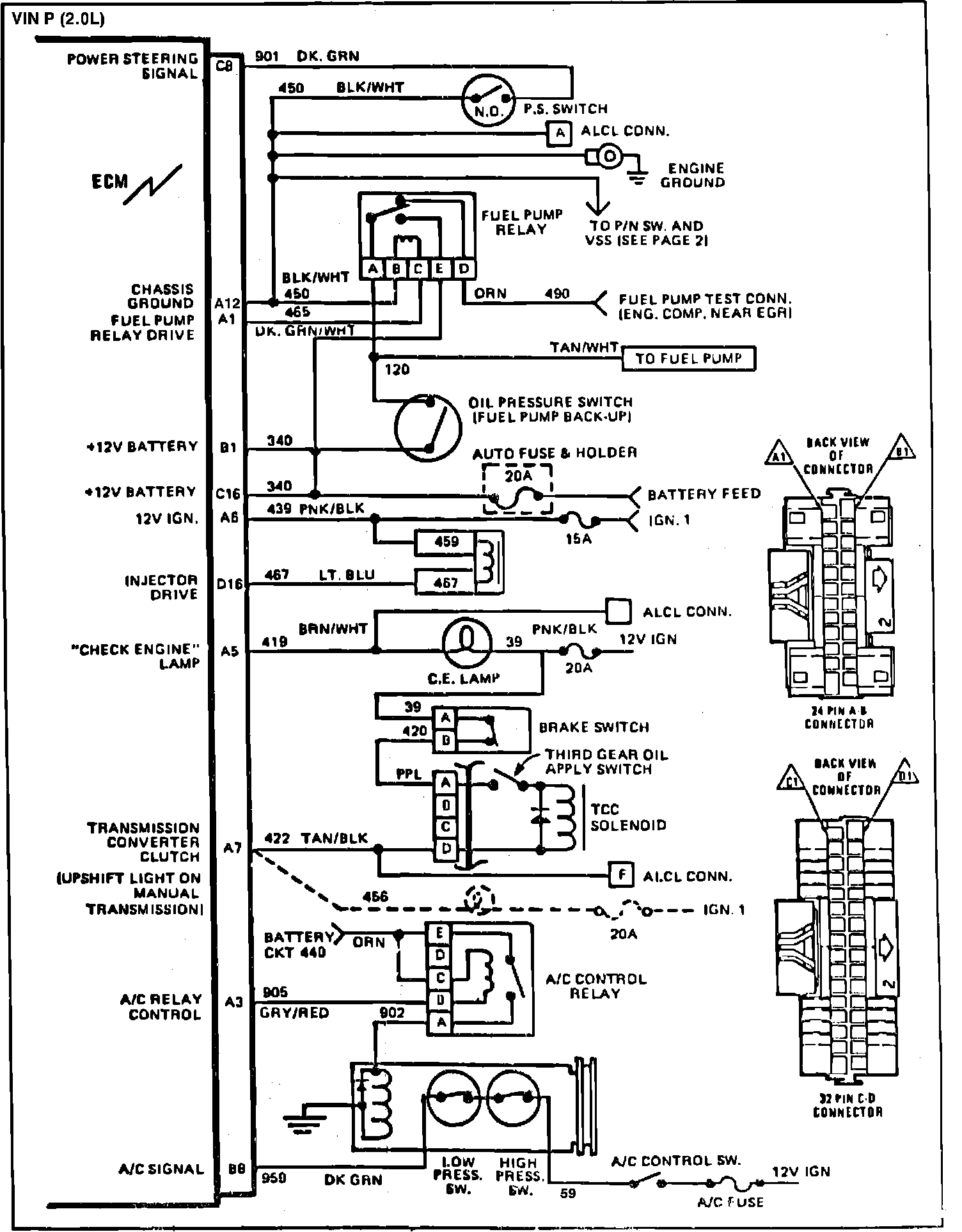
Fig. 030 ECM Wiring Diagrams (1 of 2):



Fig. 031 ECM Wiring Diagrams (2 of 2):