LEMON Manuals: Even more car manuals for everyone: 1960-2025
Home >> Cadillac >> 1993 >> Seville Base >> Repair and Diagnosis >> Engine Performance >> System >> Engine Controls - Tests W/Codes - Pcm >> Pcm Code Charts >> Pcm Code P047 - IPC-To-Pcm Data Problem >> Action
April 5, 2026: LEMON Manuals is launched! Read the announcement.

Pcm Code P047 - IPC-To-Pcm Data Problem: Action

PCM turns on SERVICE ENGINE SOON light, clears all IPC data from PCM memory and disables A/C clutch. Cooling fan control will be based on engine coolant temperature only.

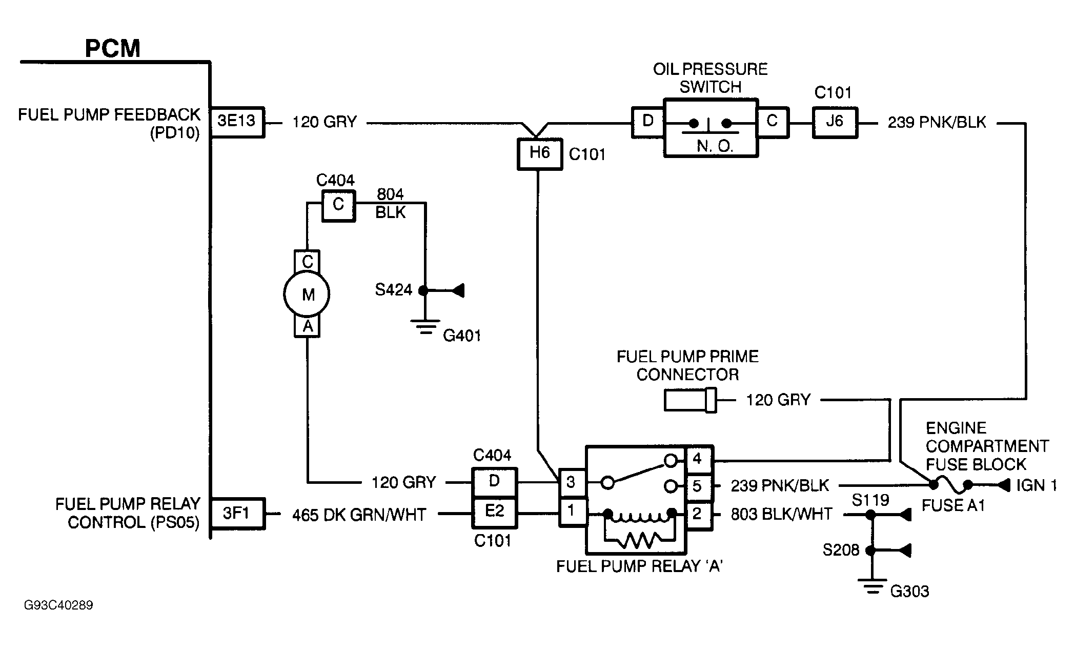
Fig 1: PCM Code P047 Schematic - IPC-To-PCM Data Problem
G93C40289Courtesy of GENERAL MOTORS CORP.