LEMON Manuals: Even more car manuals for everyone: 1960-2025
Home >> Cadillac >> 2005 >> DeVille Protection Series >> Repair and Diagnosis >> External Pages >> Different car >> Section 101 (Navigation Systems) >> Schematic And Routing Diagrams >> Navigation System Schematics
April 5, 2026: LEMON Manuals is launched! Read the announcement.

Navigation System Schematics

WARNING: This page is about a different car, the 2005 Cadillac CTS. However, it is still accessible from the selected car via links, so may be relevant.
Fig 1: Schematic - TV Antenna Module and Amplifiers, TV Rear Glass Antenna and Auxiliary RCA Video Jacks (Export w/U2Y/U2X)
GM1471039Courtesy of GENERAL MOTORS CORP.
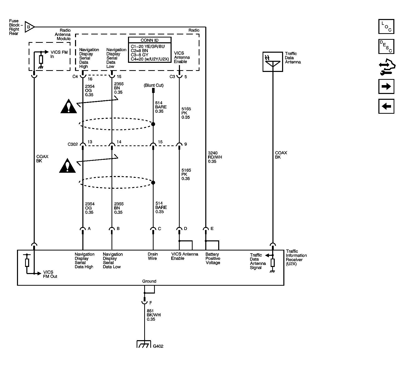
Fig 2: Schematic - Traffic Information Receiver (Japan w/ U2X/U2Y)
GM1471041Courtesy of GENERAL MOTORS CORP.
Fig 3: Schematic - Navigation Antenna, Radio, Audio Amplifier, VCIM & ISRVM
GM1471044Courtesy of GENERAL MOTORS CORP.