LEMON Manuals: Even more car manuals for everyone: 1960-2025
Home >> Cadillac >> 2007 >> Escalade EXT >> Repair and Diagnosis >> Body & Frame >> Door Locks >> Keyless Entry System And Remote Functions >> Schematic and Routing Diagrams >> Remote Function Schematics
April 5, 2026: LEMON Manuals is launched! Read the announcement.

Remote Function Schematics

Fig 1: Keyless Entry (AP3/AP8) Schematic
GM1702736Courtesy of GENERAL MOTORS CORP.
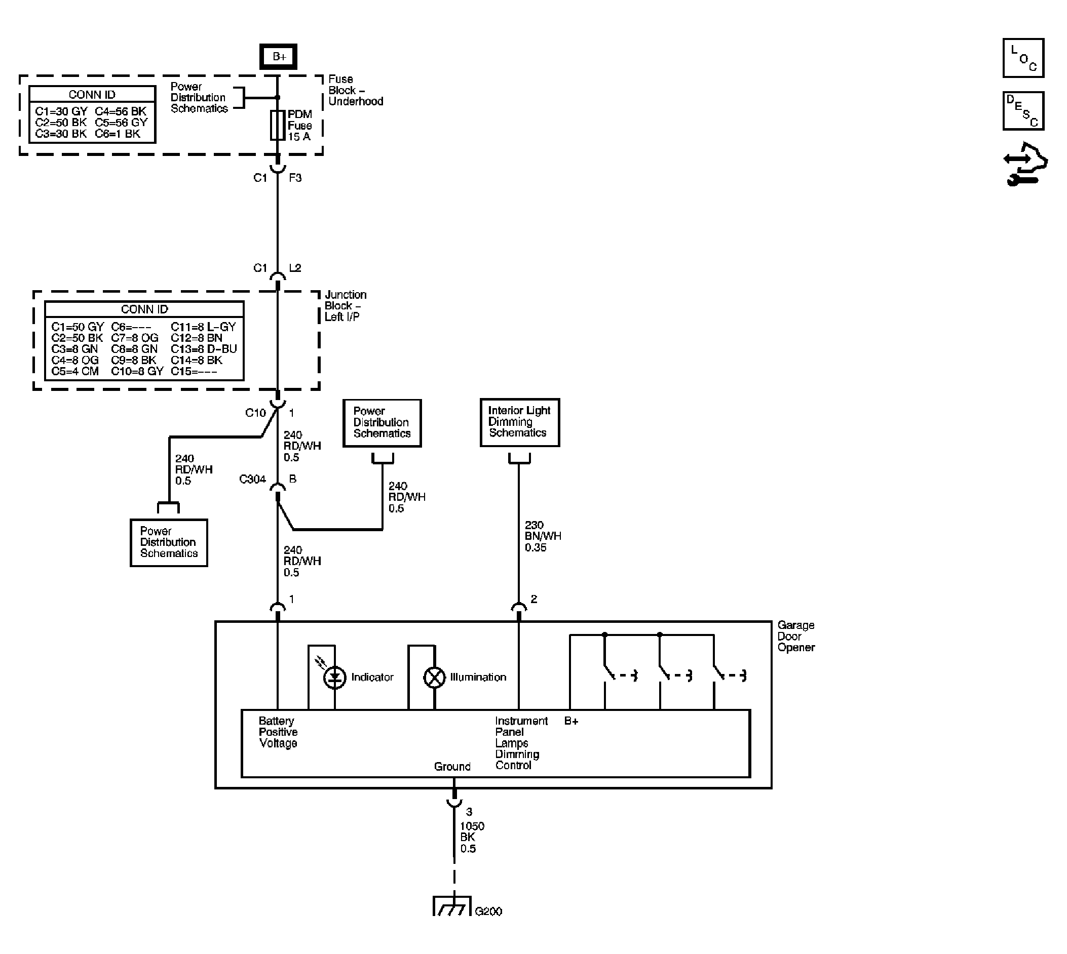
Fig 2: Garage Door Opener Schematic
GM1701116Courtesy of GENERAL MOTORS CORP.