LEMON Manuals: Even more car manuals for everyone: 1960-2025
Home >> Cadillac >> 2008 >> STS V >> Repair and Diagnosis >> Engine Performance >> System >> Engine Controls And Fuel - 4.4L - Introduction >> Description and Operation >> Boost Control System Description >> Notes
April 5, 2026: LEMON Manuals is launched! Read the announcement.

Boost Control System Description: Notes

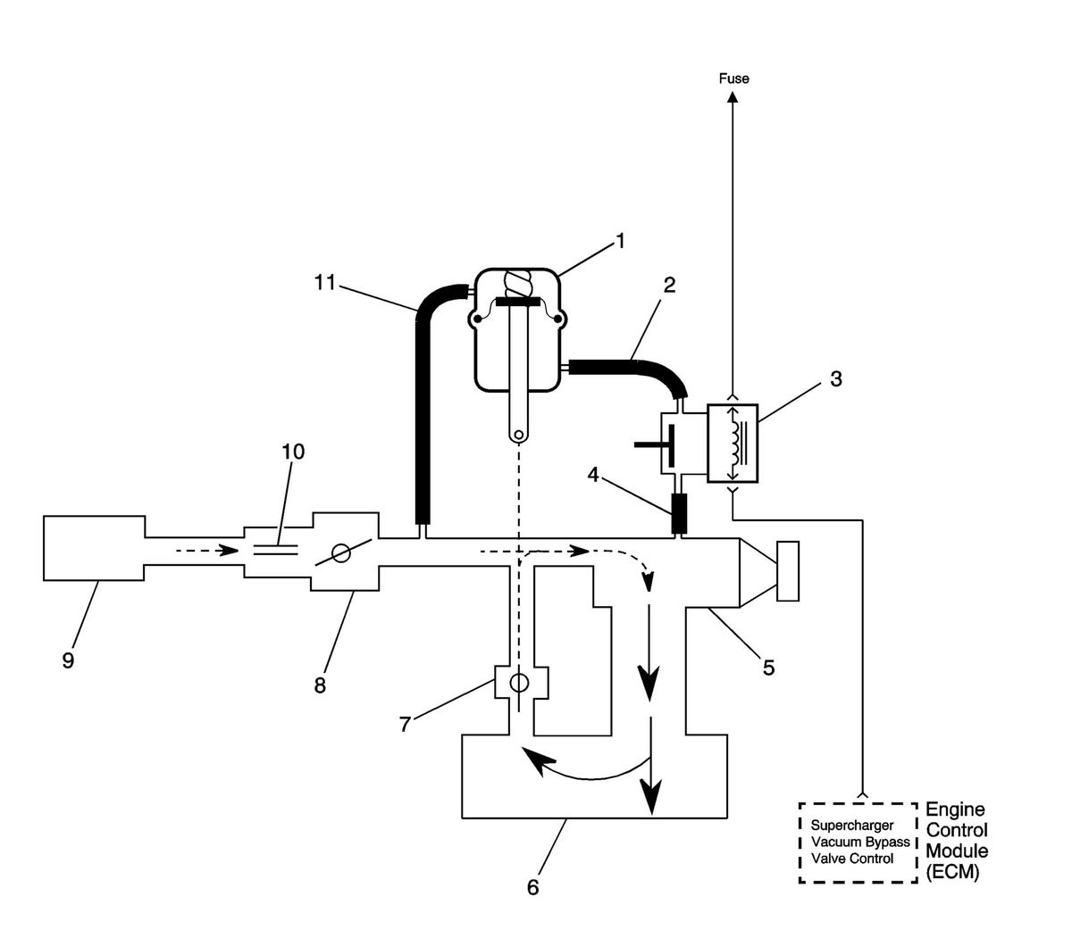
Fig 1: Bypass Valve Open
GM1671644Courtesy of GENERAL MOTORS CORP.
Callout Component Name
1 By-pass Valve Actuator
2 Boost Signal
3 Boost Control Solenoid
4 Boost Vacuum Source
5 Supercharger
6 Intake Plenum
7 By-pass Valve (normally closed)
8 Throttle Body
9 Air Cleaner
10 MAF Sensor
11 Inlet Vacuum Signal