LEMON Manuals: Even more car manuals for everyone: 1960-2025
Home >> Cadillac >> 2008 >> XLR Base >> Repair and Diagnosis >> Body & Frame >> Door Locks >> Keyless Entry System & Remote Functions >> Schematic and Routing Diagrams >> Remote Function Schematics
April 5, 2026: LEMON Manuals is launched! Read the announcement.

Remote Function Schematics

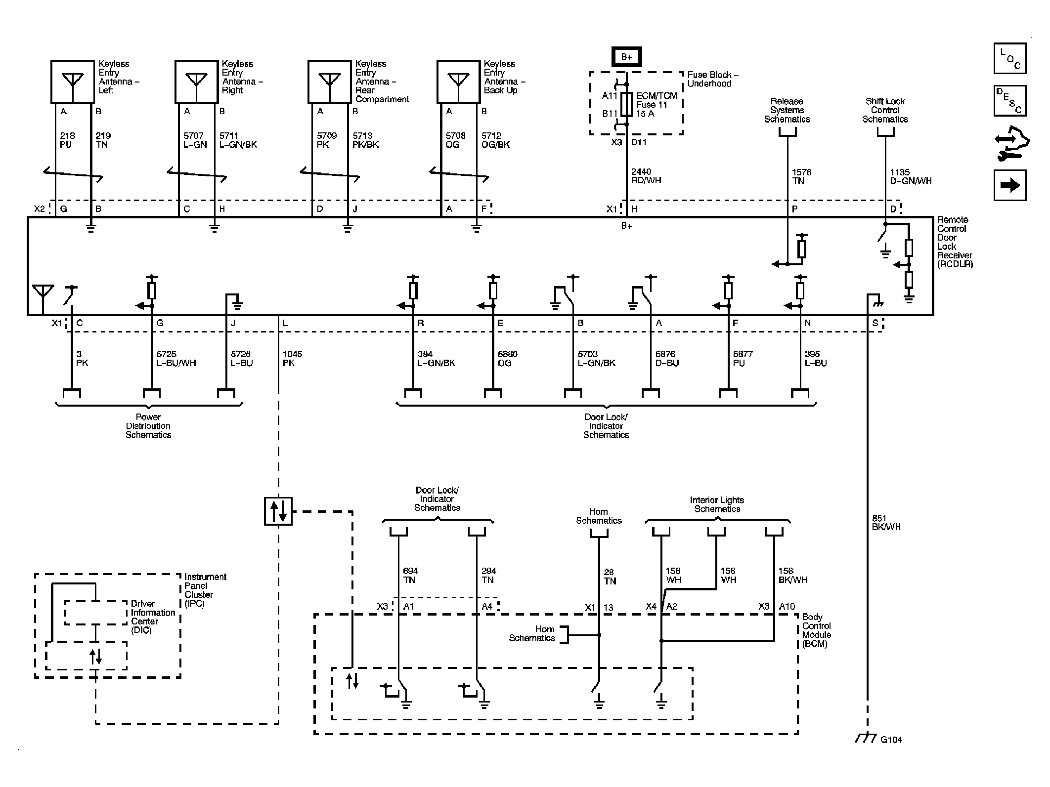
Fig 1: Keyless Entry
GM1899922Courtesy of GENERAL MOTORS CORP.
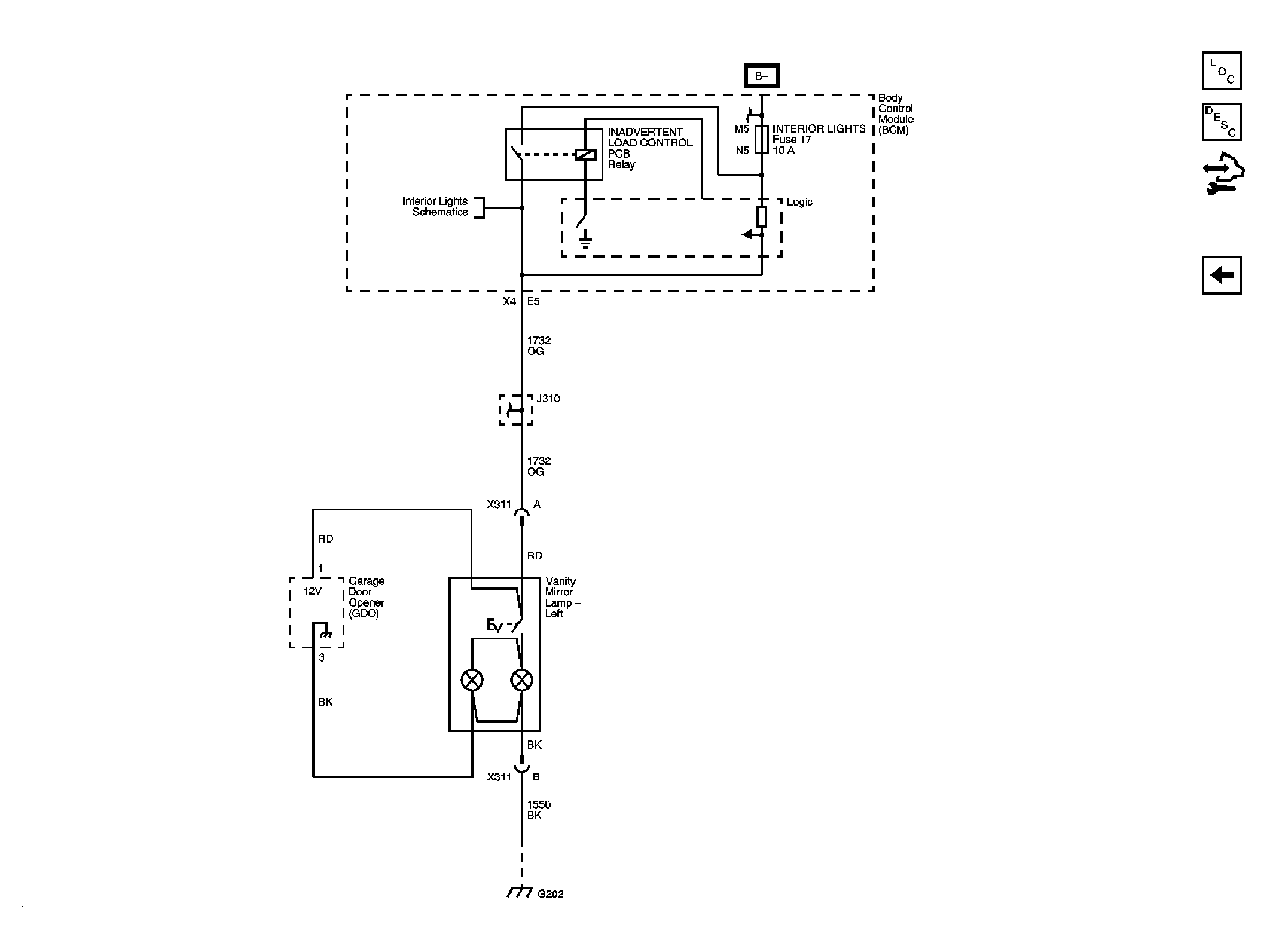
Fig 2: Garage Door Opener
GM1899923Courtesy of GENERAL MOTORS CORP.