LEMON Manuals: Even more car manuals for everyone: 1960-2025
Home >> Cadillac >> 2009 >> CTS V, Standard >> Repair and Diagnosis >> Engine Performance >> System >> Engine Controls And Fuel - 6.2L - Introduction >> Schematic and Routing Diagrams >> Engine Controls Schematics
April 5, 2026: LEMON Manuals is launched! Read the announcement.

Engine Controls Schematics

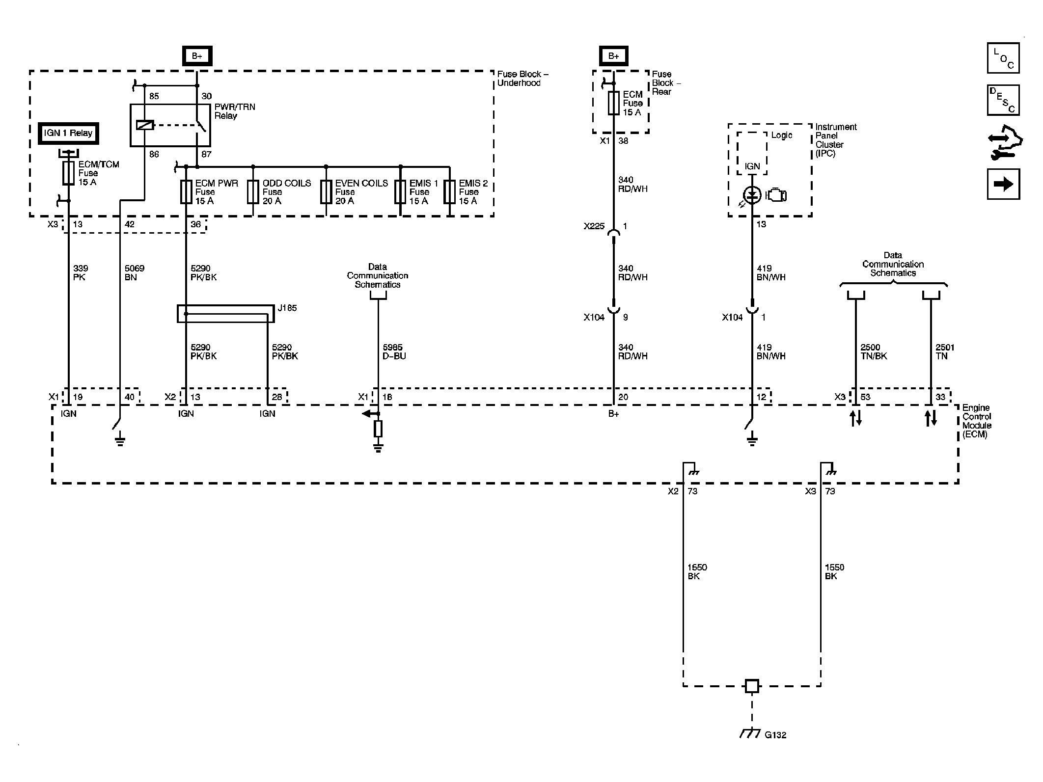
Fig 1: Module Power, Ground, Serial Data and MIL
GM2144651Courtesy of GENERAL MOTORS CORP.
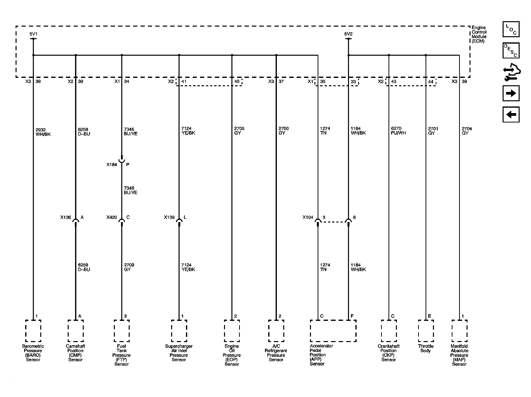
Fig 2: Engine Data Sensors- 5-Volt Reference Bussing
GM2144653Courtesy of GENERAL MOTORS CORP.
Fig 3: Engine Data Sensors- Low Reference Bussing
GM2144654Courtesy of GENERAL MOTORS CORP.
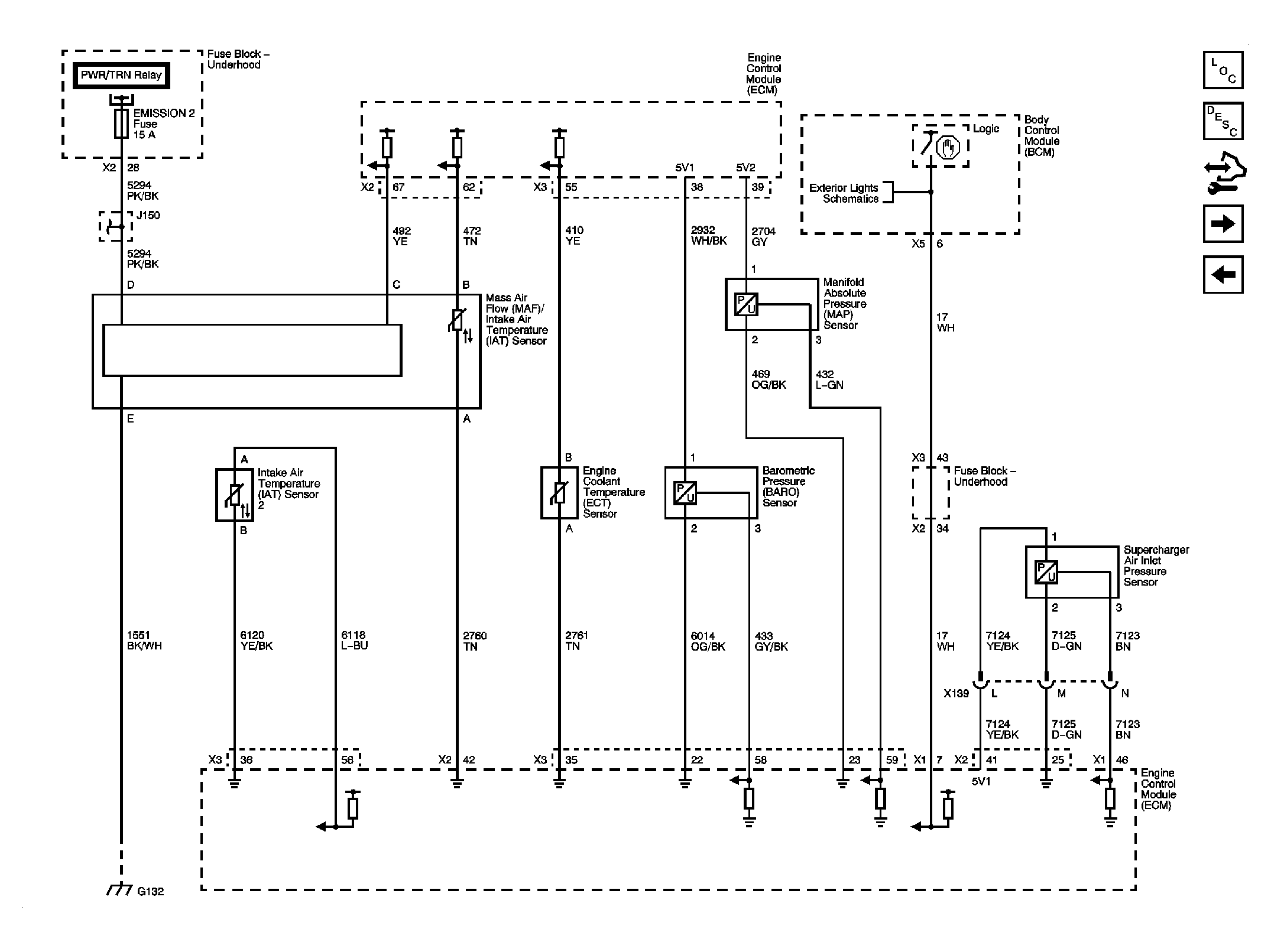
Fig 4: Engine Data Sensors- Pressure and Temperature
GM2144656Courtesy of GENERAL MOTORS CORP.
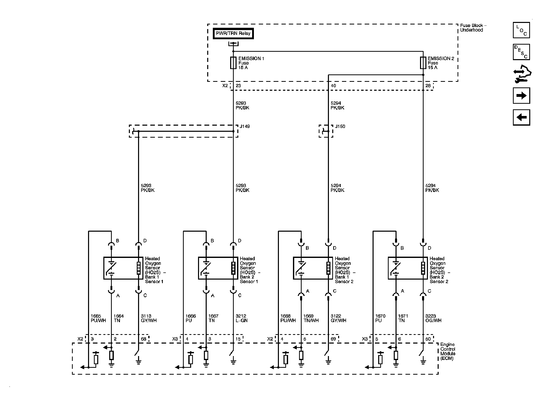
Fig 5: Engine Data Sensors- Heated Oxygen Sensors
GM2144657Courtesy of GENERAL MOTORS CORP.
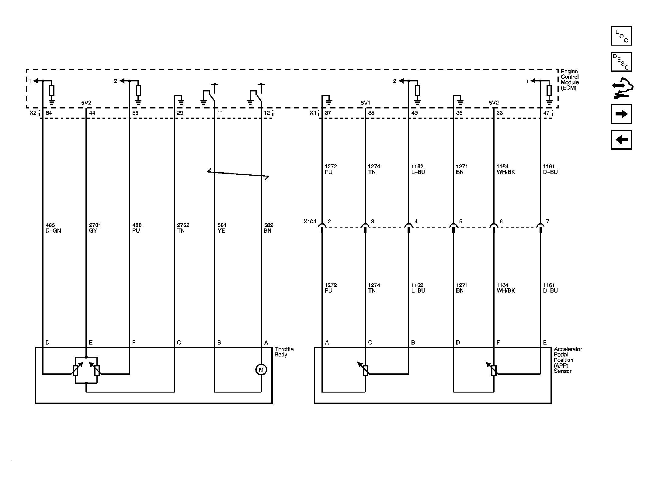
Fig 6: Engine Data Sensors- Electronic Throttle Controls
GM2144660Courtesy of GENERAL MOTORS CORP.
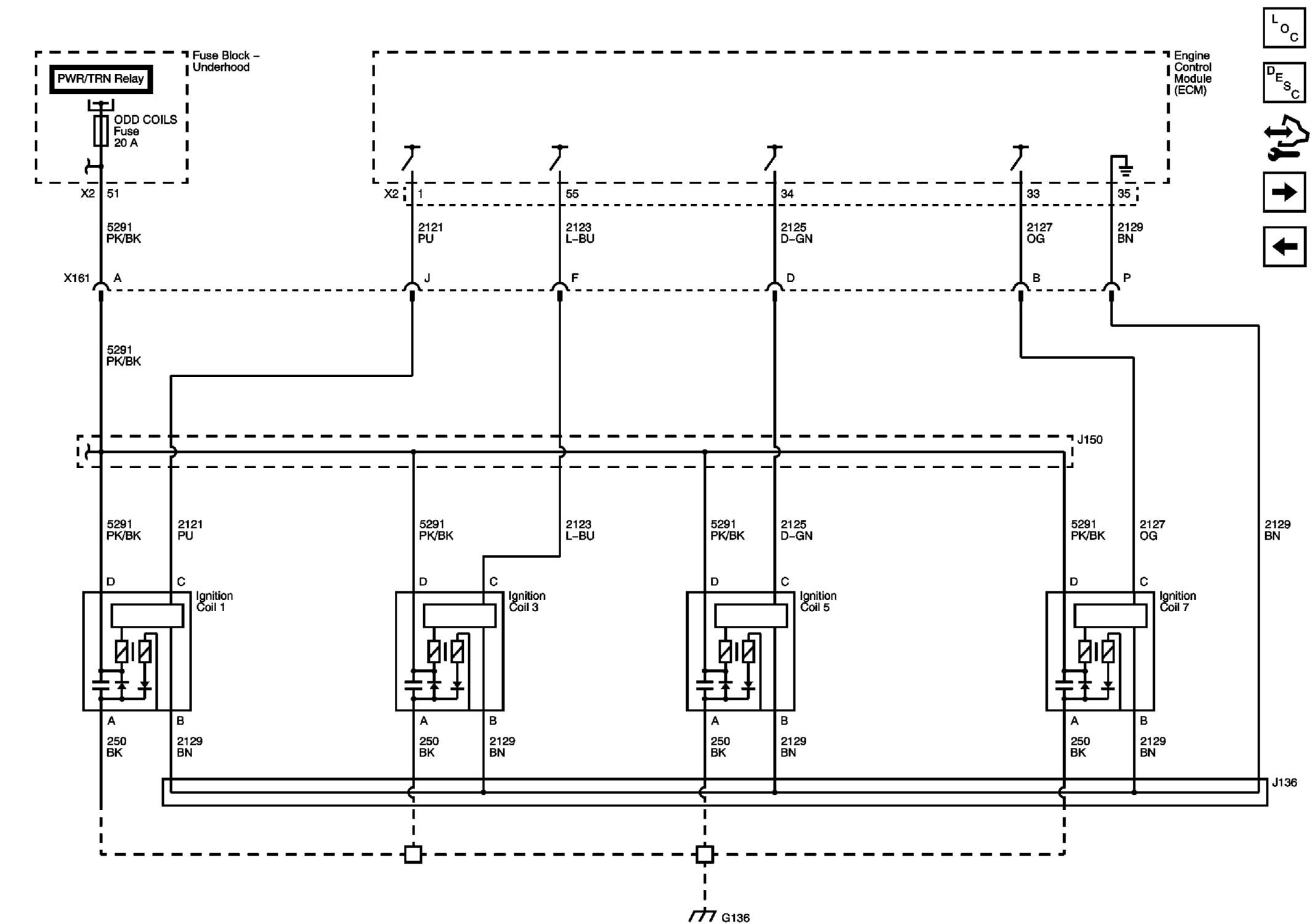
Fig 7: Ignition Controls- Bank 1 (Odd) Ignition Coils
GM2144661Courtesy of GENERAL MOTORS CORP.
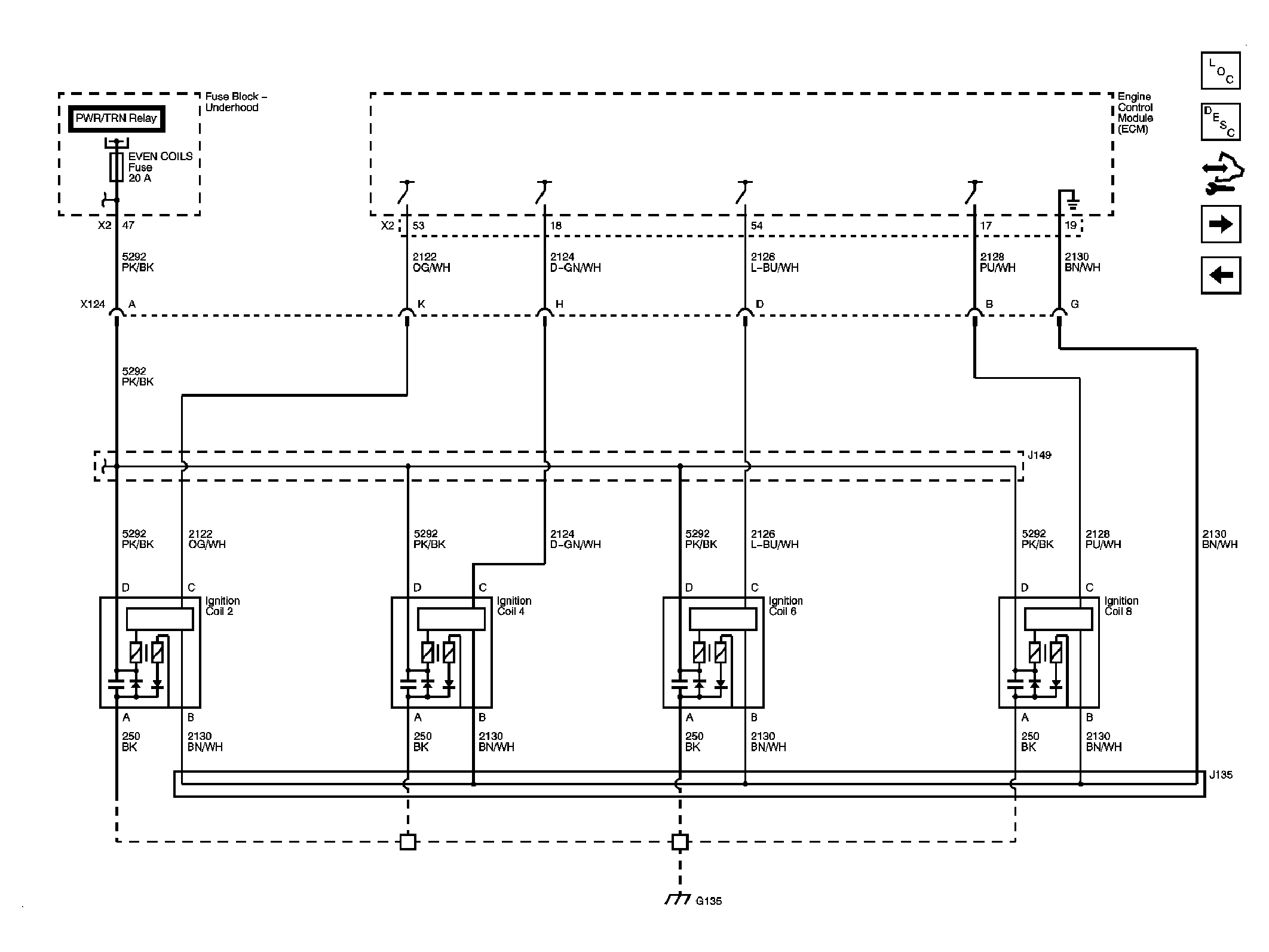
Fig 8: Ignition Controls- Bank 2 (Even) Ignition Coils
GM2144663Courtesy of GENERAL MOTORS CORP.
Fig 9: Ignition Controls- Sensors
GM2144664Courtesy of GENERAL MOTORS CORP.
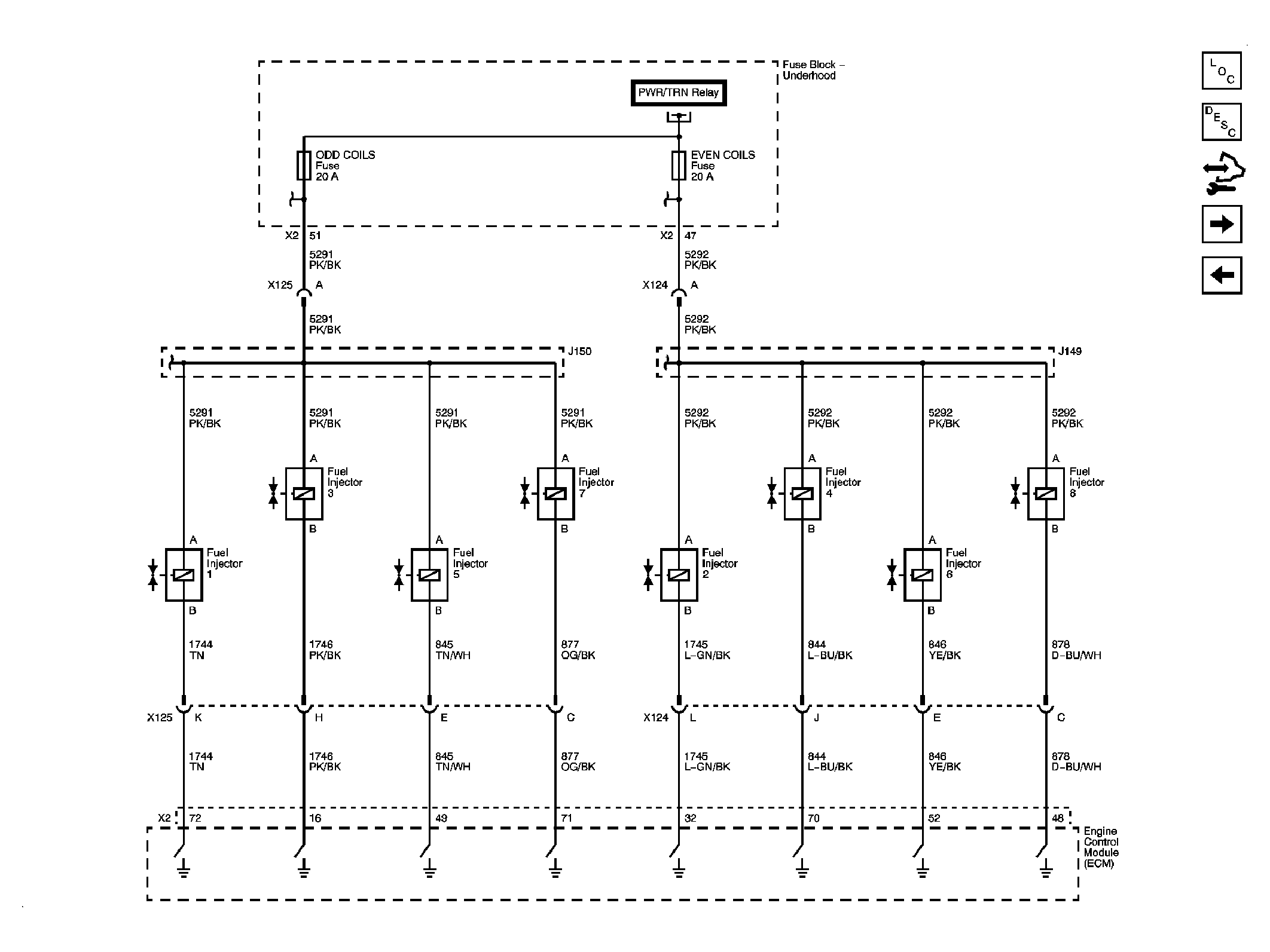
Fig 10: Fuel Controls- Fuel Injectors
GM2144666Courtesy of GENERAL MOTORS CORP.
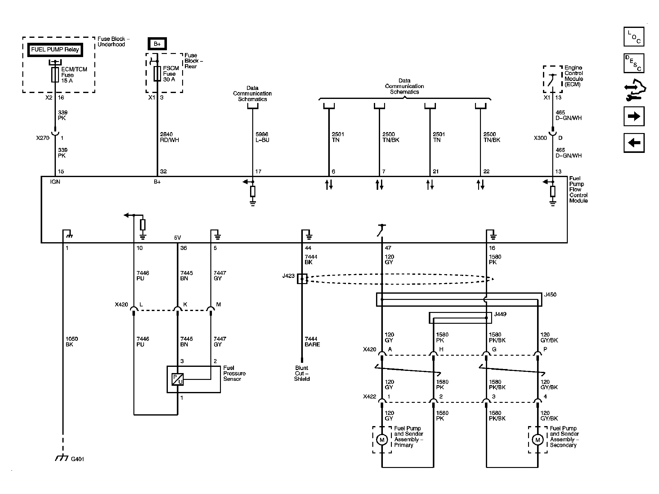
Fig 11: Fuel Controls- Fuel Pump Control
GM2141374Courtesy of GENERAL MOTORS CORP.
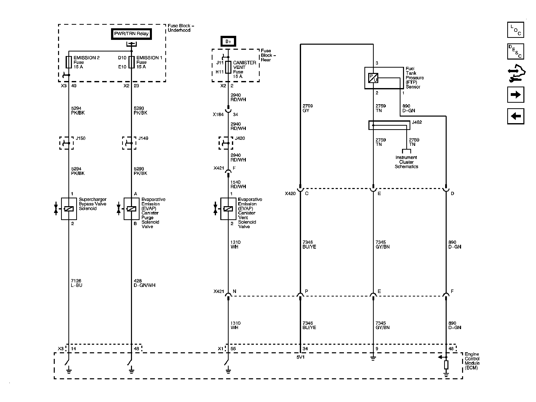
Fig 12: Fuel Controls- EVAP Controls
GM2144667Courtesy of GENERAL MOTORS CORP.
Fig 13: Controlled/Monitored Subsystem References
GM2144671Courtesy of GENERAL MOTORS CORP.