LEMON Manuals: Even more car manuals for everyone: 1960-2025
Home >> Cadillac >> 2009 >> CTS V, Standard >> Repair and Diagnosis >> External Pages >> Different car >> Section 330 (Object Detection System) >> Schematic and Routing Diagrams >> Object Detection Schematics
April 5, 2026: LEMON Manuals is launched! Read the announcement.

Object Detection Schematics

WARNING: This page is about a different car, the 2009 Buick Lucerne. However, it is still accessible from the selected car via links, so may be relevant.
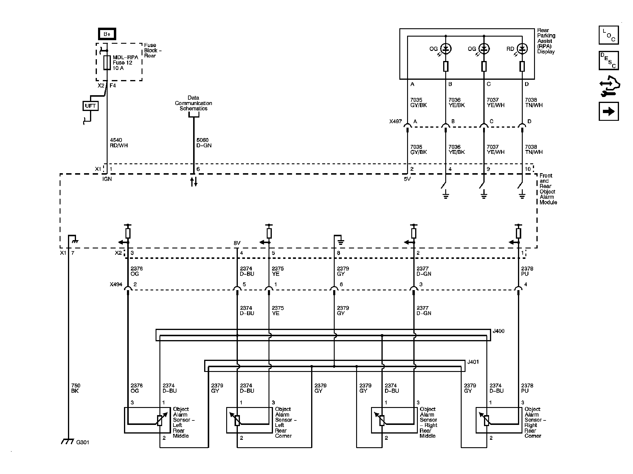
Fig 1: Rear Park Assist (UD7)
GM2081661Courtesy of GENERAL MOTORS CORP.
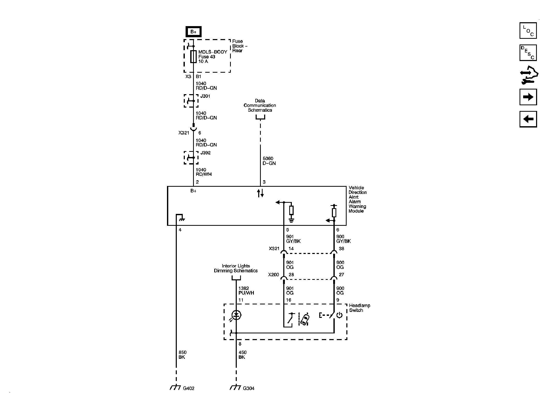
Fig 2: Lane Departure Warning (UFL)
GM2081712Courtesy of GENERAL MOTORS CORP.
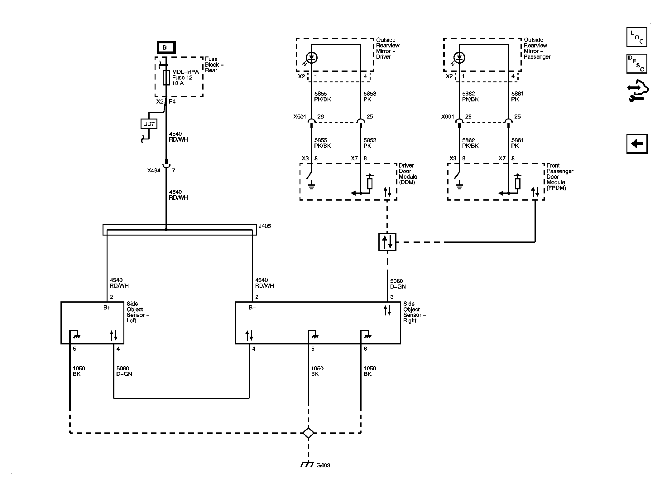
Fig 3: Side Object Detection (UFT)
GM2081732Courtesy of GENERAL MOTORS CORP.