LEMON Manuals: Even more car manuals for everyone: 1960-2025
Home >> Chevrolet >> 1984 >> Chevette L4-98 1.6L >> Repair and Diagnosis >> Powertrain Management >> Diagrams >> Electrical Diagrams >> Electronic/Powertrain Control Module (ECM/PCM)
April 5, 2026: LEMON Manuals is launched! Read the announcement.

Electronic/Powertrain Control Module (ECM/PCM)

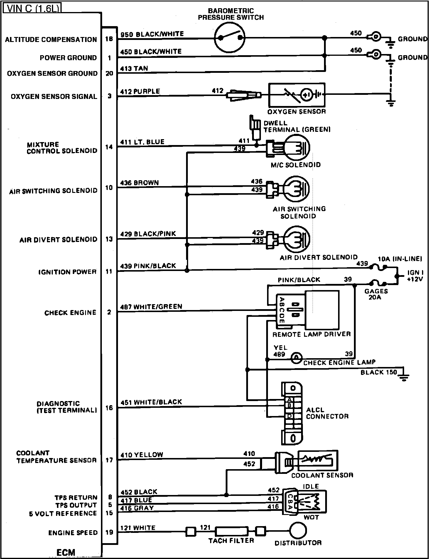
Fig. 018 - ECM Wiring Diagram.: