LEMON Manuals: Even more car manuals for everyone: 1960-2025
Home >> Chevrolet >> 1987 >> Chevette 2D Hatchback, Automatic >> Repair and Diagnosis >> Engine Performance >> System >> Feedback Carburetor Tests W/Codes >> Code 21 - TPS Circuit High
April 5, 2026: LEMON Manuals is launched! Read the announcement.

Code 21 - TPS Circuit High

The Throttle Position Sensor (TPS) provides a voltage signal that changes relative to throttle plate angle. Signal voltage will vary from about .5 volts at idle to 4.5 volts at wide open throttle (WOT). Code 21 indicates that the ECM has seen a high TPS voltage for more than 10 seconds at WOT, below 1000 RPM or below a specified engine load. An open in TPS circuit will place about 5 volts (high TPS signal) at terminal No. 5 of the ECM.

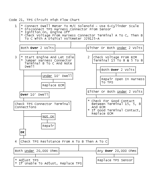
NOTE: Test numbers refer to test numbers on diagnostic chart.
  1. This test checks circuits from TPS connector back to the ECM. Both wires should read about 5 volts.
  2. This test checks if fault of low voltage at TPS connector is an open circuit or a faulty ECM connector/ECM. A normal reading at ECM is about 5 volts.
  3. This step simulates closed throttle. Dwell should increase if ECM is good.
  4. This step tests the resistance of the TPS switch itself. A normal reading is under 20,000 ohms.
Fig 1: Code 21, TPS Circuit High Flow Chart & Schematic
G2792
Fig 2: Code 21, TPS Circuit High Flow Chart
GB0045880