LEMON Manuals: Even more car manuals for everyone: 1960-2025
Home >> Chevrolet >> 1990 >> Astro Van M V6-262 4.3L >> Repair and Diagnosis >> Diagrams >> Electrical Diagrams >> Powertrain Management >> System Diagram >> Electronic/Powertrain Control Module (ECM/PCM) >> Electronic/Engine Control Module (ECM)
April 5, 2026: LEMON Manuals is launched! Read the announcement.

Electronic/Engine Control Module (ECM)

ECM Wiring Diagram (Part 1 Of 6):







A8 = SERIAL DATA.
A9 = DIAGNOSTIC TEST.
A12 = SYSTEM GROUND.
D1 = SYSTEM GROUND.
C9 = CRANK SIGNAL.
D7 = OXYGEN SENSOR SIGNAL.
D6 = OXYGEN SENSOR GROUND.
D2 = MAP GROUND (4.3L & V8 EXCEPT C/K).
A11 = MAP GROUND (4.3L & V8 C/K).
C14 = +5V REFERENCE.
C13 = TPS SIGNAL.
A11 = SENSOR GROUND (4.3L & V8 C/K).
D2 = SENSOR GROUND (4.3L & V8 EXCEPT C/K).
C10 = COOLANT TEMPERATURE SENSOR.
C5 = IAC COIL "A" HI.
C6 = IAC COIL "A" LO.
C4 = IAC COIL "B" HI.
C3 = IAC COIL "B" LO.



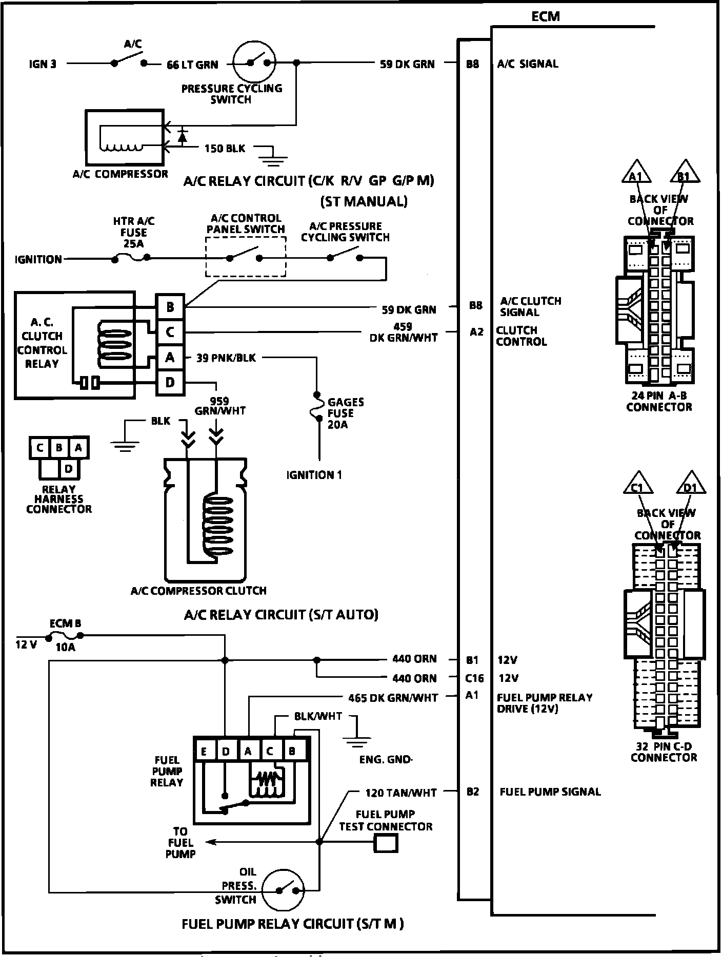
ECM Wiring Diagram (Part 2 Of 6):







B8 = A/C SIGNAL.
B8 = A/C CLUTCH SIGNAL.
A2 = CLUTCH CONTROL.
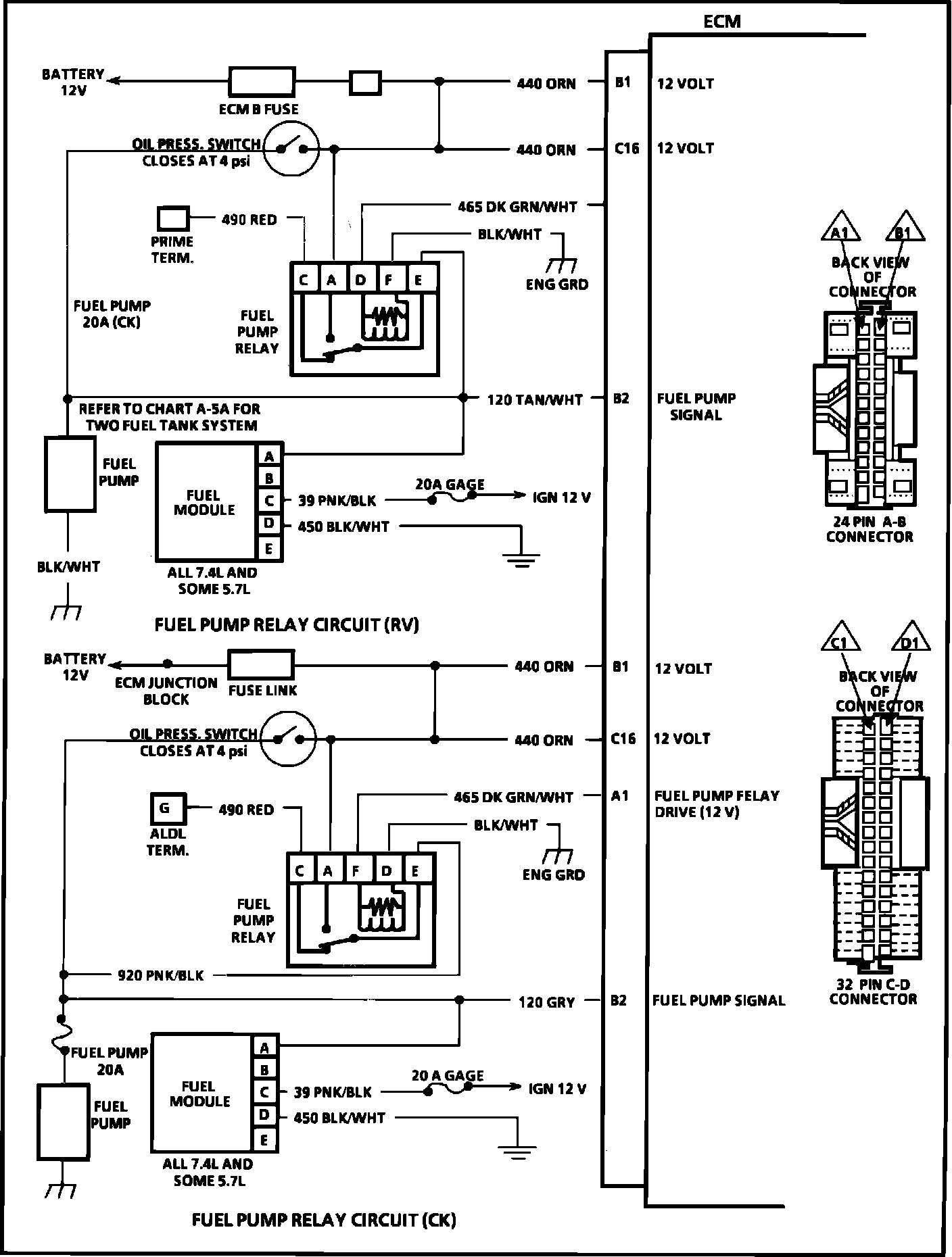
B1 = 12 VOLTS.
C16 = 12 VOLTS.
A1 = FUEL PUMP RELAY DRIVE (12V).
B2 = FUEL PUMP SIGNAL.



ECM Wiring Diagram (Part 3 Of 6):







B1 = 12 VOLTS.
C16 = 12 VOLTS.
B2 = FUEL PUMP SIGNAL.
B1 = 12 VOLTS.
C16 = 12 VOLTS.
A1 = FUEL PUMP RELAY DRIVE (12V).
B2 = FUEL PUMP SIGNAL.



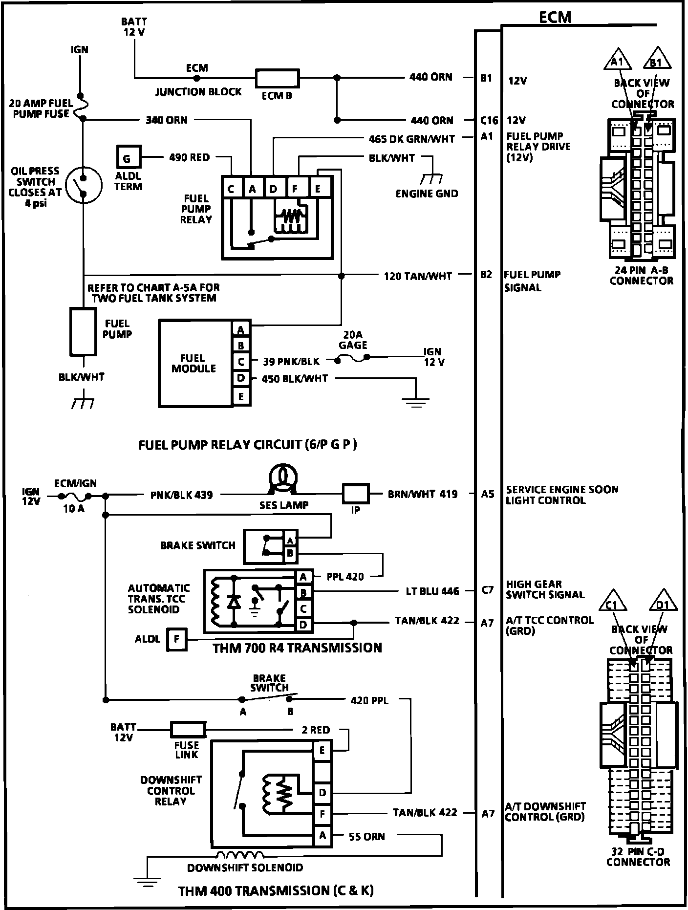
ECM Wiring Diagram (Part 4 Of 6):







B1 = 12 VOLTS.
C16 = 12 VOLTS.
A1 = FUEL PUMP RELAY DRIVE (12V).
B2 = FUEL PUMP SIGNAL.
A5 = SERVICE ENGINE SOON LIGHT CONTROL.
C7 = HIGH GEAR SWITCH SIGNAL.
A7 = A/T TCC CONTROL GROUND.
A7 = A/T DOWNSHIFT CONTROL (GROUND).



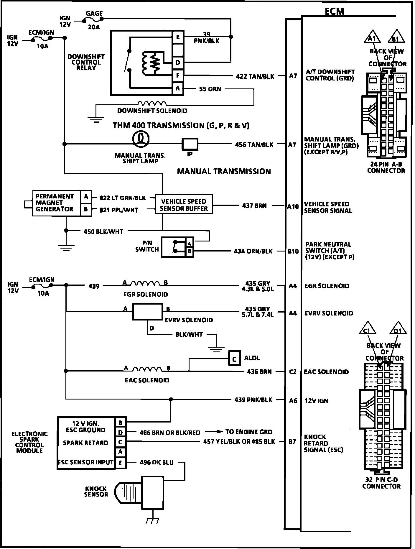
ECM Wiring Diagram (Part 5 Of 6):







A7 = A/T DOWNSHIFT CONTROL (GROUND).
A7 = M/T SHIFT LAMP (GROUND EXCEPT R/V,P).
A10 = VEHICLE SPEED SENSOR SIGNAL.
B10 = PARK NEUTRAL SWITCH (A/T)(12V)(EXCEPT P).
A4 = EGR SOLENOID.
A4 = EVRV SOLENOID.
C2 = EAC SOLENOID.
A6 = 12 VOLT IGNITION.
B7 = KNOCK RETARD SIGNAL (ESC).



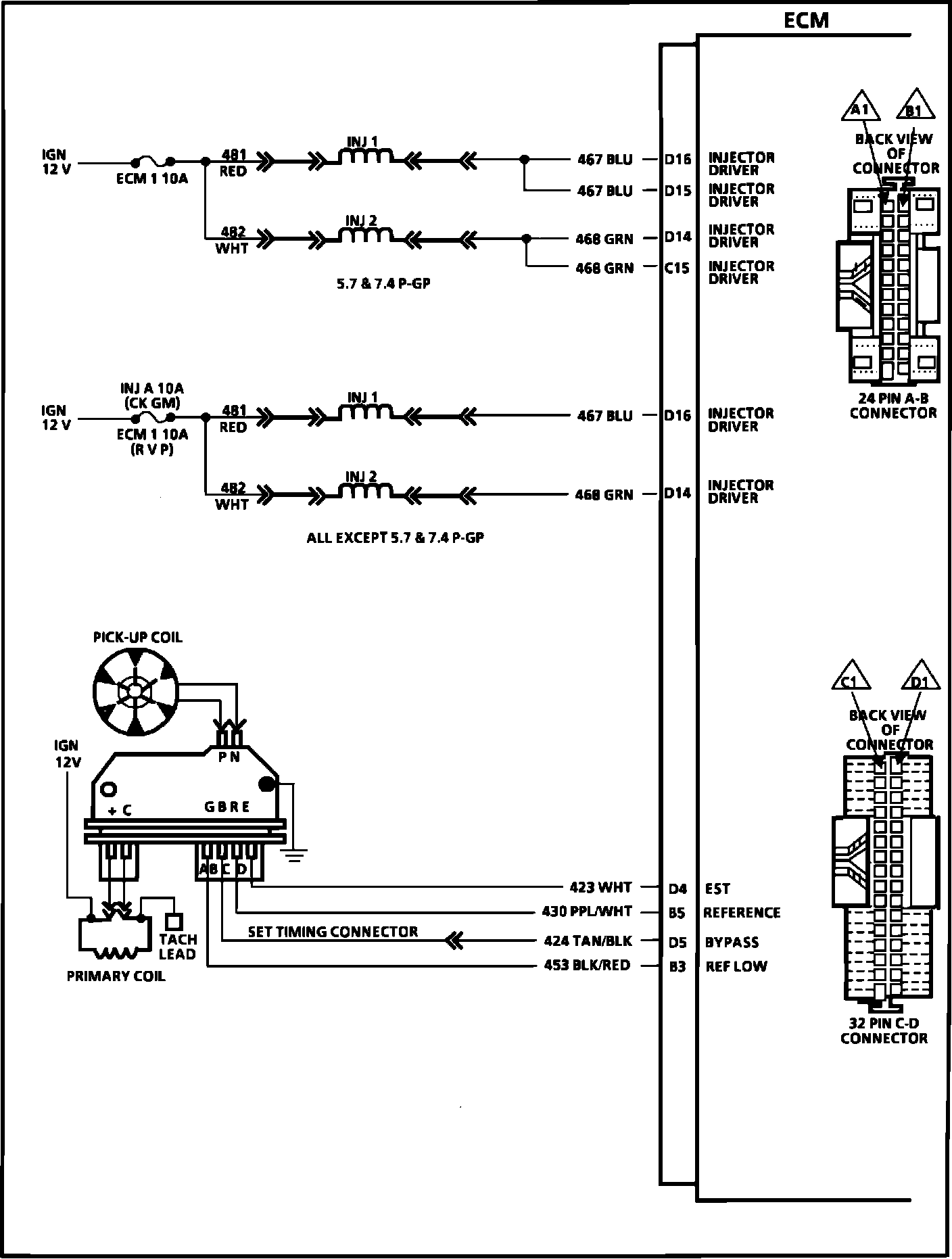
ECM Wiring Diagram (Part 6 Of 6):







D16 = INJECTOR DRIVER.
D15 = INJECTOR DRIVER.
D14 = INJECTOR DRIVER.
C15 = INJECTOR DRIVER.
D16 = INJECTOR DRIVER.
D14 = INJECTOR DRIVER.
D4 = EST.
B5 = REFERENCE.
D5 = BYPASS.
B3 = REFLOW.