LEMON Manuals: Even more car manuals for everyone: 1960-2025
Home >> Chevrolet >> 1993 >> Corvette Base, 2D Convertible, Standard >> Repair and Diagnosis >> Body & Frame >> Door Locks >> Remote Keyless Entry System >> System Testing >> PKE Diagnostic System Check >> Test Description
April 5, 2026: LEMON Manuals is launched! Read the announcement.

Test Description

  1. Checks if PKE system is in passive mode.
  2. Checks if transmitter battery is low or if transmitter is defective.
  3. Checks if base door lock system is at fault.
  4. Checks if CCM is showing a door ajar condition with both doors fully closed.
  5. Checks which diagnostic trouble code is present while shaking transmitter.
  6. Checks if PKE has any functions at all.
  7. Checks if key switch state is changing while turning key in driver's door lock. If switch shows a constant open condition, PKE system will not operate properly.
  8. Checks if PKE receiver is sending an unlock command on terminal "B" in passive mode.
  9. Checks if PKE receiver is sending a lock command on terminal "D".
  10. If circuit No. 264 (UTD status) is open or if PKE receiver is not applying approximately 5 volts to terminal B7 the PKE system will not function. Test will determine if an open is present in circuit No. 264 or if PKE receiver is not applying approximately 5 volts to terminal B7.
Fig 1: PKE Diagnostic System Check; Schematic - (1 Of 4)
G93E40620Courtesy of GENERAL MOTORS CORP.
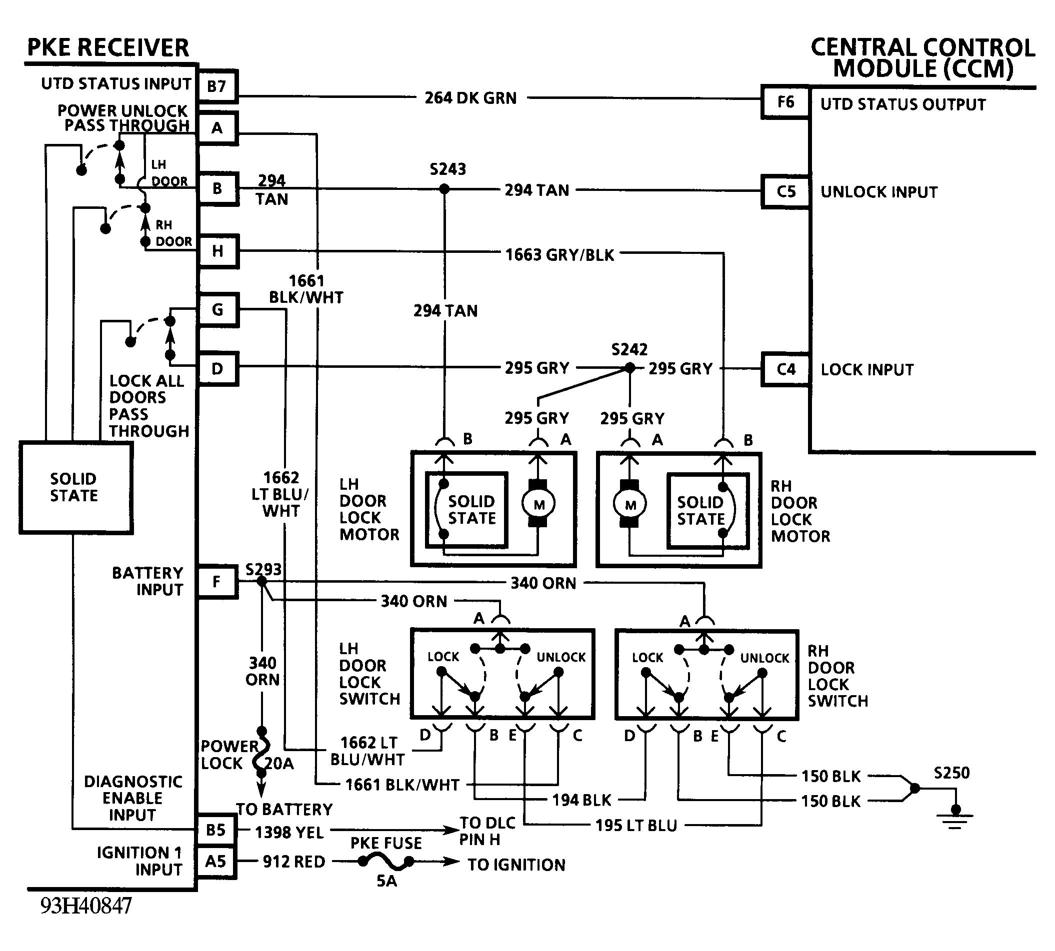
Fig 2: PKE Diagnostic System Check; Schematic - (2 Of 4)
G93H40847Courtesy of GENERAL MOTORS CORP.
Fig 3: PKE Diagnostic System Check; Flow Chart - (3 Of 4)
G93F40621Courtesy of GENERAL MOTORS CORP.
Fig 4: PKE Diagnostic System Check; Flow Chart - (4 Of 4)
G93I40848Courtesy of GENERAL MOTORS CORP.