LEMON Manuals: Even more car manuals for everyone: 1960-2025
Home >> Chevrolet >> 2009 >> Corvette Base, 2D Convertible, Automatic >> Repair and Diagnosis >> Body & Frame >> Door Locks >> Keyless Entry System And Remote Functions >> Schematic and Routing Diagrams >> Remote Function Schematics
April 5, 2026: LEMON Manuals is launched! Read the announcement.

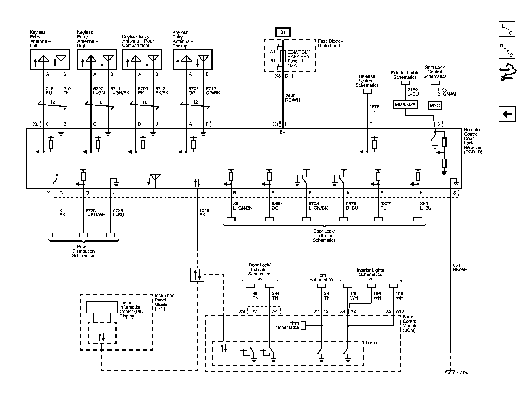
Remote Function Schematics

Fig 1: Keyless Entry Circuit Schematic
GM2053793Courtesy of GENERAL MOTORS CORP.
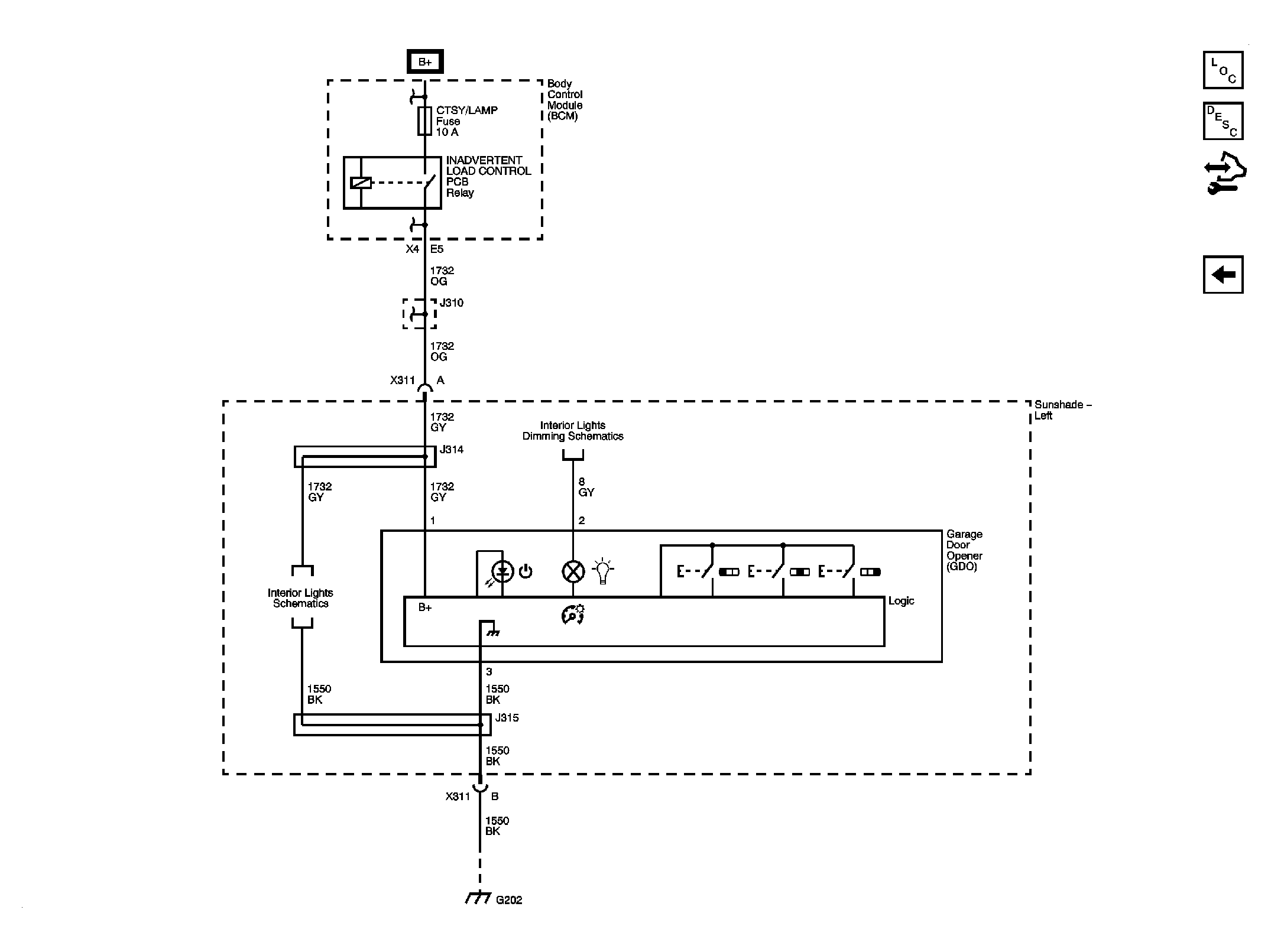
Fig 2: Garage Door Opener Circuit Schematic
GM2053795Courtesy of GENERAL MOTORS CORP.