LEMON Manuals: Even more car manuals for everyone: 1960-2025
Home >> Chevrolet >> 2016 >> Spark EV >> Repair and Diagnosis >> Accessories & Equipment >> Drivers Assistance Systems - ADAS >> Object Detection System And Pedestrian Protection System >> Schematic Wiring Diagrams >> Object Detection Wiring Schematics >> Pedestrian Alert
April 5, 2026: LEMON Manuals is launched! Read the announcement.

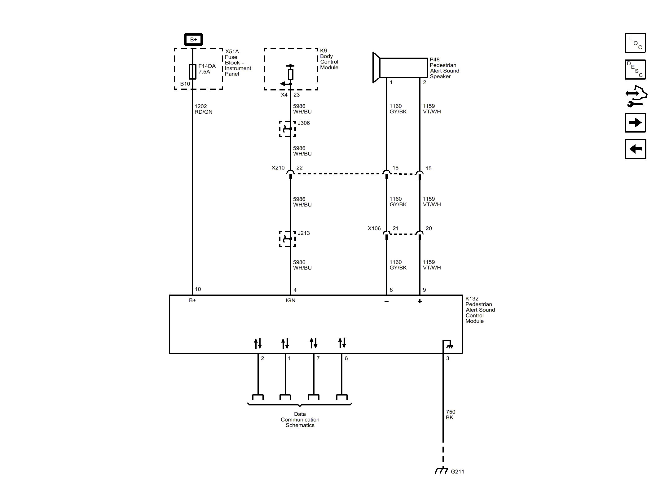
Pedestrian Alert

Fig 1: Pedestrian Alert
GM4067757Courtesy of GENERAL MOTORS COMPANY