LEMON Manuals: Even more car manuals for everyone: 1960-2025
Home >> Chevrolet >> 2017 >> SS Automatic Trans >> Repair and Diagnosis >> Engine Performance >> System >> Engine Controls And Fuel - 6.2L (LS3) - Schematic Wiring Diagrams >> Schematic Wiring Diagrams >> Engine Controls Wiring Schematics >> Module Power, Ground, and Serial Data
April 5, 2026: LEMON Manuals is launched! Read the announcement.

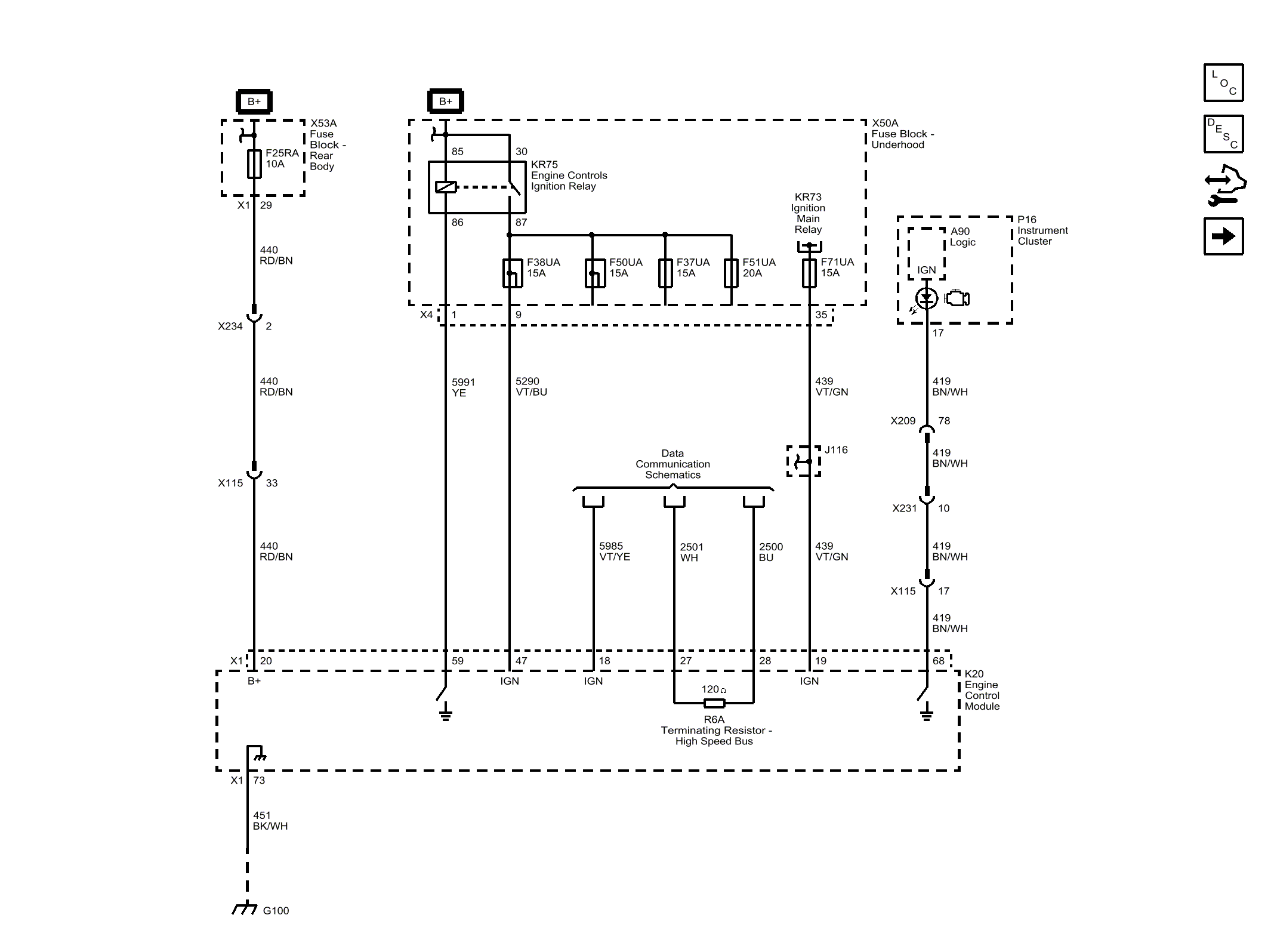
Module Power, Ground, and Serial Data

Fig 1: Module Power, Ground, and Serial Data
GM4534352Courtesy of GENERAL MOTORS COMPANY