LEMON Manuals: Even more car manuals for everyone: 1960-2025
Home >> Chrysler >> 1985 >> Laser Base, Automatic >> Repair and Diagnosis >> Engine Performance >> System >> Fuel Injection System - TBI >> Description
April 5, 2026: LEMON Manuals is launched! Read the announcement.

Fuel Injection System - TBI: Description

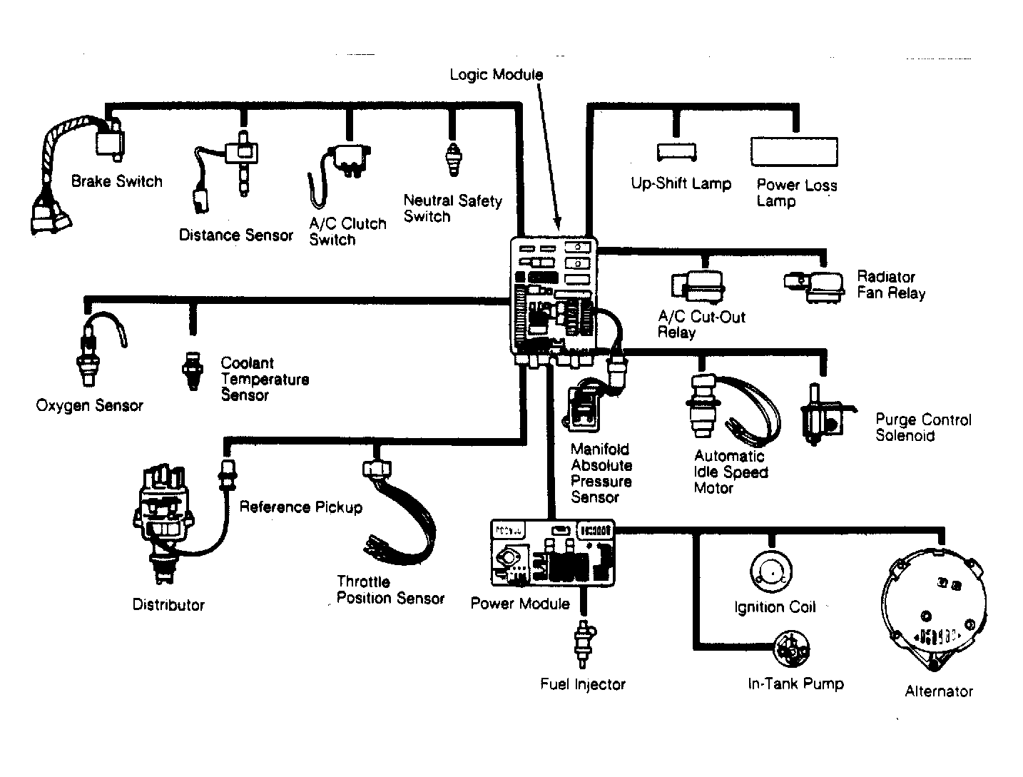
The Chrysler Throttle Body Fuel Injection system is a computer-controlled system which utilizes a throttle body assembly with a single fuel injector to control air/fuel ratio under varying engine operating conditions.

Fuel is supplied to the engine through an electronically-controlled (pulsed) injector valve located in the throttle body assembly. Throttle body is located on top of the intake manifold. Power to the injector is supplied by the power module. The length of time that the injector is left open is the responsibility of the logic module.

The logic module determines the amount of fuel to be metered through the injector valve based on engine operating condition information as supplied to it by various engine sensors and switches. Input signals from these sensors/switches are converted by the logic module into control signals.

These control signals are then sent to the power module. The power module responds by issuing electrical signals to specific components to alter air/fuel ratio and/or ignition timing. The logic module is a pre-programmed digital computer which controls ignition timing, emission control devices and idle speed, in addition to air/fuel ratio.

Fig 1: Electronic Fuel Injection Components
G3174