LEMON Manuals: Even more car manuals for everyone: 1960-2025
Home >> Chrysler >> 2001 >> Intrepid ES >> Repair and Diagnosis >> Body & Frame >> Body, Cab Control Systems >> Body Control Modules >> System Tests >> Windshield Wiper System >> Headlight Washers Not Operating Properly
April 5, 2026: LEMON Manuals is launched! Read the announcement.

Headlight Washers Not Operating Properly

NOTE: After making any repairs, perform BODY CONTROL MODULES SYSTEM VERIFICATION TEST  under VERIFICATION TESTS.
  1. Turn on parking lights, fog lights, low beam headlights, then high beam headlights. If all exterior light operate properly, go to next step. If any exterior lights do not operate properly, repair exterior lights as necessary. See EXTERIOR LIGHTS article.
  2. Turn low speed windshield wipers on. Push and release wash button on multifunction switch. If windshield wipers and washers operate properly, go to next step. If windshield wipers and washers do not operate properly, repair by symptom. Perform appropriate test under WINDSHIELD WIPER SYSTEM. See SYMPTOM IDENTIFICATION  table under SELF-DIAGNOSTIC SYSTEM.
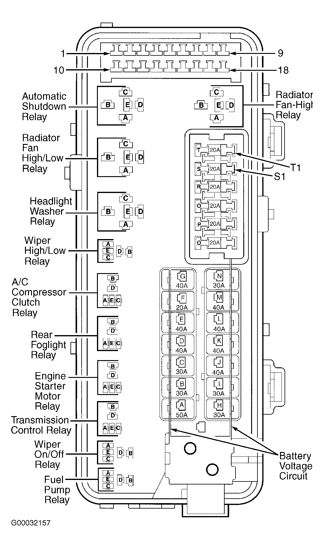
  3. Turn ignition off. Remove headlight washer relay from Power Distribution Center (PDC). See Figure . Connect a 12-volt test between ground and headlight washer relay connector terminal "B", fused B+ circuit (Red/Yellow wire), then terminal "C", fused B+ circuit (Red/Yellow wire). If test light illuminates at both terminals, go to next step. If test light does not illuminate at both terminals, repair open in Red/Yellow wire(s).
  4. Substitute a known-good headlight washer relay. Connect scan tool to Data Link Connector (DLC). Turn ignition on. Using scan tool, actuate headlight washer relay. If headlight washers operate, replace headlight washer relay. If headlight washers do not operate, go to next step.
  5. Turn ignition off. Disconnect 2-pin headlight washer pump motor connector. Connect 12-volt test light between headlight washer pump motor connector. Using scan tool, actuate headlight washer relay. If test light flashes, replace headlight washer pump motor. If test light does not flash, go to next step.
  6. Remove headlight washer relay. Turn ignition on. Measure voltage on headlight washer relay connector terminal "D", headlight washer relay output circuit (Red/Orange wire). If voltage is more than one volt, repair short to voltage in Red/Orange wire. If voltage is one volt or less, leave headlight washer relay removed, and go to next step.
  7. Turn ignition off. Disconnect headlight washer pump motor connector. Measure resistance between ground and headlight washer relay connector terminal No. "D", headlight washer relay output circuit (Red/Orange wire). If resistance is more than 100 ohms, leave headlight washer relay removed, headlight washer pump motor connector disconnected, and go to next step. If resistance is 100 ohms or less, repair short to ground in Red/Orange wire.
  8. Measure resistance of headlight washer relay output circuit (Red/Orange wire) between headlight washer relay connector terminal "D" and headlight washer pump motor connector terminal No. 2. If resistance is less than 5 ohms, leave headlight washer pump motor connector disconnected, and go to next step. If resistance is 5 ohms or more, repair open in Red/Orange wire.
  9. Connect 12-volt test light between battery voltage and headlight washer pump motor connector terminal No. 1, ground circuit (Black wire). If test light illuminates, go to next step. If headlight does not illuminate, repair open in Black wire.
  10. Ensure ignition is off. Disconnect Body Control Module (BCM) connector C3. Remove headlight washer relay. Turn ignition on. Measure voltage on headlight washer relay connector terminal "A", headlight washer relay control circuit (Brown/Yellow wire). If voltage is more than one volt, repair short to voltage in Red/Yellow wire. If voltage is one volt or less, leave headlight washer relay removed, BCM connector C3 disconnected, and go to next step.
  11. Turn ignition off. Measure resistance between ground and headlight washer relay connector terminal "A", headlight washer relay control circuit (Brown/Yellow wire). If resistance is more than 100 ohms, leave headlight washer relay removed, BCM connector C3 disconnected, and go to next step. If resistance is 100 ohms or less, repair short to ground in Brown/Yellow wire.
  12. Measure resistance of headlight washer relay control circuit (Brown/Yellow wire) between BCM connector C3 terminal No. 9 and headlight washer relay connector terminal "A". See Figure and Figure . If resistance is less than 5 ohms, replace BCM. If resistance is 5 ohms or more, repair open in Brown/Yellow wire.