LEMON Manuals: Even more car manuals for everyone: 1960-2025
Home >> Chrysler >> 2007 >> Crossfire Base, 2D Convertible >> Repair and Diagnosis >> Engine Performance >> System >> DTCS P0341 To P0480 >> P0400-EGR System Performance >> Notes
April 5, 2026: LEMON Manuals is launched! Read the announcement.

P0400-EGR System Performance: Notes

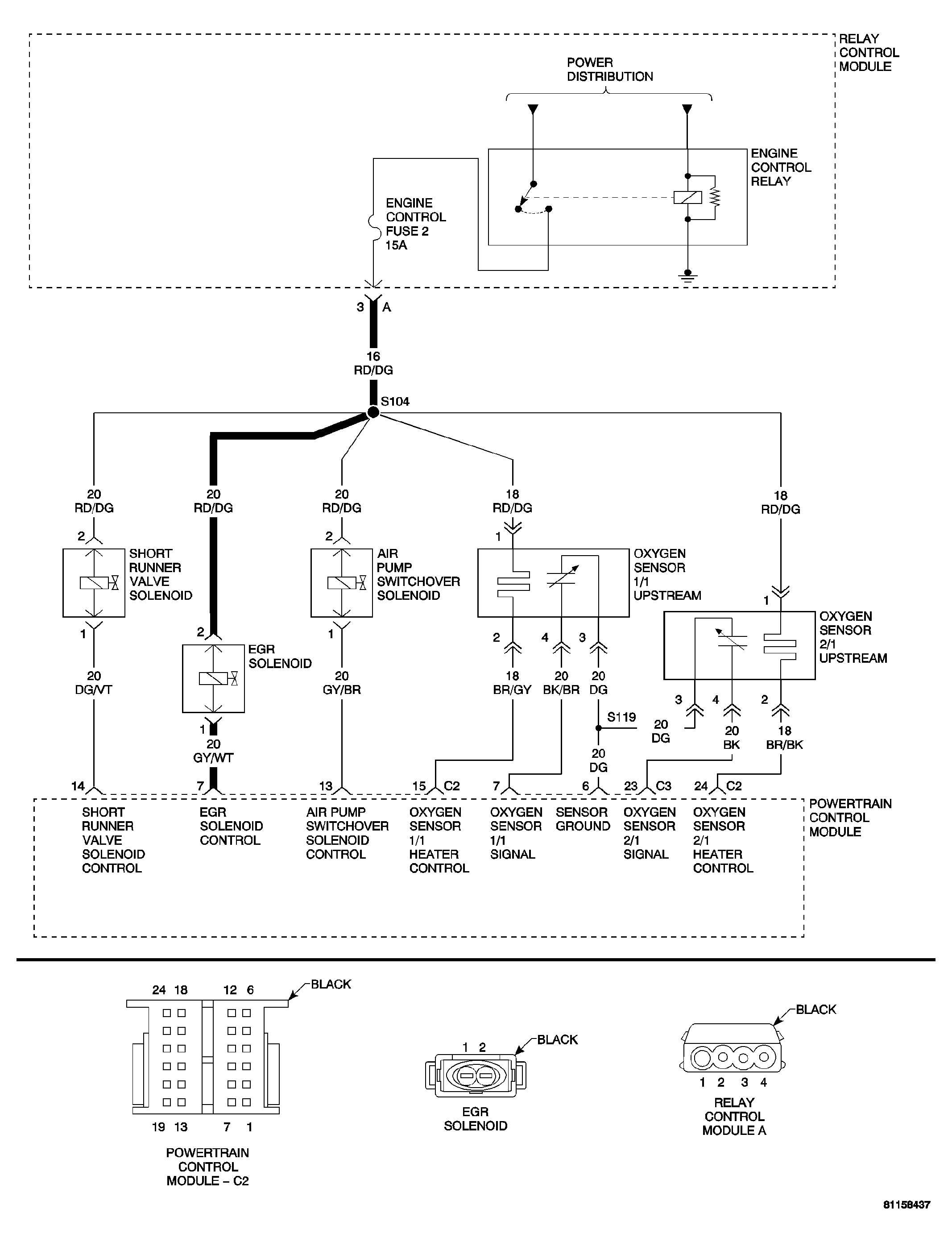
Fig 1: Engine Control Fuse 2 Circuit Schematic
GC0034240Courtesy of CHRYSLER LLC
  1. When Monitored  : A constant engine speed between 900 and 1700 RPM and no other EGR or MAP sensor faults.
  2. Set Condition  : The PCM commands the EGR valve to open. The MAP sensor value must drop by a minimum of 54 mbar (1.6 in. Hg) when EGR is commanded open or a fault is set.
Possible Causes 
EGR SOLENOID CONTROL CIRCUIT OPEN
EGR SOLENOID CONTROL CIRCUIT SHORT TO GROUND
EGR SOLENOID CONTROL CIRCUIT SHORT TO VOLTAGE
FUSED ENGINE CONTROL RELAY OUTPUT CIRCUIT OPEN
EGR SOLENOID
EGR VALVE
POWERTRAIN CONTROL MODULE

For a complete Powertrain Control Module Circuit Diagram, refer to SCHEMATICS AND DIAGRAMS .