LEMON Manuals: Even more car manuals for everyone: 1960-2025
Home >> Chrysler >> 2009 >> 300 LX >> Repair and Diagnosis >> Engine Performance >> System >> DTCS P2107 To P2302 >> P2107-Electronic Throttle Control Module Processor >> Circuit Schematic
April 5, 2026: LEMON Manuals is launched! Read the announcement.

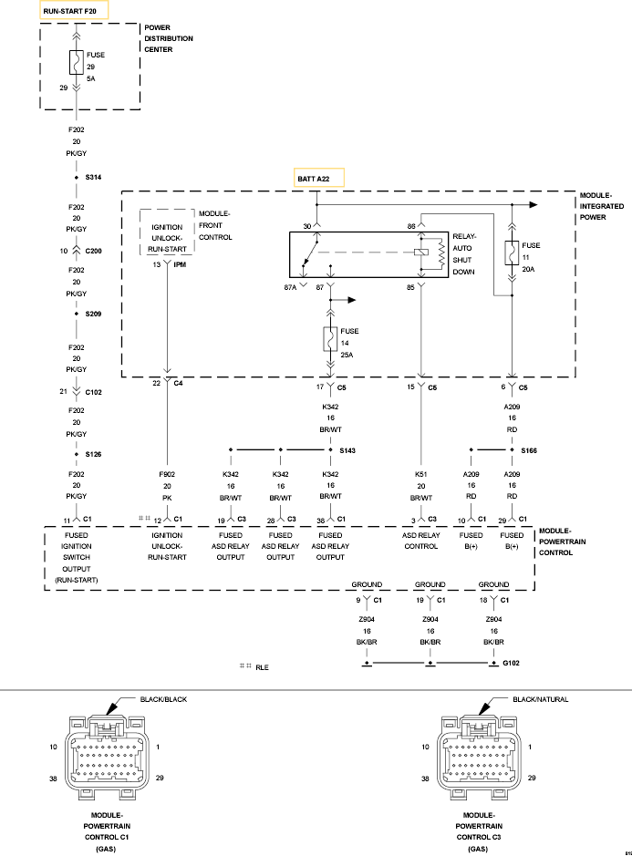
Circuit Schematic

Fig 1: Powertrain Control Module Circuit Schematic
GC0097573Courtesy of CHRYSLER LLC