LEMON Manuals: Even more car manuals for everyone: 1960-2025
Home >> Dodge and Ram >> 1982 >> 400 L4-156 2.6L >> Repair and Diagnosis >> Powertrain Management >> Computers and Control Systems >> Relays and Modules - Computers and Control Systems >> Engine Control Module >> Technical Service Bulletins >> Customer Interest >> Fuel System - Vapor Lock >> Repair Procedure
April 5, 2026: LEMON Manuals is launched! Read the announcement.

Repair Procedure


To install electric fuel pump, regulator, and fuel reservoir.

A. Engine Compartment Wiring Harness PN 4304992

1. Disconnect the battery.

2. Remove engine side of bulkhead connector. Depress fingers of instrument panel half of bulkhead connector and push connector back through hole into passenger compartment.

FIGURE 1-A - UNDER HOOD WIRING:





3. Route engine compartment overlay harness, PN 4304992, across the cowl and down right fender shield to coil. Secure to main engine harness (on vehicles with harness routing as shown in Figure 1-A) with seven tie wraps, PN 6015756, evenly spaced (Figure 1-A). On vehicles where main harness routing is different than in Figure 1-A, tie wrap overlay harness to convoluted hose harness.

NOTE: BE SURE ANY LOOSE WIRING IN THIS AREA IS KEPT WELL CLEAR OF THE ENGINE ACCESSORY DRIVE BELTS AND ENGINE MOUNT.

FIGURE 1-B:





4. Install the eyelet terminal of the overlay harness, PN 4304992, to the negative terminal of the ignition coil (Figure 1-B).

FIGURE 1-C - WIRE END OF BULKHEAD CONNECTOR (ENGINE COMPARTMENT SIDE):





5. Insert the bare terminal of the engine compartment overlay harness, PN 4304992, into cavity #9 of the engine side of the bulkhead connector (Figure 1- C).

B. Instrument Panel Harness, PN 4209344, 4368642

1. Remove left side cowl kick panel.

2. Remove fuse access panel. Remove fuse block from its mounting location under the access panel near the steering column.

FIGURE 2-D - WIRE END OF BULKHEAD CONNECTOR (PASSENGER COMPARTMENT SIDE):





3. Remove the yellow wire from cavity #30 of the instrument panel side of the bulkhead connector (Figure 2-D).

Install the yellow wire just removed from bulkhead connector into the loose natural colored 1-way connector supplied in the instrument panel overlay harness, PN 4368642.

4. Insert two bare terminals on instrument panel overlay harness, PN 4368642, into the instrument panel side of the bulkhead connector (Figure 2-D).

a. Yellow wire into cavity #30.
b. Gray with black tracer wire into cavity #9.

FIGURE 2-A - INSTRUMENT PANEL WIRING:





5. Connect the natural colored 1-way connector (on overlay harness, PN 4368642 to the loose natural colored 1-way connector that was installed on the wire removed from cavity #30 of the instrument panel side of the bulkhead connectors in Step 3 (Figure 2-A).

6. Route instrument panel overlay harness, PN 4368642, along the main instrument panel wiring harness and secure with three tie wraps, PN 6015756 (Figure 2-A).

FIGURE 2-C:




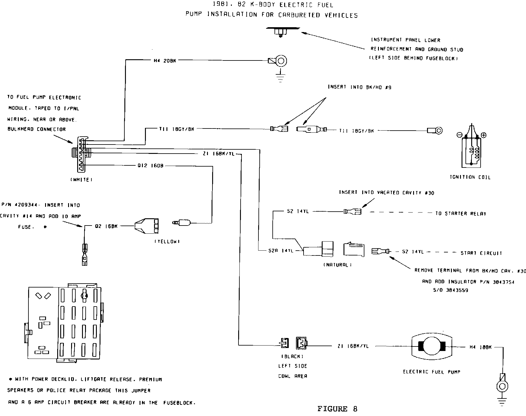
FIGURE 8:





7. Insert the bare terminal (blue wire) from overlay harness, PN 4368642, into wiring jumper harness, PN 4209344. Install the bare terminal from the jumper harness, PN 4209344, into cavity #14 of the fuse block (Figure 2-C).

NOTE: SOME 1981-1982 VEHICLES MAY ALREADY BE EQUIPPED WITH JUMPER HARNESS, PN 4209344, IN CAVITY #14 OF FUSE BLOCK. IF SO, DISCARD JUMPER HARNESS, PN 4209344, SUPPLIED IN KIT.

8. Install 10 amp fuse, PN 6101135, supplied in kit into cavity #14 of the fuse block.

NOTE: CERTAIN 1981-1982 VEHICLES HAVE A 6 AMP CIRCUIT BREAKER IN CAVITY #14 OF THE FUSE BLOCK. LEAVE THE CIRCUIT BREAKER IN CAVITY #14 AND DO NOT USE THE SUPPLIED 10 AMP FUSE.

9. Reinstall passenger side of bulkhead connector back into dash opening. Be sure it snaps in place.

10. Install the fuse block onto the mounting bracket.

FIGURE 2-A - INSTRUMENT PANEL WIRING:





11. Allow the black 2-way connector of harness, PN 4368642, to hang down along the left side cowl for mating with the body overlay harness (Figure 2-A).

12. Connect the overlay harness, PN 4368642, ground terminal to the instrument panel ground stud (located behind the fuse block) and secure with the supplied nut, PN 6023201 (Figure 2-A).

FIGURE 2-B - TYPICAL CONTROL MODULE MOUNTING:





13. Connect the control module, PN 5226640, to the natural colored 8-way connector on overlay harness, PN 4368642. Secure the module to the instrument panel main wiring harness with a tie wrap, PN 6015756, close to the bulkhead connector (Figure 2-B).

14. Reinstall engine side of bulkhead connector and torque to 40 inch pounds.

C. Body Harness PN4331122, 4368596 (1981 Only), PN4368597 (1982 Only)

1. Remove the left side sill scuff plate and rear seat upper and lower cushions. Remove the spare tire.

2. The existing wiring going through floor grommet fo tank will not be used. Remove existing harness at floor gromment and locator clip on V support. Route old harness down to area under rear seat cushion. Spot tape harness to V support and to floor panel so wiring does not rattle. Old harness will be covered by rear seat cushion when reassembled.

FIGURE 3-A - FUEL PUMP OVERLAY HARNESS ROUTING THROUGH BODY:





3. Install sending unit jumper harness, PN 4331122, by feeding the black 5-way connector through the vacated grommet hole. Make sure grommet on new harness is fully seated in body hole (Figure 3-A).

4. Route the overlay harness, PN 4368596 or 4368597, along the left side rear wheel housing and along main body harness, working toward instrument panel using the retainer clips indicated in Figure 3-A. Tape overlay harness to main harness (Figure 3-A).

CAUTION: MAKE SURE THAT THE OVERLAY HARNESS WILL NOT BE PINCHED BY THE SCUFF PLATE FASTENING SCREWS DURING REINSTALLATION.

5. Finish routing the overlay harness along the deck lid side of the V support and insert the locator clip in the vacated locator hole (Figure 3-A).

FIGURE 3-B - 1981 MY ONLY BODY WIRING:




FIGURE 3-B - 1982 MY ONLY BODY WIRING:





NOTE: THE LOCATOR CLIP ON THE OVERLAY HARNESS, PN 4368596 OR 4368597, WILL NOT BE USED FOR THE WAGON APPLICATON. INSTEAD, USE THE LOCATOR CLIP ON SENDING UNIT HARNESS, PN 4331122 (FIGURE 3-B).

FIGURE 3-A - FUEL PUMP OVERLAY HARNESS ROUTING THROUGH BODY:





6. Connect the black 6-way overlay body harness connector to the black 6-way sending unit jumper harness connector. Tape connection to the V support with a minimum of three tape wrappings around the V support. Refer to Figure 3-A for location of spot taping. (No spot taping is required for wagon models.)

FIGURE 3-A - FUEL PUMP OVERLAY HARNESS ROUTING THROUGH BODY:





7. Connect the overlay body harness ground terminal to the body ground selftapping screw (Figure 3-A). On models where no screw exists, install ground terminal by drilling 1/8" hole and add a self-tapping screw, PN 6032114.

FIGURE 3-B - 1981 MY ONLY BODY WIRING:




FIGURE 3-B - 1982 MY ONLY BODY WIRING:





NOTE: FOR 1981 MY ONLY, FOLLOW STEPS 8, 9, AND 10. FOR 1982 MY ONLY, FOLLOW STEPS 8A, 9A, AND 10A.

FIGURE 3-C - 9-WAY INST PNL TO BODY CONNECTOR (WIRE END):




FIGURE 3-D:





8. Disconnect the body-to-instrument panel 9-way connector located in the left side cowl. Remove and tape back to main harness the dark blue wire from cavity #1 (Figures 3-C and 3-D).

FIGURE 3-D:





9. Insert the bare terminal (dark blue wire) of the overlay harness, PN 4368596, into cavity #1 of the 9-way connector (Figure 3-D).

FIGURE 3-A - FUEL PUMP OVERLAY HARNESS ROUTING THROUGH BODY:





10. Reconnect the body-to-instrument panel 9-way connector in the left side cowl (Figure 3-A).

FIGURE 3-C - 2 X 5 WAY INST PNL TO BODY CONNECTOR (WIRE END):




FIGURE 3-D - (TERMINAL END OF CONNECTOR):





8A. Disconnect the body-to-instrument panel 2 X 5 way wedge connector located in left-side cowl. Remove and tape back to main harness the following wires (Figures 3-C and 3-D).

a. Dark blue wire from cavity #3.
b. Light blue with black tracer wire from cavity #7 (vehicles equipped with "low fuel warning" only).

FIGURE 3-D - (TERMINAL END OF CONNECTOR):





9A. Insert the two bare terminals of the overlay harness, PN 4368597, into the 2 X 5 way wedge connector as follows (Figure 3-D).

a. Dark blue wire into cavity #3.
b. Light blue with black tracer wire into cavity #7.

FIGURE 3-A - FUEL PUMP OVERLAY HARNESS ROUTING THROUGH BODY:





10A. Reconnect the body-to-instrument panel 2 X 5 way wedge connector in the left side cowl (Figure 3-A).

11. Install the black 2-way connector on the body overlay harness, PN 4368596 or 4368597, to the black 2-way connector on the instrument panel overlay harness, PN 4368642 (Figure 3-A).

12. Reinstall the left side sill scuff plate, left side cowl kick panel, spare tire, and upper and lower rear seat cushions.

D. Engine Compartment

1. Remove and discard the 90~ formed hose located between the fuel pump outlet and the carburetor inlet (hose between the fuel pump outlet and fuel flow sensor inlet, if equipped with fuel flow sensor).

If the vehicle has a fuel reservoir, disconnect the reservoir inlet hose at the pump and the outlet hose at the carburetor (outlet hose at fuel flow sensor inlet, if equipped with fuel flow sensor). Remove and discard the reservoir and hoses.

FIGURE 4 - FUEL RESERVOIR & PRESSURE REGULATOR CONNECTIONS WITHOUT FUEL FLOW SENSOR:





2. Remove the vapor return hose between the fuel pump and chassis return line. Install the Y connector/hose assembly, PN 4307397, with the curved leg of the Y connector pointing straight up. Connect the three hoses to the fuel pump vent, reservoir vent, and chassis fuel return line using three hose clamps, PN 6500650 (Figure 4). Torque to 10 inch pounds.

3. Remove the thermostat housing bolt closest to the carburetor (already removed in Step 1, if car had a reservoir) and coat threads with Loctite/Mopar Sealant, PN 4318034. Install the reservoir assembly, PN 4307358, to the thermostat housing using the bolt just removed. Retorque the bolt to 15 foot pounds (Figure 4-A).

4. Remove the existing hose clip on the valve cover and discard.

5. Attach the 7" long hose on the reservoir inlet to the fuel pump outlet nipple and clamp with hose clump, PN 6500650 (Figure 4). Torque to 10 inch pounds.

FIGURE 5 - SPEED SENSOR RELOCATION:





6. Vehicles equipped with a speed sensor on the right shock tower or right fender shield may have to have it relocated to allow room for pressure regulator.

To relocate sensor, mark and drill 1/8" hole for upper sensor mount on right fender shield (Figure 5). Reattach sensor with upper screw. Adjust the speed sensor to a 30~ angle as shown, center punch, and drill 1/8" hole for the second attaching screw. Install the second screw and tighten both screws securely.

FIGURE 6 - DRILLING TEMPLATE PRESSURE REGULATOR BRACKET:





7. To mount the pressure regulator, tape the pressure regulator bracket template, PN 4275240, to the right side shock tower (Figure 6). Carefully locate the template against the right fender shield and wheel well (keep the top side of the template level). Center punch three screw hole locations and drill three .165" diameter (#21 drill) holes. Attach the pressure regulator bracket with three self-tapping screws, PN 6031991, and tighten securely.

NOTE: SOME VEHICLES HAVE HEADLAMP-TO-DASH MAIN WIRING HARNESS ROUTING ATTACHED WITH A CLIP AT THE RIGHT SHOCK TOWER. IF SO, THE HARNESS MAY NEED TO BE REROUTED TO ALLOW ROOM FOR PRESSURE REGULATOR. REMOVE WIRING FROM EXISTING CLIP AT RIGHT SHOCK TOWER AND DISCARD CLIP. DISCONNECT BOWL VENT HOSE CLIP LOCATED ON WHEEL WELL BELOW AND ROUTE HARNESS THROUGH BOWL VENT HOSE CLIP. REATTACH BOWL VENT HOSE CLIP.

FIGURE 4 - FUEL RESERVOIR & PRESSURE REGULATOR CONNECTIONS WITHOUT FUEL FLOW SENSOR:





8. Attach the pressure regulator assembly, PN 4307234, to the bracket (Figure 4) using two self-tapping screws, PN 6033066. Tighten screws securely.

9. Rotate the clamp on the coolant hose near the fuel reservoir so no sharp metal corners contact the fuel hoses routed over the clamp.

Connect hose, PN 4307762, from the fuel reservoir outlet on the bottom of the reservoir to the pressure regulator inlet (lower fitting) (Figure 4). Route this hose over the coolant hose and under the ignition wires. Clamp with hose clamp, PN 6500650. Torque to 10 inch pounds.

10. Vehicles Equipped Without Fuel Flow Sensor

Connect hose, PN 4307763, from the pressure regulator outlet (upper fitting) to the carburetor fuel inlet (Figure 4). Clamp with hose clamp, PN 6500650. Torque to 10 inch pounds.

FIGURE 7 - FUEL RESERVOIR & PRESSURE REGULATOR CONNECTIONS WITH FUEL FLOW SENSOR:





Vehicles Equipped With Fuel Flow Sensor

Remove inlet nipple of fuel flow sensor and discard. Install new 30~ inlet nipple, PN 4307236, with nipple pointing to driver's side of car and slightly downward (Figure 7).

Remove the fuel filter-to-fuel pump hose at the fuel filter and slide convolute sleeve, PN 4279993, over the fuel hose. Reattach the hose to the fuel filter using the original hose clamp.

Connect hose assembly, PN 4307763, from the pressure regulator outlet (upper fitting) to the fuel flow sensor inlet nipple, routing the hose as shown in Figure
7. When installing hose clamp, PN 6500650, at the flow sensor, locate the clamp screw and tangs on the lower side of the hose so no sharp metal edges contact the fuel filter-to-fuel pump hose. Torque to 10 inch pounds.

FIGURE 4 - FUEL RESERVOIR & PRESSURE REGULATOR CONNECTIONS WITHOUT FUEL FLOW SENSOR:





11. Place the four fuel hoses listed below in clip, PN 4307242, starting with the hose closest to the attaching screw (Figure 4).

a. Chassis fuel supply line to fuel filter inlet hose.

b. Vapor return hose from the fuel pump and reservoir to the chassis return line.

c. Pressure regulator outlet to carburetor inlet hose (regulator-to-fuel flow sensor, if so equipped).

d. Fuel reservoir-to-pressure regulator inlet hose.

Close the top part of the clip over the hoses, attach clip with original hose clip screw, and tighten securely.

E. Underbody Component Installation

1. Remove existing fuel tank and install the new fuel tank assembly, PN 4203719, following the service manual procedure. Use a new positioning pad, PN 4185506, and new insulator pads, PN 4185395 and 4279340. Use the new fuel tank straps, PN 4279175 and 4279174. Be sure to attach the fuel tank vent hose to the fuel tank before it is raised against the floor pan. Use new fuel supply hose, PN 4279877, and new fuel return hose, PN 4279874.

2. Connect the 5-pin terminal of the body wiring harness to the fuel tank gauge unit.

3. Reconnect the battery.

4. Check the pressure regulator, fuel reservoir, and hose clip for secure mounting. Check all fuel hoses for proper routing, making sure they are not contacting any sharp metal edges. Insure clamps are tight and make sure no sharp edges or clamp screws are contacting adjacent hoses or wires. Inspect entire installation for proper wire routing.

5. Start the engine and check the entire system for fuel leaks.

FIGURE 9:





6. Type in Authorized Modification Label, PN 4275086, as shown in Figure 9 and attach near VECI label.

F. After-Run Fan (if applicable)

1. Disconnect the 2-way plug for the ambient air sensor that is located on the fan motor brace.

2. Tie wrap both ends of the harness back to assure the leads will not be caught in the fan.


POLICY: Reimbursable within the provisions of the warranty


TIME ALLOWANCE: 14-70-11-96 2.9 Hrs. Labor Operation No.


FAILURE CODE: AM - Authorized Modification